25a 4WD fuse keeps blowing

Tiny
PASTORJARED
  • MEMBER
  • 1990 CHEVROLET SILVERADO
  • V8
  • 4WD
  • AUTOMATIC
  • 300,000 MILES
A few days ago the 25A 4wd fuse blew and I replaced it. When I turned the truck on again, it blew again.
Is there something I can check that would remedy this? We are having a long winter and I need my 4wd back! Thanks for your help!
Wednesday, March 2nd, 2011 AT 7:51 PM

2 Replies

Tiny
MHPAUTOS
  • MECHANIC
  • 31,937 POSTS
I would un plug the transmission loom first and see it it still blows a fuse, if not the problem in below that plug, start to narrow down the problem first, let me know what you find.

mark (mhpautos)

Read this guide on testing wiring

https://www.2carpros.com/articles/how-to-check-wiring

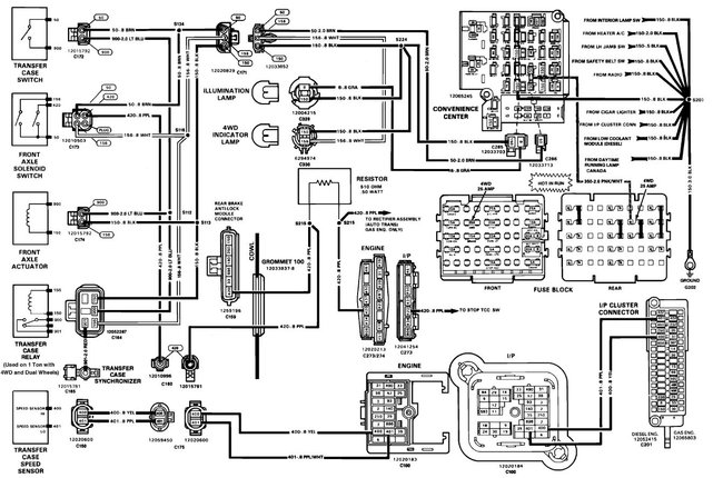
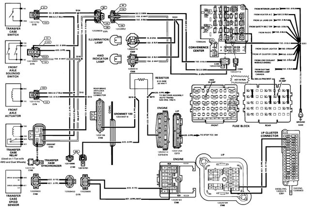
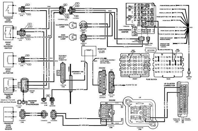
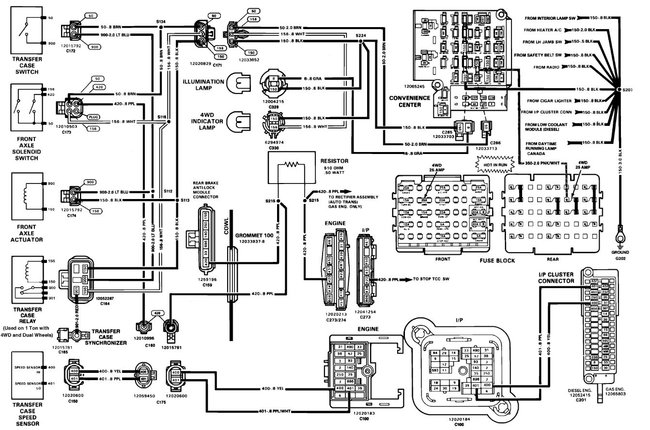
Wiring diagram for the trans/transfer case is attached below
Was this
answer
helpful?
Yes
No
Thursday, March 3rd, 2011 AT 9:44 PM
Tiny
KISSAB16
  • MEMBER
  • 1 POST
The encoder goes bad and blows the fuse I replaced mine all good now.
Was this
answer
helpful?
Yes
No
Wednesday, December 18th, 2019 AT 10:26 AM

Please login or register to post a reply.