HOME
ASK A QUESTION
REPAIR GUIDES
BECOME A MEMBER
LOG IN
Login with Facebook
OR
Remember me
NOT A MEMBER?
FORGOT PASSWORD?
CONTACT US
PRIVACY POLICY
TERMS AND CONDITIONS
☰
Home
Volvo
240
General
Fuse Test
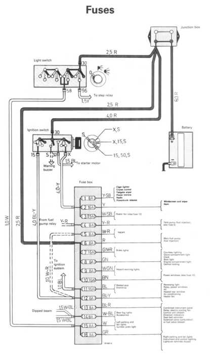
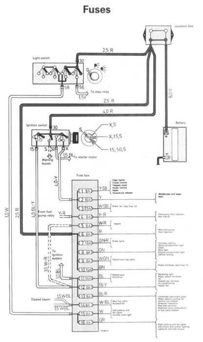
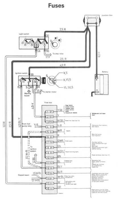
No power to fuse 4
CECELIA
MEMBER
1985 VOLVO 240
220,000 MILES
We have replaced fuel pump(s) and relay and checked all fuses and wires but can't get power to fuse 4 1985 volvo 240 dl
Friday, June 1st, 2012 AT 12:18 AM
2 Replies
ASEMASTER6371
MECHANIC
52,796 POSTS
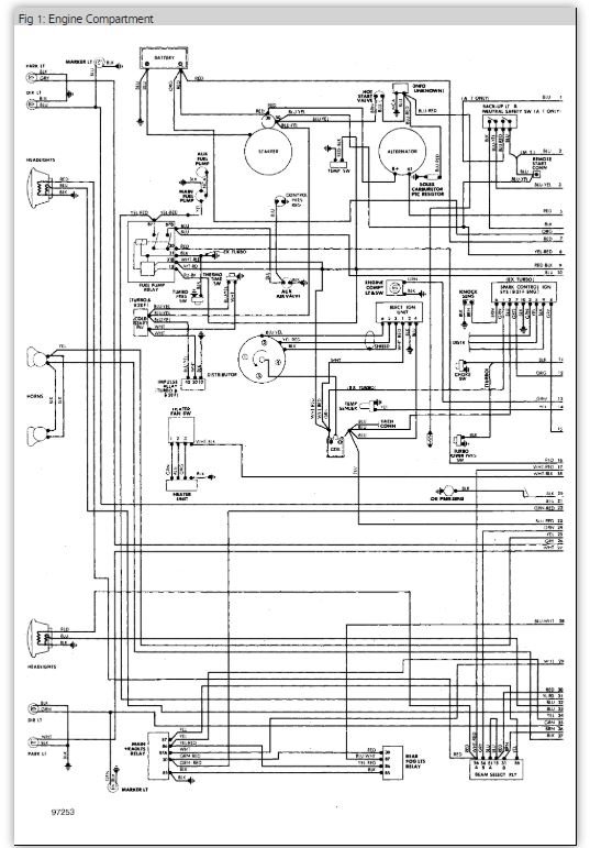
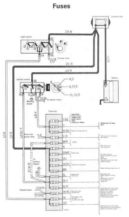
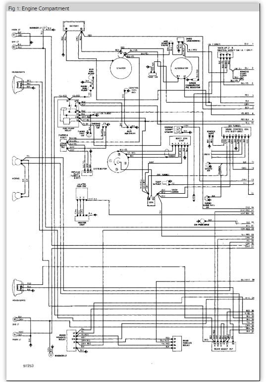
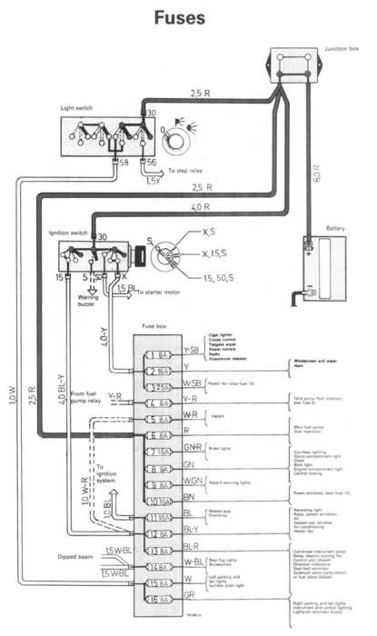
It is powered by the fuel pump relay.
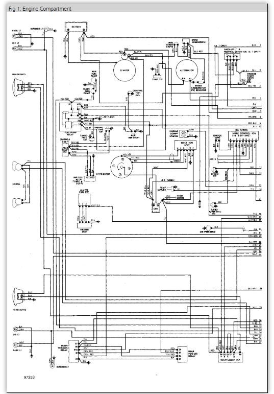
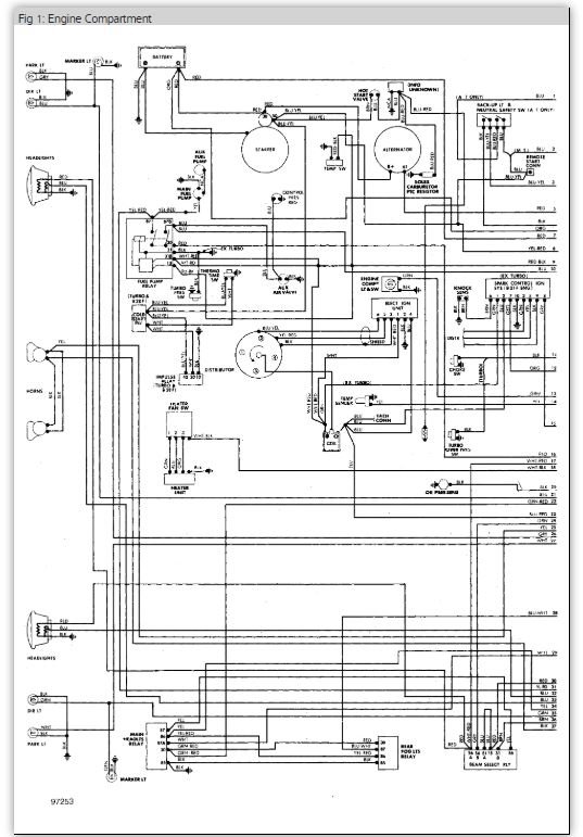
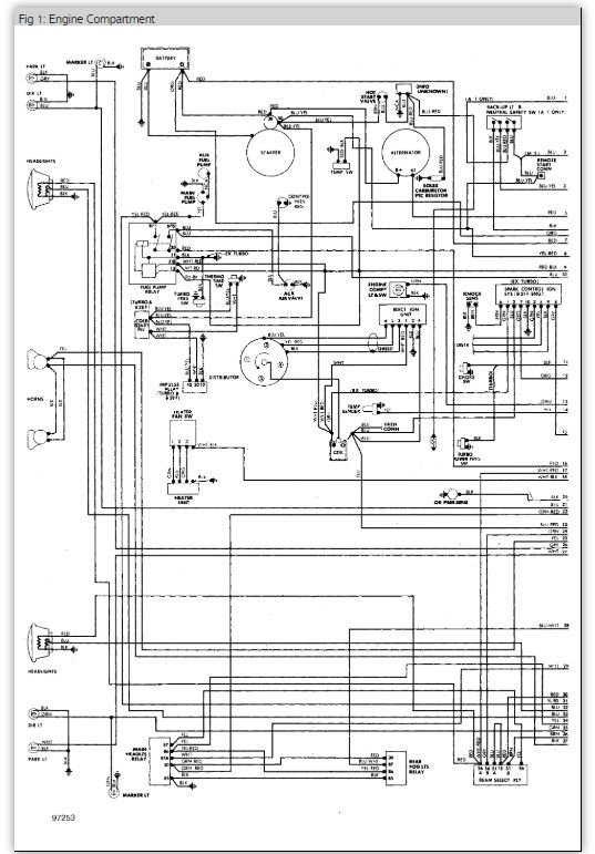
Follow the attached guides / diagrams and report back
Roy
https://www.2carpros.com/articles/how-to-check-an-electrical-relay-and-wiring-control-circuit
https://www.2carpros.com/articles/how-to-check-wiring
Images (Click to make bigger)
Was this
answer
helpful?
Yes
No
-1
Friday, June 1st, 2012 AT 1:02 AM
ASEMASTER6371
MECHANIC
52,796 POSTS
Hope this helps
Was this
answer
helpful?
Yes
No
-1
Friday, June 1st, 2012 AT 1:03 AM
Please
login
or
register
to post a reply.
Related Fuse Test Content
1990 Volvo 240 Fuses Blowing!
It Started With The Window/power Steering Fuse (memory Is Telling Me That's Number 12.) It Has Since Added The Number 2 Fuse For Wipers As...
Asked by
DFaubion
·
1 ANSWER
1 IMAGE
1990
VOLVO 240
Ask a Car Question. It's Free!
Engine Oil Change and Filter BMW X5
Engine Oil Change and Filter Chevrolet Tahoe
Code Read Retrieval/Clear Mercedes-Benz C230