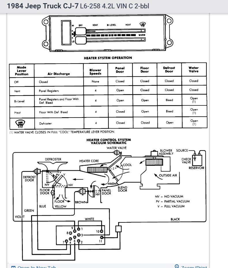
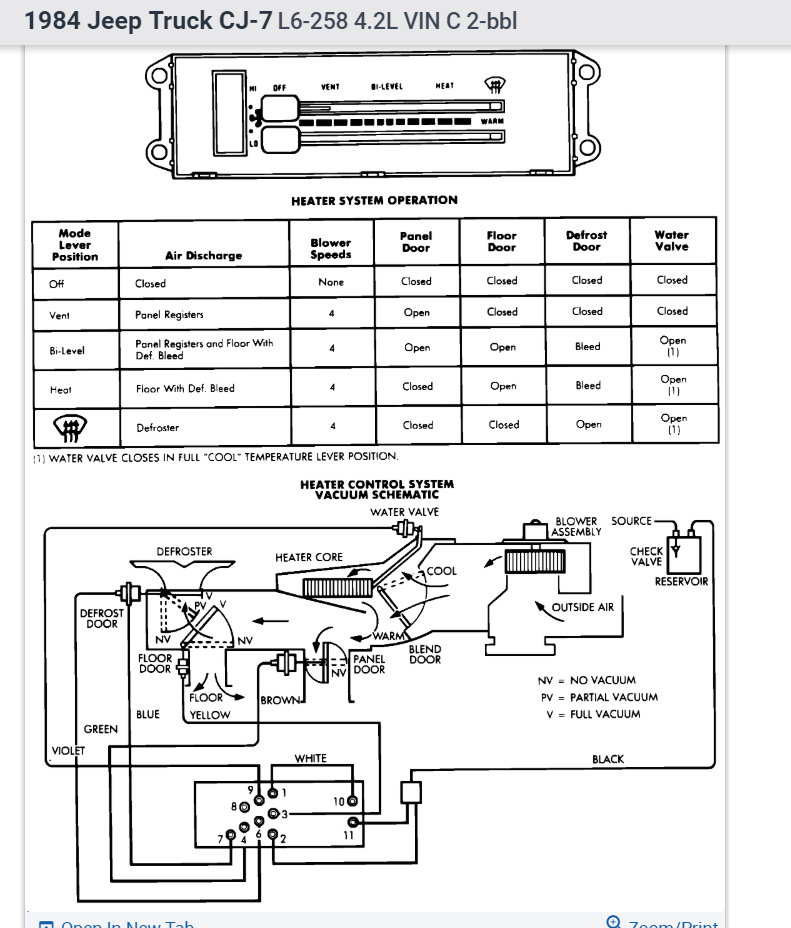
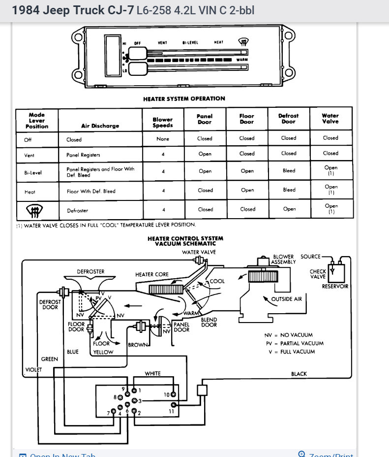
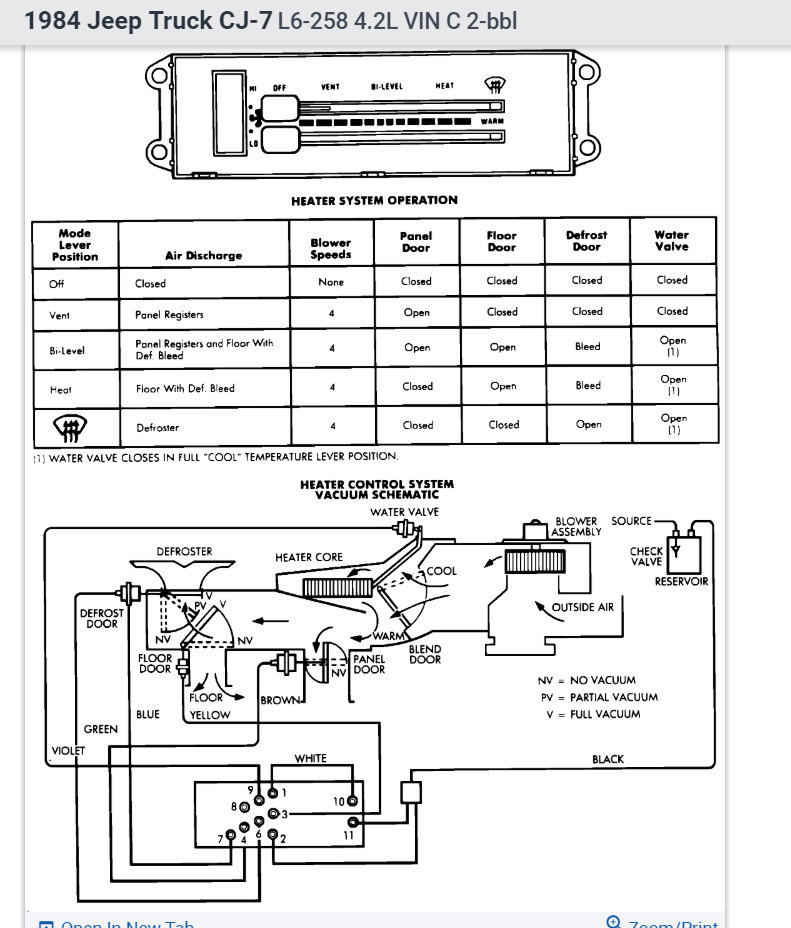
Sunday, February 3rd, 2013 AT 2:01 AM
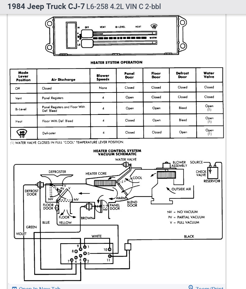
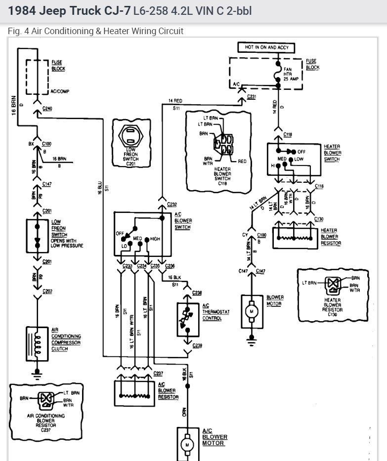
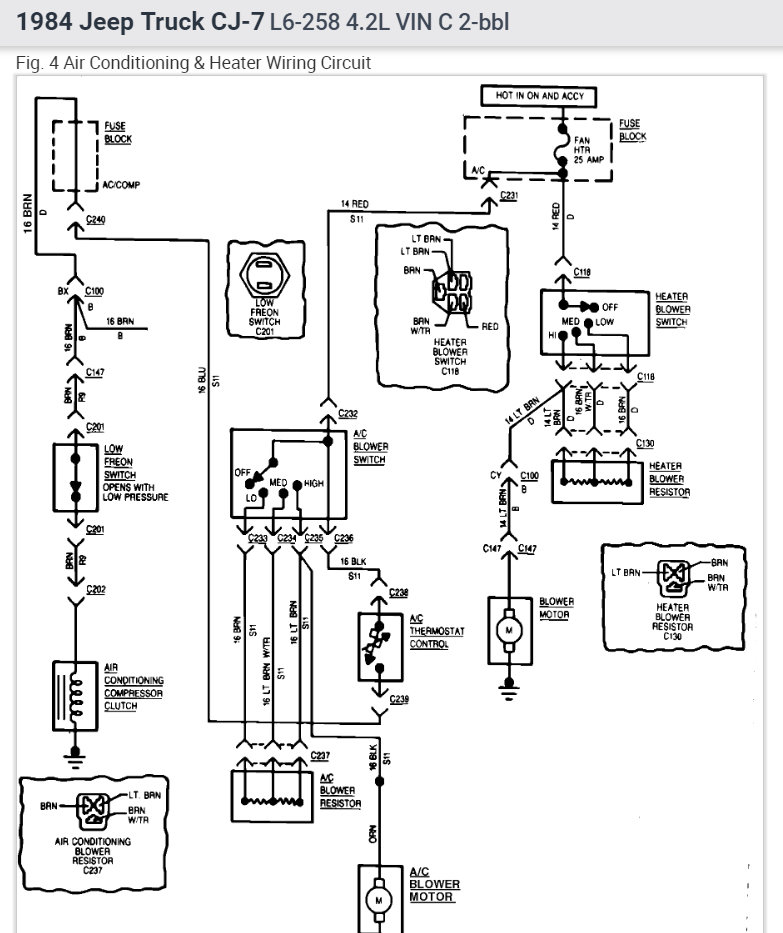
I have 84 cj7 with 258 6cyl how are the heater vacuum hoses to be routed? I also need to know how to change the heater core. Thanks in advance.




