Fresh charge and still not cold

Tiny
MOTOMECH2
  • MEMBER
  • 2003 CHEVROLET SUBURBAN
  • 5.3L
  • V8
  • 4WD
  • AUTOMATIC
  • 150,000 MILES
Okay Guys, working on the SUV listed above with front and rear A/C. Last year another mechanic changed all the pressure switches compressor and a few other things I believe. I took over the position this year and now its my turn to take a swing at this thing. When I first hooked up the gauges there was approx. 5 psi in the system. I evacuated that and used compressed air to fill the system and used soapy water to find that the ball valve on the high side was leaking and the schrader valve on the low side was leaking. Fixed those leaks and evacuated the system and it held 30 in lbs overnight. Charged the system today with 4 small cans of 134a or 3 lbs (recommended amount) and my gauges are reading 60 psi on the low side and 250 psi on the high side. Which according to my chart at 85 degrees should be 45-55 low side and 250-275 high side. The vent temperature is holding about 68 degrees in the front and slightly cooler in the rear at about 64-65. The lines going into the evap coil are not even and I've been told they should be. Coming out of the accumulator going into the evap coil I have 76 degrees. Coming out of the evap coil right next to the low pressure port I have 46 degrees. Should these be even in temperature?
Also my compressor will not kick on by itself. I have to short it with a jump wire to the compressor relay. Originally I thought this was due to lack of Freon in the system but even after adding a few cans it still will not cycle on its own but turns on immediately with a jump wire. Tried switching relays that made no difference. I have power on the 30 and 86 pins at the relay but no ground on the 85 pin.
Wednesday, July 15th, 2020 AT 7:59 AM

13 Replies

Tiny
KASEKENNY
  • MECHANIC
  • 18,907 POSTS
First of all, excellent summary. You knocked out a lot of questions that I was going to ask.

You have two issues. The compressor not coming on sounds like the PCM is not grounding the relay to command it on. We check this by putting your meter on voltage, putting the red lead to battery positive, and the black lead to pin 85 with the engine on and AC on. The PCM should provide the ground which will show 12 volts on your meter. If you don't have 12 volts then the PCM is not grounding that circuit. Which means you have a wiring issue to the PCM or the PCM is faulty. There is a chance that the pressure switch is telling the PCM to not turn on the compressor so we need to check this as well. Basically if you have a scan tool, you can monitor the PCM data and see what that switch is saying. Then you will need to check the PCM and make sure it is getting the bus message from the HVAC module to turn on the AC. This should all be in the live data or monitors section in the PCM on your scan tool.

As for your pressures and temps. I attached the chart and it looks like the low side is a little high and the high side is ok. Based on this I would think the compressor is just weak. Was the compressor replaced with an OEM part or aftermarket?

At 85 degrees, for the vents to blow in the 60's for an aftermarket compressor, you may not get it much better. An OEM part, I would expect low 60's maybe even into the 50's if it is in the shade. These vehicles are almost 20 years old so I have seen very few vehicles that can blow in the low 50's or even 40's like today's vehicles can when ambient temp is in the mid 80's or higher.

Basically what I am saying, is you may not be able to get this to drop the low side 5 more PSI to get it inline. If we can, that may get the temp to drop a few more degrees.

However, let's start with the control issue and then tackle the other.
Was this
answer
helpful?
Yes
No
Wednesday, July 15th, 2020 AT 3:47 PM
Tiny
MOTOMECH2
  • MEMBER
  • 11 POSTS
Okay, I can try and check the pressure sensors tomorrow. I know the low pressure switch is normally closed. What is the test procedure for the high pressure switch down by the exhaust?
Was this
answer
helpful?
Yes
No
-1
Wednesday, July 15th, 2020 AT 5:23 PM
Tiny
KASEKENNY
  • MECHANIC
  • 18,907 POSTS
Do you have a scan tool that can monitor the PCM data? That is the easiest way because is a 3 wire sensor that basically provides the info via the 5 volt reference system. So there is a 5 volt feed wire, reference wire, and then signal wire. We can monitor the voltage but it is easier to just see what the PCM is seeing.

I attached info on this sensor for your review.
Was this
answer
helpful?
Yes
No
Wednesday, July 15th, 2020 AT 6:55 PM
Tiny
MOTOMECH2
  • MEMBER
  • 11 POSTS
Okay, Kenny. So I borrowed my buddies Snap on Solus Edge because my code reader isn't that advanced and here's what I found:

High pressure sensor compressor off 1.25v
High side pressure compressor off 109.7psi

High pressure sensor compressor jumped 2.69v
High side pressure compressor jumped 242.4psi

A/C request no
A/C relay command off
A/C permission withheld

If I commanded it to come on it would and start to cool down but still not cold like it should have been. Also I couldn't find a low pressure reading anywhere so I still need to test that sensor and I'll work on that tomorrow maybe.
Was this
answer
helpful?
Yes
No
Monday, July 20th, 2020 AT 10:58 AM
Tiny
KASEKENNY
  • MECHANIC
  • 18,907 POSTS
When you were checking this in the PCM was the AC from the control panel turned on? If it was then the PCM is not getting the signal from the control panel to turn it on. I doubt this is the cause of it not blowing as cold as you expect but you did mention at first that the compressor doesn't come on by itself and you have to jump it. So that is why it is saying no to AC request. The request is coming from the control panel in the passenger compartment.

Does the panel seem to operate and the AC light come on when you press it?
Was this
answer
helpful?
Yes
No
Monday, July 20th, 2020 AT 7:46 PM
Tiny
MOTOMECH2
  • MEMBER
  • 11 POSTS
Yes, the light was on on the dash and turning it on and off with the button didn’t change the A/C request. Also tested the low pressure switch and it shows 0 ohms across it so it appears to be working. From everything you’re telling me I’m thinking bad control board, broken wire, or bad PCM.
Was this
answer
helpful?
Yes
No
Tuesday, July 21st, 2020 AT 4:01 AM
Tiny
KASEKENNY
  • MECHANIC
  • 18,907 POSTS
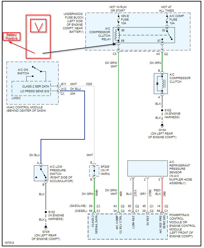
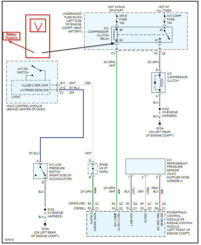
Correct. Your issue as far as the compressor not coming on is from the HVAC control panel (which appears to be functioning) to the PCM. Basically you are not getting the signal to the PCM to turn the AC on. That is either from the HVAC module not actually sending the signal or you have a wiring issue so the signal cannot get there. This is a bus message so testing for voltage is not going to work. You want to remove the connectors at numbers 2 and 3 on the wiring diagram and test for resistance/opens or shorts and if the wiring is okay, I would put an HVAC control module in it.

It is unlikely to be the PCM because it appears you have proven that out because I believe you commanded it on with the scan tool? If so, then the PCM is capable of turning the compressor on, it is just not being told too turn it on.

Does this make sense?
Was this
answer
helpful?
Yes
No
+1
Tuesday, July 21st, 2020 AT 5:36 PM
Tiny
MOTOMECH2
  • MEMBER
  • 11 POSTS
Well Kenny, I'm about to throw the towel in on this thing. Checked resistance on the wire from the control unit to PCM this morning. Resistance was.04 ohms. My meter usually shows.02 or.03 so resistance looked good to me. Ordered the control unit and installed it today still nothing. The compressor will not engage under A/C or defrost.
Was this
answer
helpful?
Yes
No
Thursday, July 23rd, 2020 AT 11:02 AM
Tiny
MOTOMECH2
  • MEMBER
  • 11 POSTS
Just figured out for some reason when I jumped the low pressure switch it started running the compressor. I checked continuity across the low pressure switch again and it shows its closed.03 ohms. Plugged up the wire again and the compressor turned off. Disconnected the switch wires and the compressor started running again with no switch or jumper. Should the low pressure switch read open or closed at the correct pressure? From the diagram picture it looks closed but now I'm all confused.
Was this
answer
helpful?
Yes
No
Thursday, July 23rd, 2020 AT 11:28 AM
Tiny
KASEKENNY
  • MECHANIC
  • 18,907 POSTS
Just checking but does that sensor that you unplugged have 2 or 3 wires?

You are correct that the low pressure sensor is just an on/off switch that is normally closed. Basically when the pressure is too low it opens and the compressor shuts off. So it is unplugged, it would go open and the compressor should not run.

However the pressure sensor is a 3 wire sensor that would make more sense if unplugged would allow the compressor to run. The reason is, when unplugged it should go to 5 volts which tells the PCM that the pressure is not high. When close to 0 volts that means the pressure is too high and it will shut the compressor off.

Take a look at the attachments and let me know what you think.
Was this
answer
helpful?
Yes
No
+1
Thursday, July 23rd, 2020 AT 6:47 PM
Tiny
MOTOMECH2
  • MEMBER
  • 11 POSTS
Yea, this was on the low pressure 2 wire switch. The only thing I can come up with is it has good resistance but it can’t carry a load for some reason.
Was this
answer
helpful?
Yes
No
Friday, July 24th, 2020 AT 4:22 AM
Tiny
MOTOMECH2
  • MEMBER
  • 11 POSTS
Hey man, just want to say thanks for all the help and guidance. I think the HVAC control module was the main culprit for all my problems, but there must've been a bad connection on the low pressure switch also. I messed with it a bunch today and it has worked great all day. The vent temperature got all the way down to 43 when driving down the road so I consider that a win. Again, thanks for all the info and knowledge.
Was this
answer
helpful?
Yes
No
Friday, July 24th, 2020 AT 9:35 AM
Tiny
KASEKENNY
  • MECHANIC
  • 18,907 POSTS
Yep. I think you nailed it. You are more then welcome. That is why we are here. Good job. Please come back next time you need some help. Thanks
Was this
answer
helpful?
Yes
No
Friday, July 24th, 2020 AT 3:18 PM

Please login or register to post a reply.