HOME
ASK A QUESTION
REPAIR GUIDES
BECOME A MEMBER
LOG IN
Login with Facebook
OR
Remember me
NOT A MEMBER?
FORGOT PASSWORD?
CONTACT US
PRIVACY POLICY
TERMS AND CONDITIONS
☰
Home
Honda
Prelude
Ignition
No Spark
Wont start no spark at the spark wire and no 12v signal on the distributor
ALEXANDER ALAGO
MEMBER
1993 HONDA PRELUDE
2.3L
4 CYL
FWD
AUTOMATIC
1,370,000 MILES
Wont star no spark at the cable wire and no 12v reference on the main yellow an green wire no 12v signal
Wednesday, July 26th, 2017 AT 4:29 PM
1 Reply
KEN L
MASTER CERTIFIED MECHANIC
55,141 POSTS
Hello,
It sounds like you have short or a blown fuse, here are a couple of guides that can help you find the problem.
https://www.2carpros.com/articles/how-to-use-a-test-light-circuit-tester
and
https://www.2carpros.com/articles/how-to-check-a-car-fuse
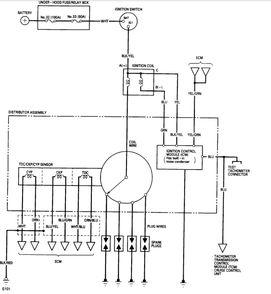
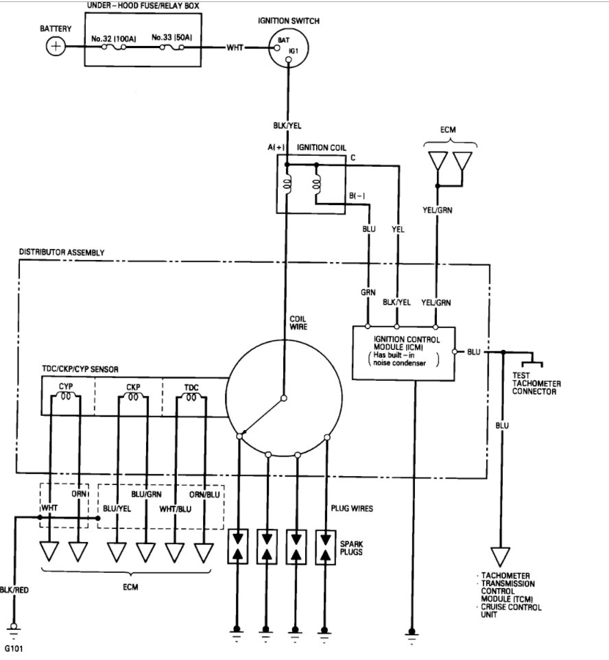
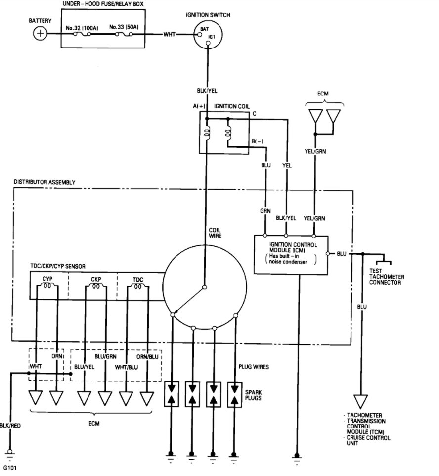
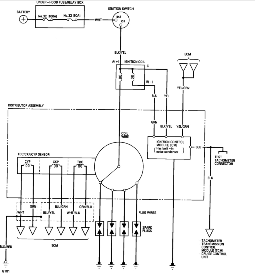
Here is a wiring diagram so you can see what to test.
Please let us know what happens.
Cheers, Ken
Image (Click to make bigger)
Was this
answer
helpful?
Yes
No
Friday, July 28th, 2017 AT 3:03 PM
Please
login
or
register
to post a reply.
Related No Spark Content
No Spark
Bought My Daughter A 1999 Honda Prelude Auto Trans. Vtech, She Left Lights On And Battery Died, Jumped Battery Was Fine For Few Days, The...
Asked by
burtonbaby
·
8 ANSWERS
HONDA PRELUDE
GUIDE
Ignition Spark Check
An engine's ignition system is responsible for igniting the fuel-air mixture inside the combustion chamber and when the ignition process stops the engine will not run....
2001 Honda Prelude No Spark
I Have No Spark At Spark Plug 1, Pulled Spark Plug Out Grounded Turned Engine Over No Spark. Tested Wires Going To Coil As Manual Stated...
Asked by
kcrawford1963
·
3 ANSWERS
2001
HONDA PRELUDE
1994 Honda Prelude No Spark At All.
My Car Just Started To Die When I Came To A Stop So I Thought That It Was The Fuel Pump So I Replaced It. Well When It Didn't Start I...
Asked by
buddeboy89
·
6 ANSWERS
1994
HONDA PRELUDE
1989 Honda Prelude 2.0 4ws No Spark @ Coil Where Do I...
I Place A Charged Battey Cause The Car Has Been Sitting For 4 Years. I Check Spark The Distributor Then The Coil No Spark. Where Do I Go...
Asked by
referxpert
·
1 ANSWER
1989
HONDA PRELUDE
1997 Honda Prelude No Spark
Hi, I Have A 1997 Honda Prelude 177k The Following Has Been Done To This Car. 1/ Replace Plugs With Ngk 2/ New Rotor & Cap 3/ New...
Asked by
lapseal
·
1 ANSWER
1997
HONDA PRELUDE
VIEW MORE
Ask a Car Question. It's Free!
Ignition No Spark
Ignition System Testing
Ignition Coil System Test Repair - All Cars