Monday, February 28th, 2022 AT 4:56 PM
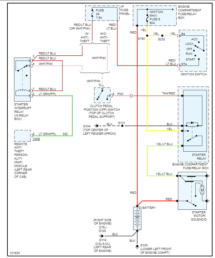
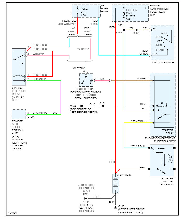
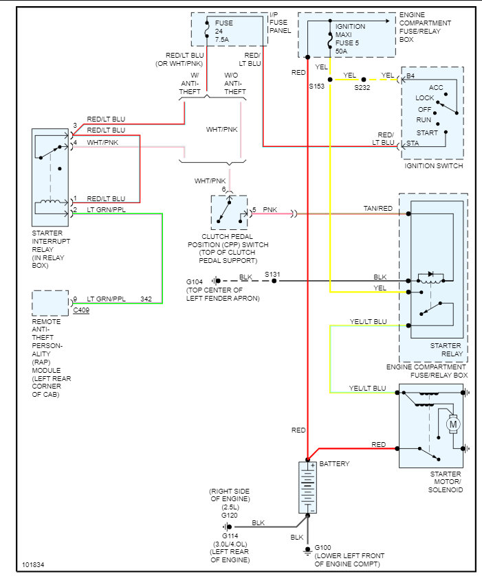
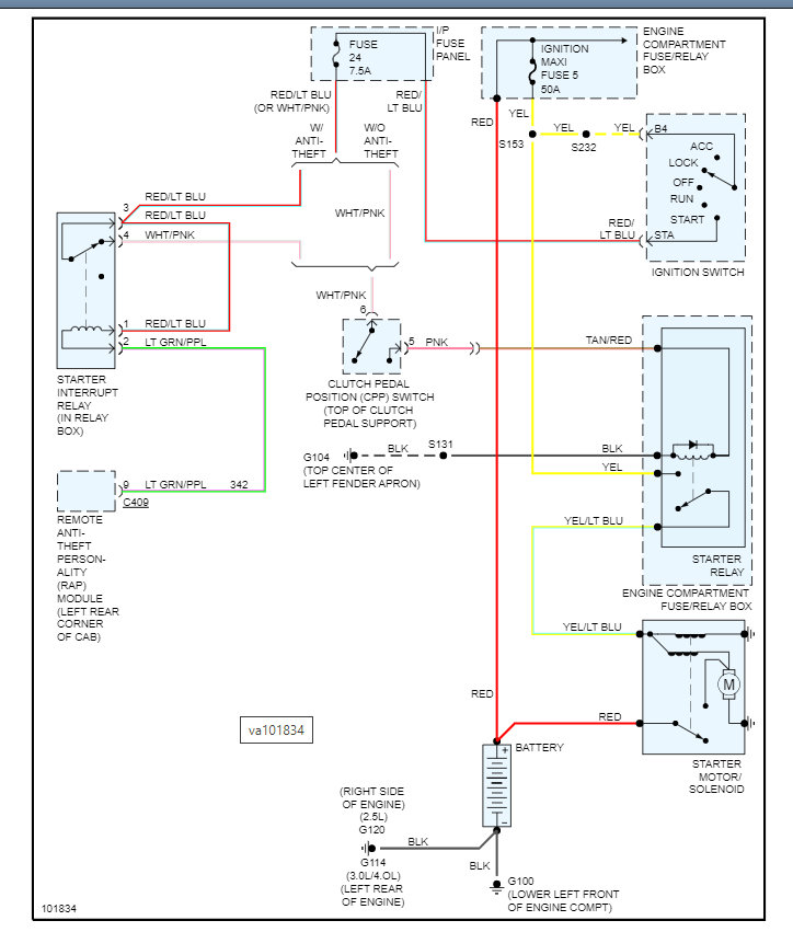
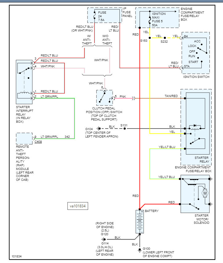
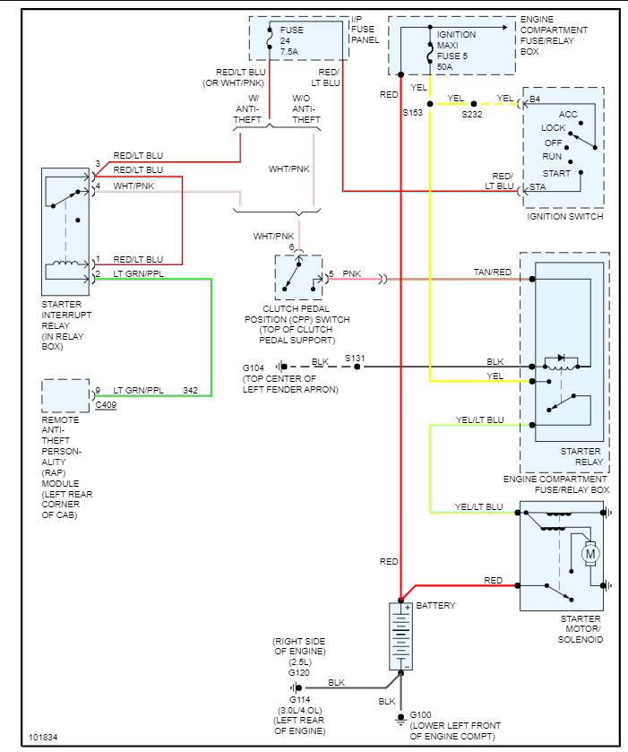
I am trying to find answers for my husband while he tries to fix his truck. He replaced the clutch, and the truck was driving fine after that. He took the truck to work the next day and when trying to get back home it wouldn't start. Dashboard would light up but nothing else would happen. Seemed like it was the ignition. Replaced ignition switch, nothing. Got code P0320 Ignition/Distributor Engine. Replaced cam position sensor, nothing. Replaced crank position sensor, nothing. The battery is good, and the alternator is good. The clutch switch was bypassed by the previous owner. What are we missing? Please and thank you.





