Will not start, does this ttruck have a starter switch and if so, where is it located?

Tiny
TOMVANNUYS006
  • MEMBER
  • 1989 FORD F-150
  • 5.0L
  • V8
  • 2WD
  • AUTOMATIC
  • 200,000 MILES
Won't start from the switch, will stare wont I short across the relay on the fender well. New starter, solenoid, and switch on the fender. Does this car have a starter switch and if so, where?
Thanks,
Tom
Monday, July 31st, 2023 AT 4:32 PM

1 Reply

Tiny
MATHGEN
  • MECHANIC
  • 128 POSTS
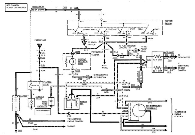
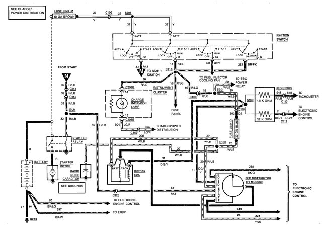
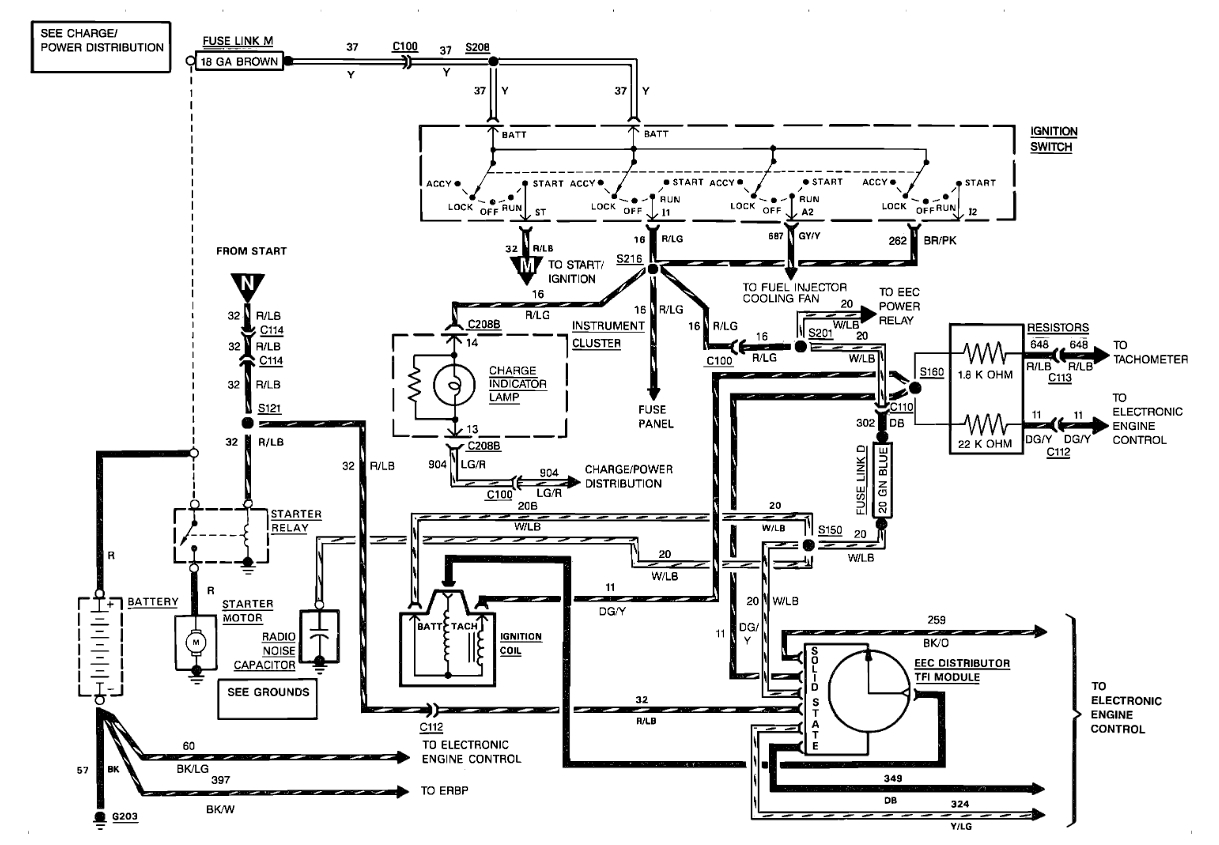
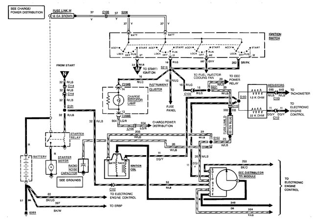
Hi there. The ignition/starter switch is located down on the steering column tube. It is actuated by a rod that connects to the lock cylinder. I have uploaded the starter circuit diagrams if you need to do further testing. You could have a neutral safety switch or clutch pedal switch issue, depending on the transmission you have. Here is the procedure for replacing the ignition switch.

Removal
1. Disconnect the battery ground cable.
2. Remove steering column shroud and lower the steering column. Refer to Steering Column: Service and Repair: Removal/Installation.
3. Disconnect the switch wiring at the multiple plug.
4. Remove the two nuts that retain the switch to the steering column.
5. LIFT the switch VERTICALLY UPWARD to disengage the actuator rod from the switch and remove switch.

Installation
1. When installing the ignition switch, both the locking mechanism at the top of the column and the switch itself must be in LOCK position for correct adjustment.
To hold the mechanical parts of the column in LOCK position, move the shift lever into PARK (with automatic transmissions) or REVERSE (with manual transmissions), turn the key to LOCK position, and remove the key. New replacement switches, when received, are already pinned in LOCK position by a metal shipping pin inserted in a locking hole on the side of the switch.
2. Engage the actuator rod in the switch. Must be inserted in the slot of the sliding, black carrier.
3. Position the switch on the column and install the retaining nuts, but do not tighten them.
4. Move the switch Up and Down along the column to locate the mid-position of rod lash. Tighten the two ignition switch retaining nuts (TOP NUT FIRST to minimize rod binding) to 4.51-7.34 N.M(40-65 in-lb).
5. Remove the lockpin. Connect the battery cable, and check for proper start in Park or NEUTRAL.
Also, ensure the start circuit cannot be actuated in the Drive and Reverse position and that the engine will shut off in either Drive, Reverse or Neutral. If the engine will not shut off in the above positions then the switch is not adjusted properly.
The switch will have to be re-adjusted. Refer to Ignition Switch: Adjustments.
6. Raise the steering column into position at instrument panel. Refer to Steering Column: Service and Repair: Removal/Installation.
7. Confirm that accessories are deactivated with ignition switch in "off" position, and that accessories are operable with switch in "run" position.
Was this
answer
helpful?
Yes
No
+1
Tuesday, August 1st, 2023 AT 7:30 AM

Please login or register to post a reply.