Engine will not stay running

Tiny
LGC
  • MEMBER
  • 27 POSTS
Also, should note that there is a strong odor inside the car when it does start for the second it runs. Can't really explain the odor dead animal or something rotten.
Was this
answer
helpful?
Yes
No
Wednesday, January 19th, 2022 AT 12:31 PM
Tiny
LGC
  • MEMBER
  • 27 POSTS
Also should note that there is a strong odor inside the car when it does start for the second it runs. Can't really explain the odor dead animal or something rotten
Was this
answer
helpful?
Yes
No
Wednesday, January 19th, 2022 AT 12:32 PM
Tiny
LGC
  • MEMBER
  • 27 POSTS
And no, the starter fluid doesn't do anything.
Was this
answer
helpful?
Yes
No
Wednesday, January 19th, 2022 AT 12:35 PM
Tiny
KASEKENNY
  • MECHANIC
  • 18,907 POSTS
Okay. We are running out of things to check before we are going to have to rebuild the carburetor.

If it were me, I would be taking it apart to rebuild and clean it up.
Was this
answer
helpful?
Yes
No
Wednesday, January 19th, 2022 AT 6:41 PM
Tiny
LGC
  • MEMBER
  • 27 POSTS
The problem with rebuilding the carburetor is I have no idea what carburetor it is and finding parts here in Mexico is not that easy with the age of the car.
Was this
answer
helpful?
Yes
No
Wednesday, January 19th, 2022 AT 7:09 PM
Tiny
KASEKENNY
  • MECHANIC
  • 18,907 POSTS
Totally understand. Normally any carburetor has stampings on it so we may need to just remove it and look for any of these. Then we can try and identify it and then try to find rebuild kits for it.

Once we know this then we can determine the next steps. I am happy to try and help identify it if you can send some pictures of any markings that you find on it.
Was this
answer
helpful?
Yes
No
Thursday, January 20th, 2022 AT 9:43 AM
Tiny
LGC
  • MEMBER
  • 27 POSTS
The numbers on the photo is 8998 there was also the numbers r50324 on the side of the car but no names.
Was this
answer
helpful?
Yes
No
Thursday, January 20th, 2022 AT 5:19 PM
Tiny
KASEKENNY
  • MECHANIC
  • 18,907 POSTS
Okay. I cannot confirm what year that carb is but that is a Motorcraft 2-barrel carburetor.

There are master rebuild kits all over the internet so I am sure you can find one that can be shipped.

Basically, you are going to have to find a kit and then you may not use all the gaskets that are part of it, but you should be able to work your way through it.

When you rebuild it, you are going to want to loosen those 3 torques screws on the choke and adjust the choke so that it is closed when cold. Then adjust it to the point when it starts.

Also, you are going to want to soak the carb overnight in parts cleaner. You can fill a pan, or most parts stores sell paint can sized buckets full that you can soak them.
Was this
answer
helpful?
Yes
No
Thursday, January 20th, 2022 AT 6:38 PM
Tiny
LGC
  • MEMBER
  • 27 POSTS
Actually, after hours if searching I actually believe it's a Holley Weber 5200c it was for the 2.3-liter motors in the late 70s on actually was used on a 2.3-liter Fords in 75 and 76 in the 85 Topaz 2.3 liter it was so e barrel carburetor for Canada and Mexico and fuel injected for the us.
Was this
answer
helpful?
Yes
No
Thursday, January 20th, 2022 AT 6:46 PM
Tiny
LGC
  • MEMBER
  • 27 POSTS
Someone I believed changed the carburetor to the two barrel that is now on it.
Was this
answer
helpful?
Yes
No
Friday, January 21st, 2022 AT 12:16 PM
Tiny
KASEKENNY
  • MECHANIC
  • 18,907 POSTS
Great find. I think you are correct. I can only find ones from the 70s and they look slightly different but much closer than the Motorcraft so I would get a rebuild kit for that carb and it will work for yours as well.

Thanks for coming back and updating us on that.
Was this
answer
helpful?
Yes
No
Friday, January 21st, 2022 AT 6:29 PM
Tiny
LGC
  • MEMBER
  • 27 POSTS
Okay, you may be right on the carburetor as I read on the electronic choke it did say moto raft so again, I'm confused as to the carburetor issue or better yet what carburetor it has? But I also wanted to ask do you know what part this is in the photo it has to wires connect as well as what appears to be vacuum hoses that run to the carburetor.
Was this
answer
helpful?
Yes
No
Saturday, January 22nd, 2022 AT 11:56 AM
Tiny
KASEKENNY
  • MECHANIC
  • 18,907 POSTS
Yeah. It is a Motorcraft carburetor. That part number on the picture you just sent was for this carburetor as well.

Take a look at this attachment.

However, can you try to clean up that part number? I can see it is E43E- 92582-AB?

The E43E is the Motorcraft carburetor, but I suspect this is a sensor of some sort, but we can figure it out for sure once we confirm that part number.

Is the line that says "Carb" with an arrow a vacuum line or a fuel line?
Was this
answer
helpful?
Yes
No
Saturday, January 22nd, 2022 AT 3:57 PM
Tiny
LGC
  • MEMBER
  • 27 POSTS
Vacuum.
Was this
answer
helpful?
Yes
No
Saturday, January 22nd, 2022 AT 4:19 PM
Tiny
KASEKENNY
  • MECHANIC
  • 18,907 POSTS
Okay. That is going to be a vacuum solenoid regulator. I attached the one that is on the stock carb but clearly this one is slightly different.
Was this
answer
helpful?
Yes
No
Sunday, January 23rd, 2022 AT 9:09 AM
Tiny
LGC
  • MEMBER
  • 27 POSTS
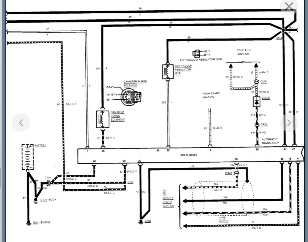
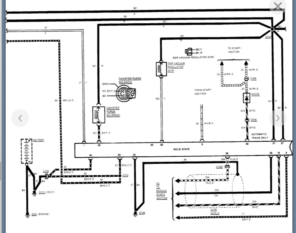
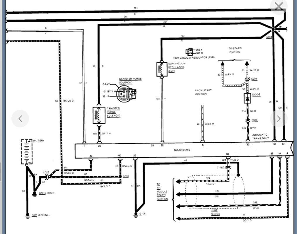
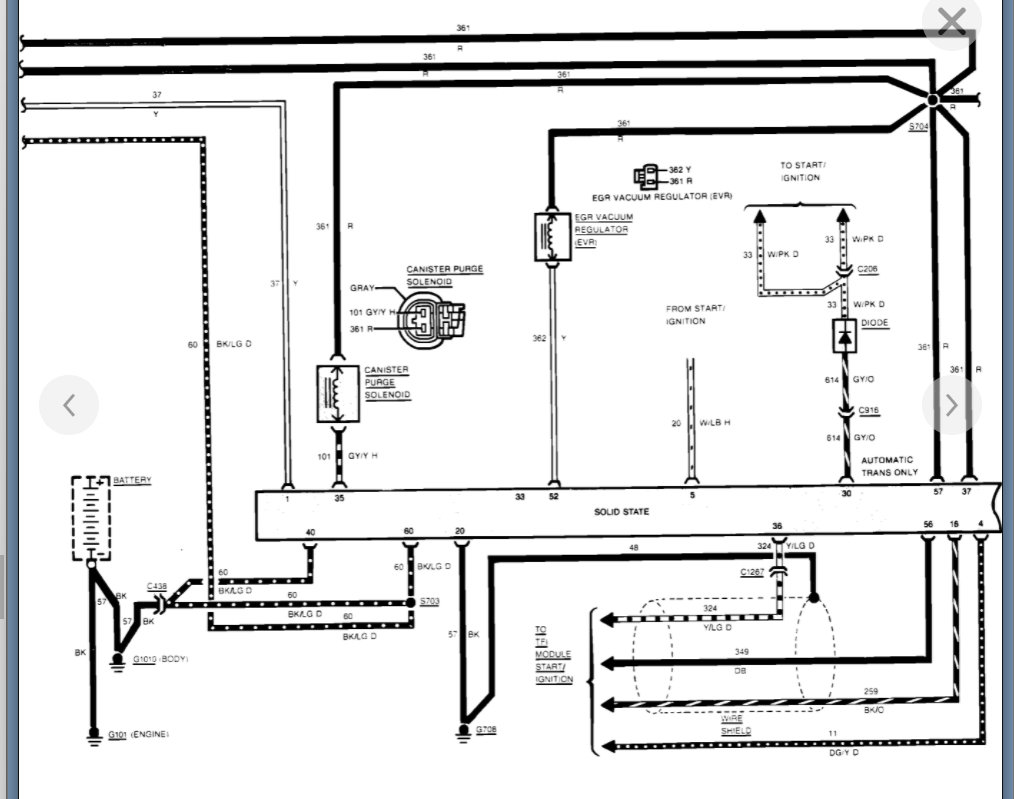
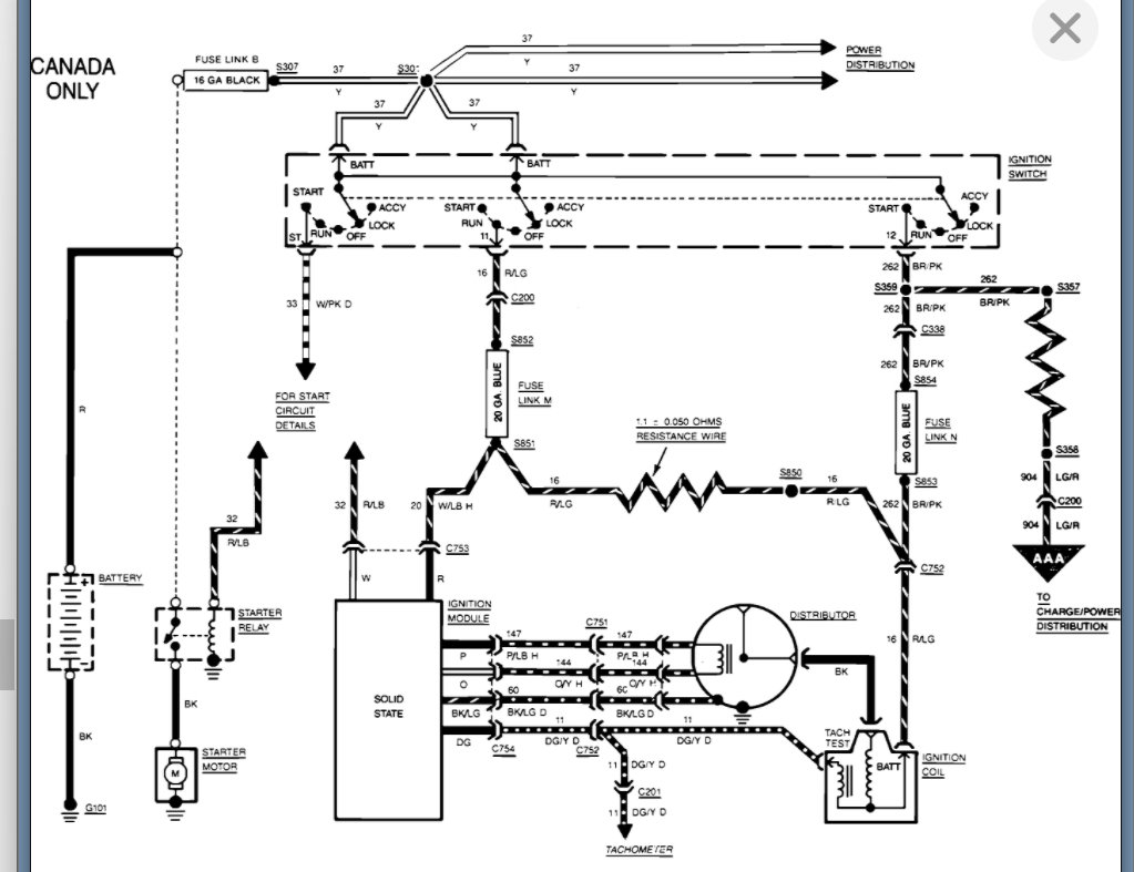
The reason I asked because I did notice while trying to start the car it gets hot that part. Also, could you possibly find the wiring diagram for the electronic ignition for the 1985 Topaz I want to go through the wiring to check for shorts I can't seem to find one.
Was this
answer
helpful?
Yes
No
Sunday, January 23rd, 2022 AT 9:52 AM
Tiny
KASEKENNY
  • MECHANIC
  • 18,907 POSTS
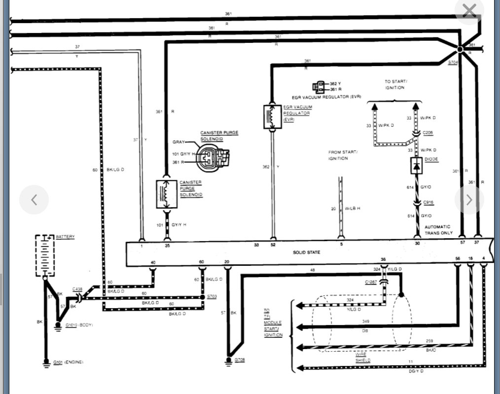
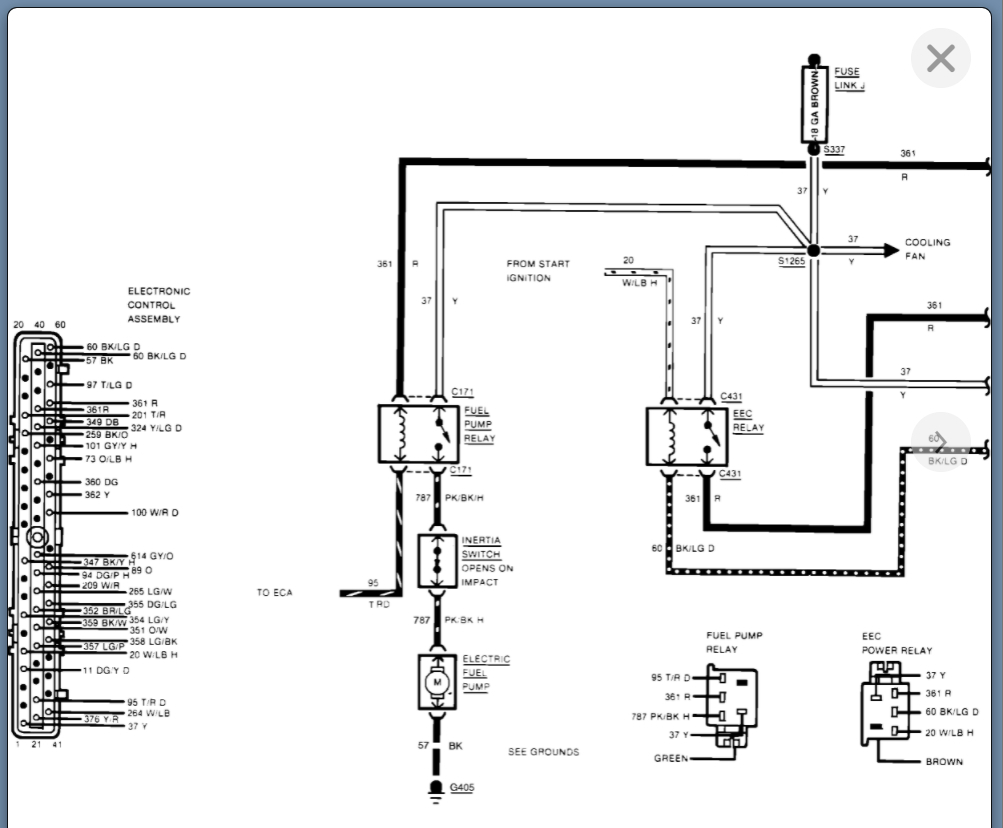
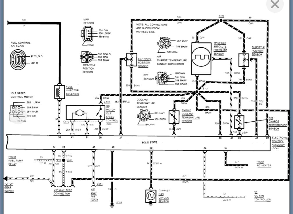
It is a solenoid so it will get warm but if it is getting hot then it could be shorted. It is unlikely that it is the issue, but you can try and unplug it and block the vacuum line to see if the engine starts. It could be the source of your additional air.

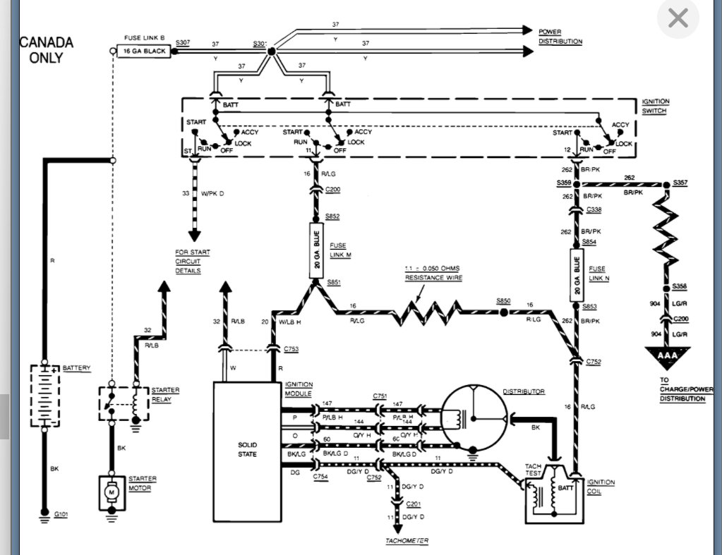
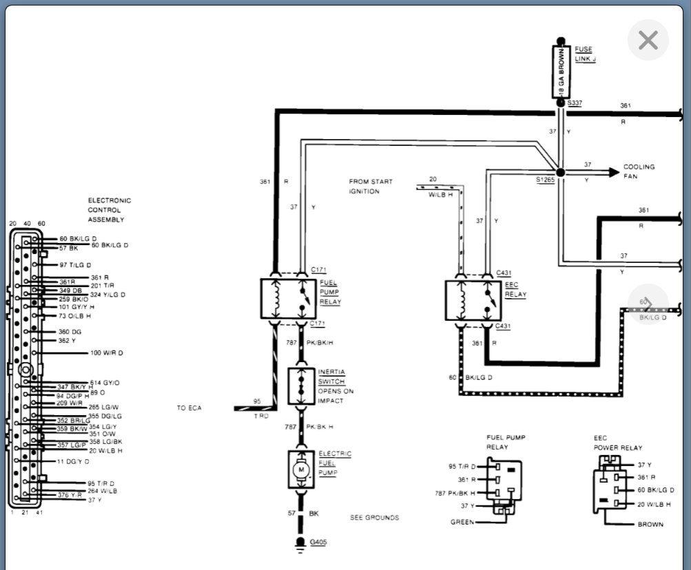
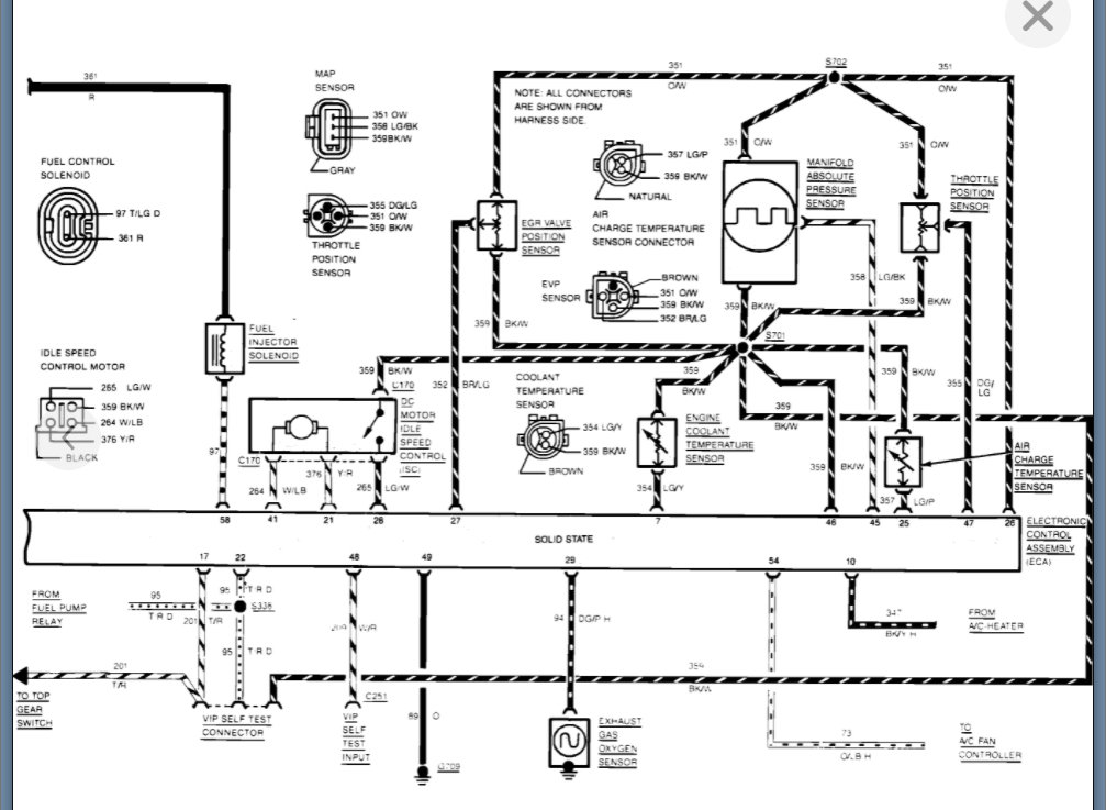
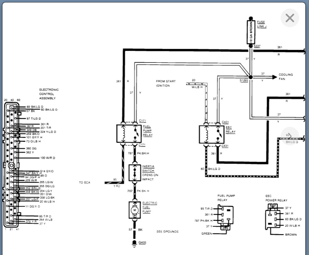
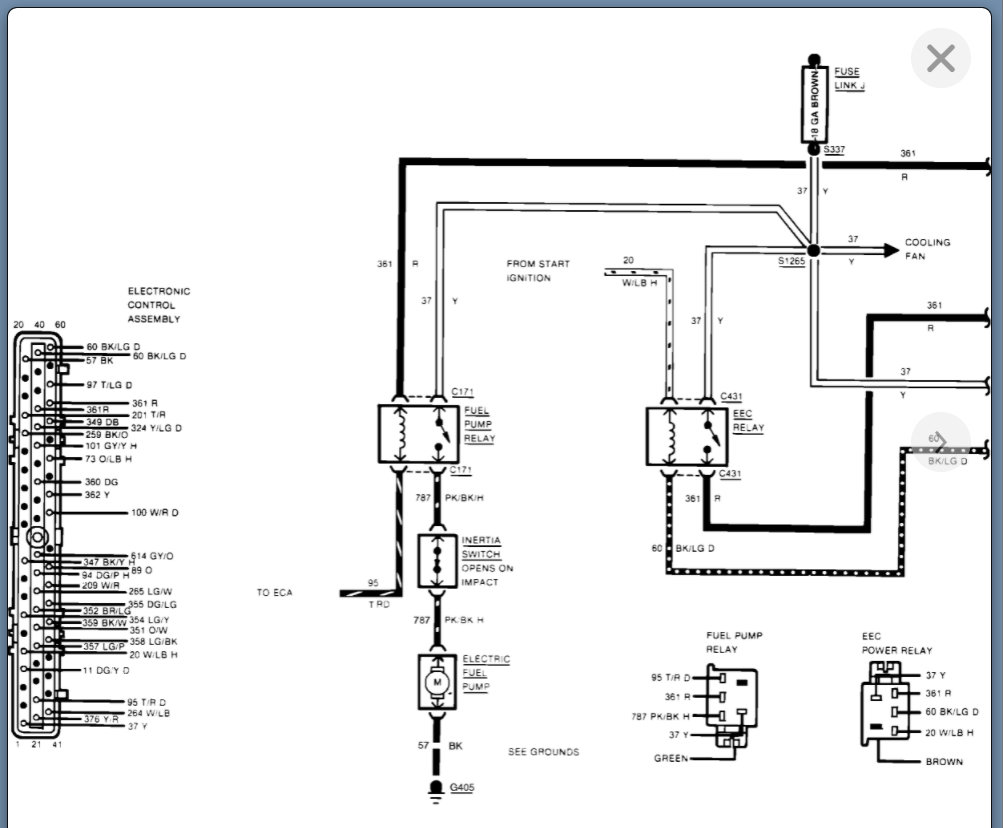
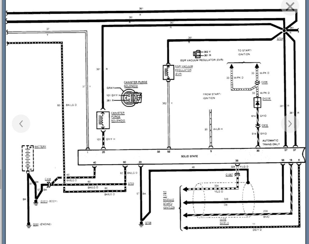
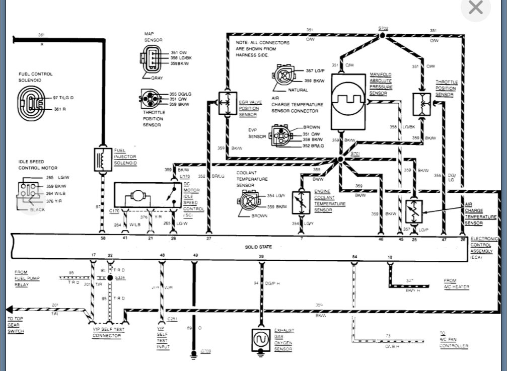
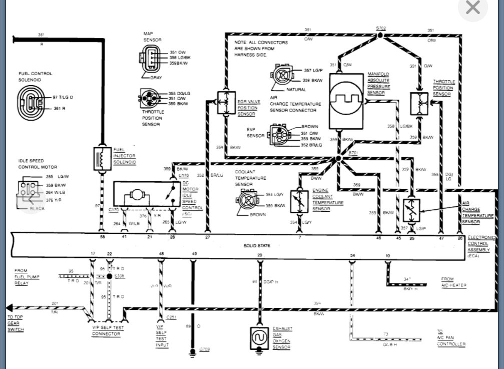
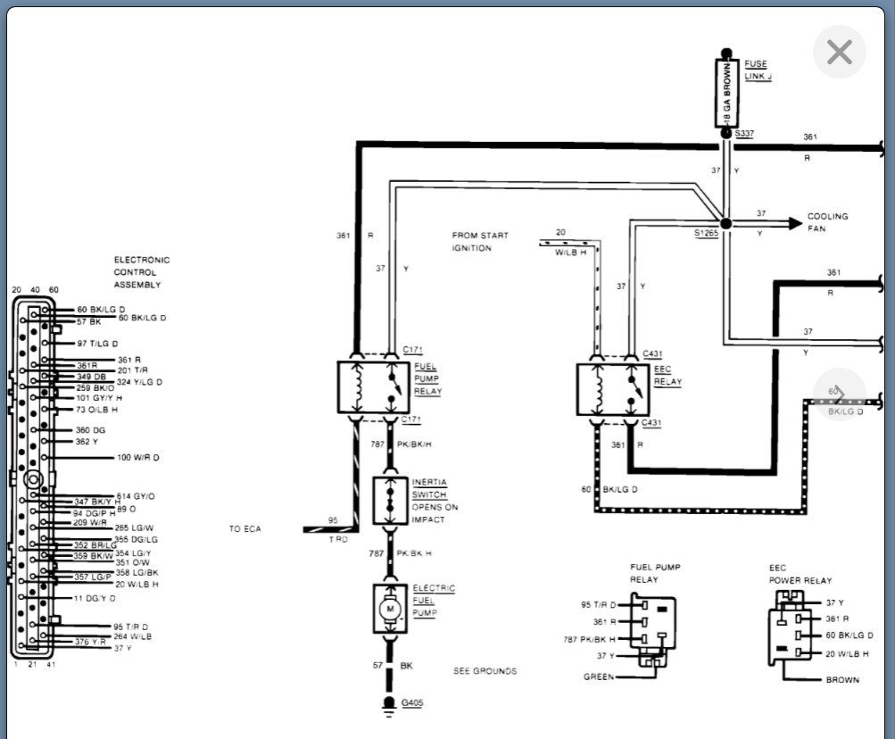
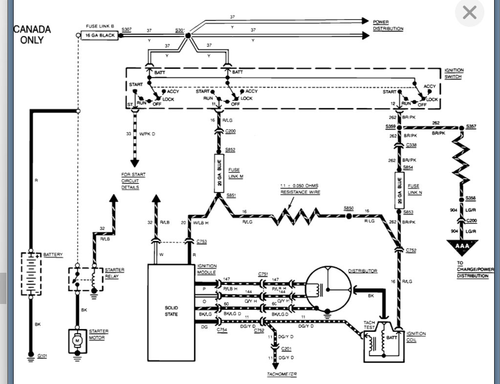
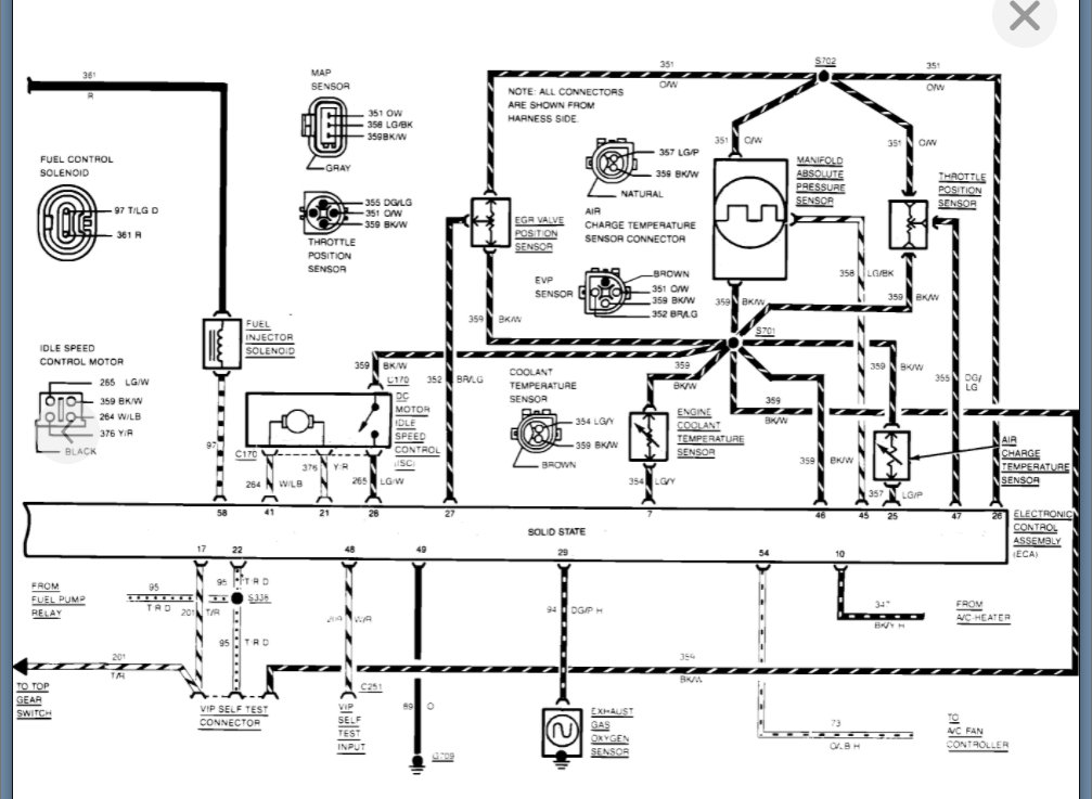
I attached the ignition related systems. If we need to get into that then we need to get a new post started so that others will find that detail as well and they won't think to look all through this post for ignition related info.
Was this
answer
helpful?
Yes
No
Sunday, January 23rd, 2022 AT 9:59 AM
Tiny
LGC
  • MEMBER
  • 27 POSTS
The photos are not clear enough for me to read and I thank you for all your time and help with this matter.
Was this
answer
helpful?
Yes
No
Sunday, January 23rd, 2022 AT 10:07 AM
Tiny
KASEKENNY
  • MECHANIC
  • 18,907 POSTS
Unfortunately, we are at the mercy of the print quality they have online.

I will try and zoom in on them, but I am not going to be able to alter the fuzziness of the writing.

Do you have a phone that you can access the photos, because you can zoom in easily on your phone.

I will post what I can come up with.
Was this
answer
helpful?
Yes
No
Sunday, January 23rd, 2022 AT 10:11 AM
Tiny
LGC
  • MEMBER
  • 27 POSTS
Yes, it's is what I'm using is my phone.
Was this
answer
helpful?
Yes
No
Sunday, January 23rd, 2022 AT 10:13 AM

Please login or register to post a reply.