No crank no start issue

Tiny
CHRIS BLAKE2
  • MEMBER
  • 2002 FORD TAURUS
  • 3.0L
  • 6 CYL
  • 146,000 MILES
Had a ground wire touch something in the back of the stereo. After that the car would not even turn over. I have checked all fusses and found the one for the neutral safety and transmission position fuse were not showing they were good with test light, so I replaced them and still no power to them two fuses. Now also the windows don't work and no stereo or heat.
Friday, December 31st, 2021 AT 1:31 PM

1 Reply

Tiny
JACOBANDNICKOLAS
  • MECHANIC
  • 110,194 POSTS
Hi,

First, there are two transmission fuses we need to check. However, if you have no power to them, I will start at the beginning and explain how it works and what to check.

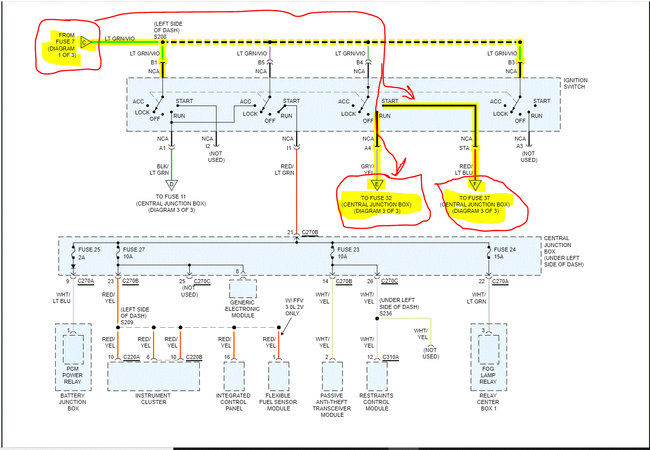
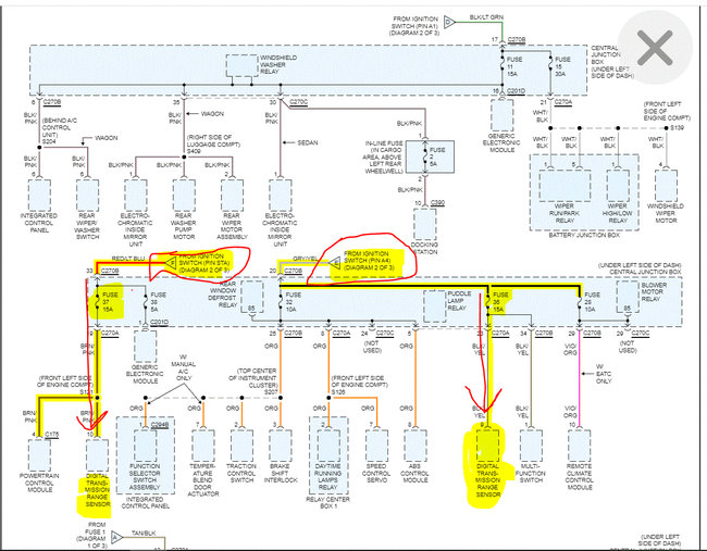
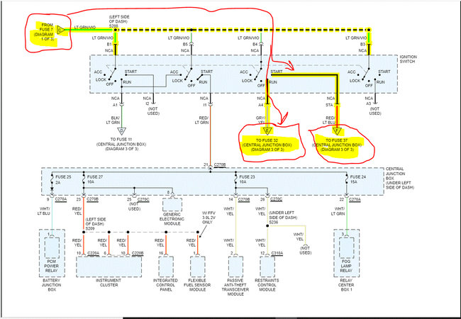
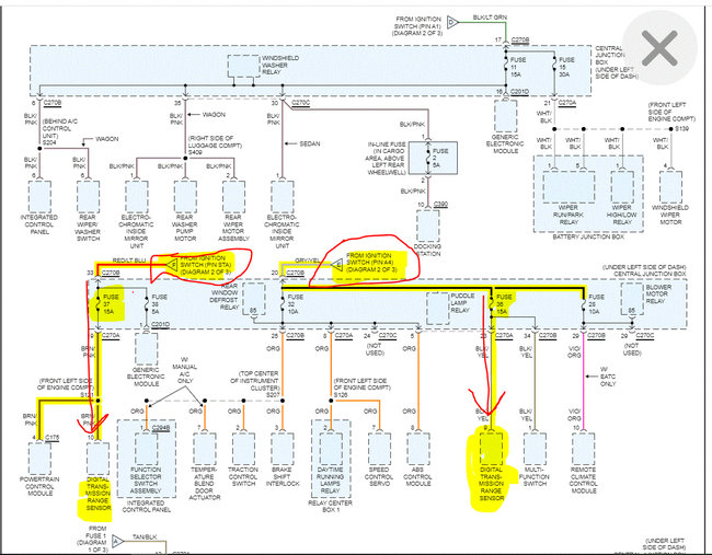
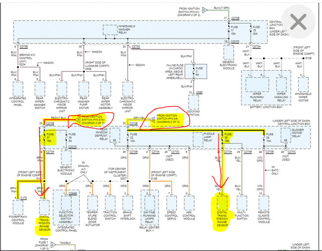
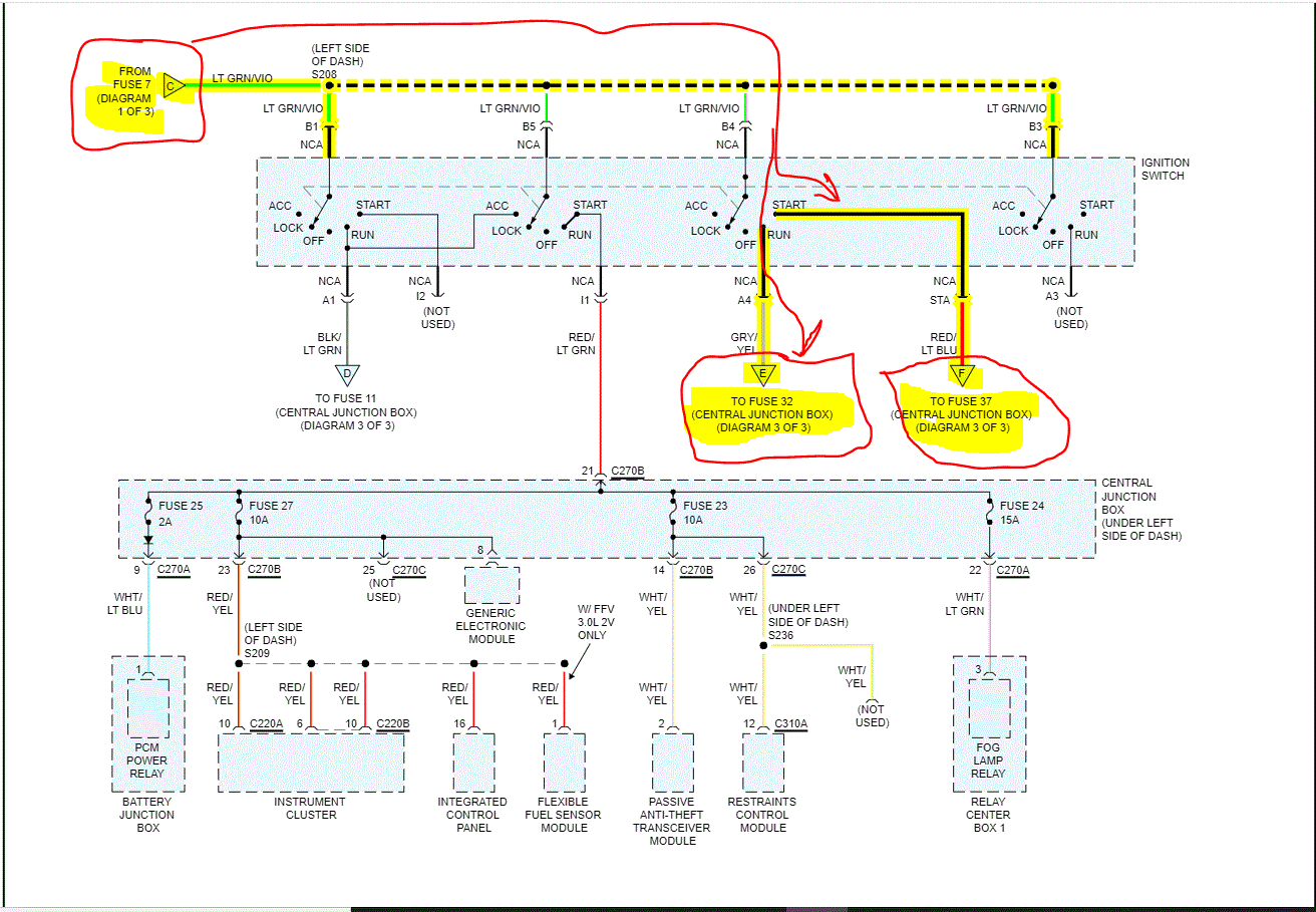
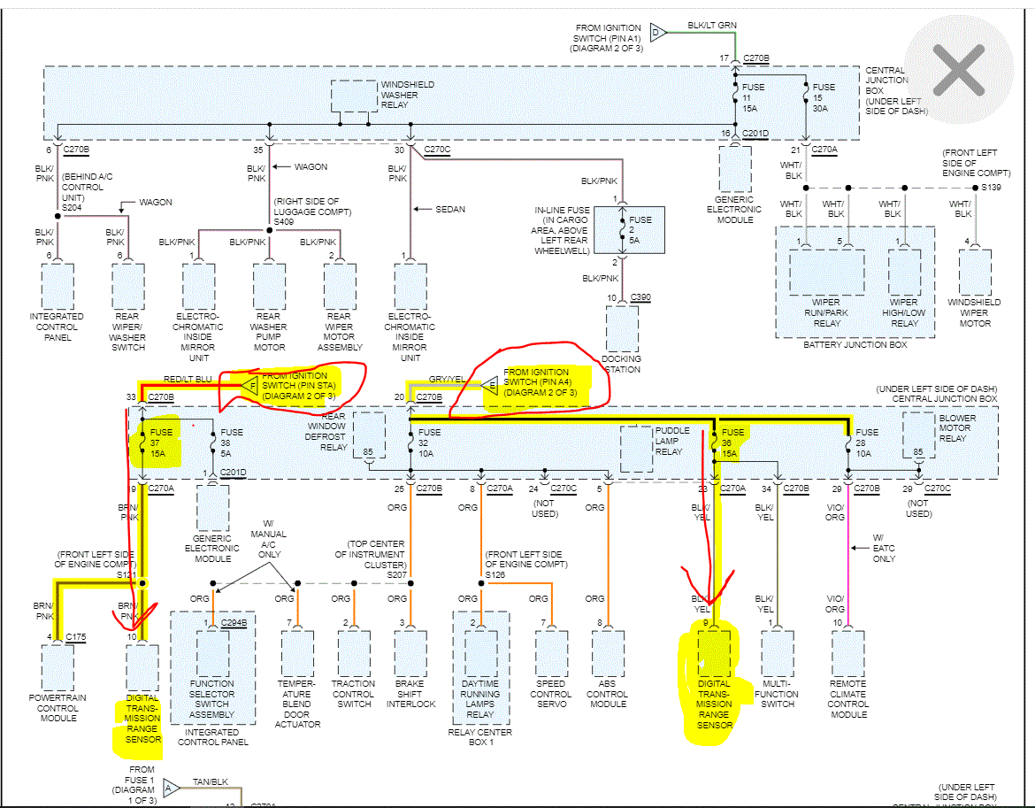
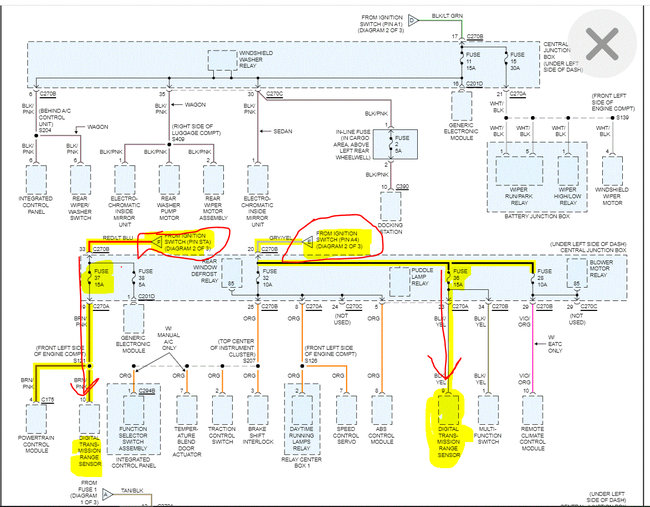
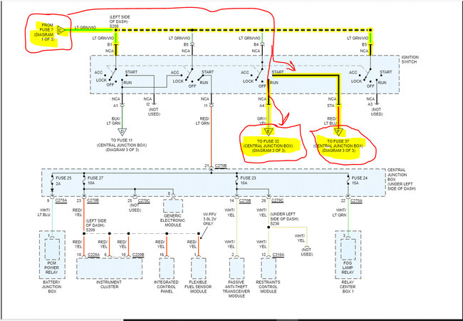
First, battery power is provided to fuse 7 (40 amp) in the under-hood fuse box. Power from that fuse goes to the ignition switch. When the key is turned to the start position, power then goes to fuse 37 (15 amp) in the central junction box in the vehicle. That fuse allows the vehicle to start if it is in park or neutral.

When the key is released to the run position, power then goes to fuse 36 (15 amp) in the central junction box. This allows the transmission range sensor to function.

Now, if you recheck fuses, I bet you replaced the number 36 fuse. Fuse 37 is what allows the vehicle to start, so check that as well.

If both fuses are good, go back to fuse number 7 in the under-hood fuse box and see if it is bad. If it is good and the ones in the vehicle are good but have no power, something happened at the ignition switch. However, that is very unlikely.

Let me know what you find or if you have other questions. Also, I just reread your post and realize you replaced two fuses. Check if they are 36 and 37. If they are and there is no power, go to fuse 7. It powers other things as well which may be what you are experiencing.

Take care and let me know how things turn out for you.

Happy New Year,

Joe

See pics below. Note: The schematics were three pages long. I had to cut each one in half to make them readable for you. I did overlap them and highlight everything for you to follow. The last two pics show the fuses to check.
Was this
answer
helpful?
Yes
No
Friday, December 31st, 2021 AT 11:24 PM

Please login or register to post a reply.