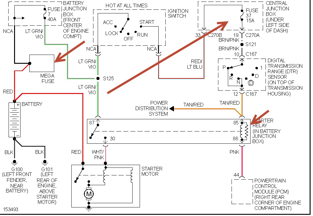
Sunday, January 5th, 2014 AT 10:00 AM
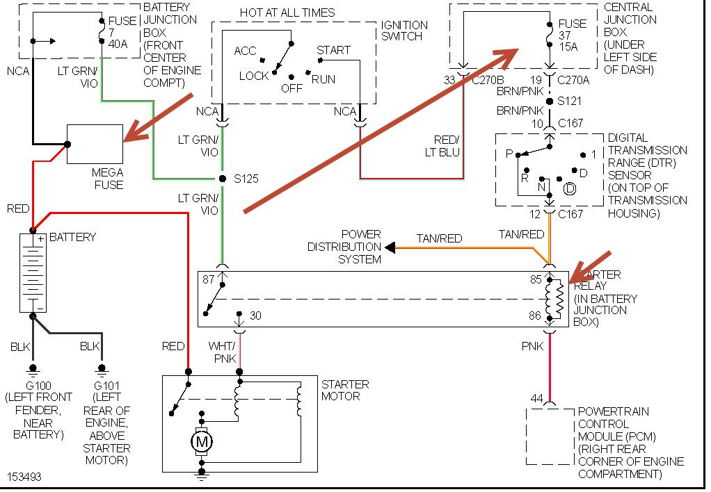
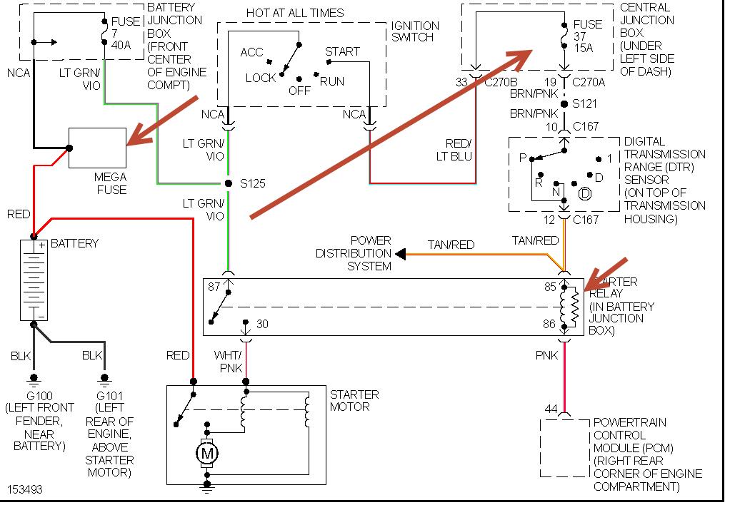
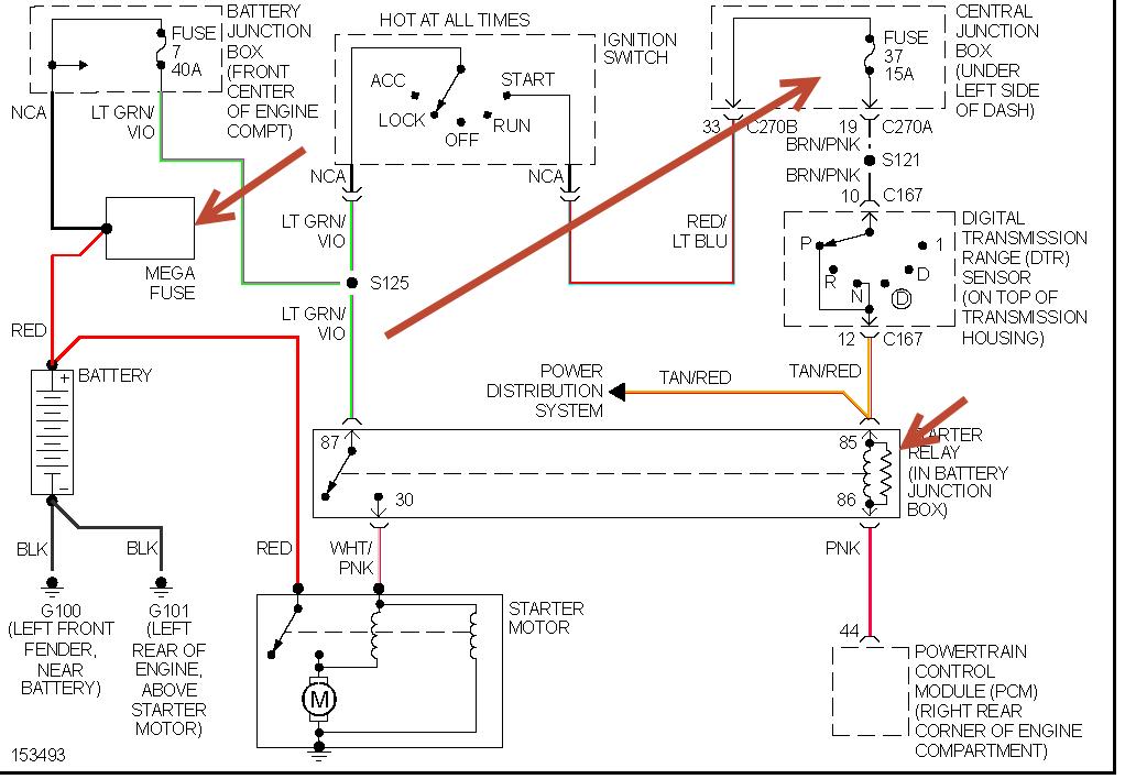
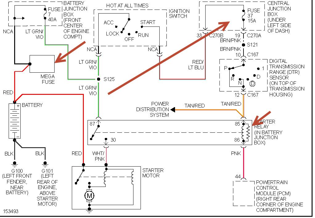
Changed fuel pump no crank no theft light tryed everything cranked before disconnected battery put everything back together and no crank no theft light. Checked all fuses and relays even the trans range sensor cannot locate the problem



