Sunday, April 19th, 2026 AT 12:11 AM
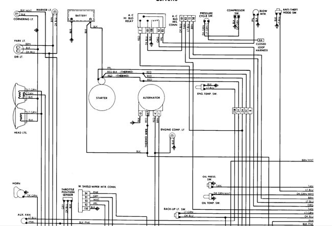
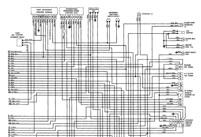
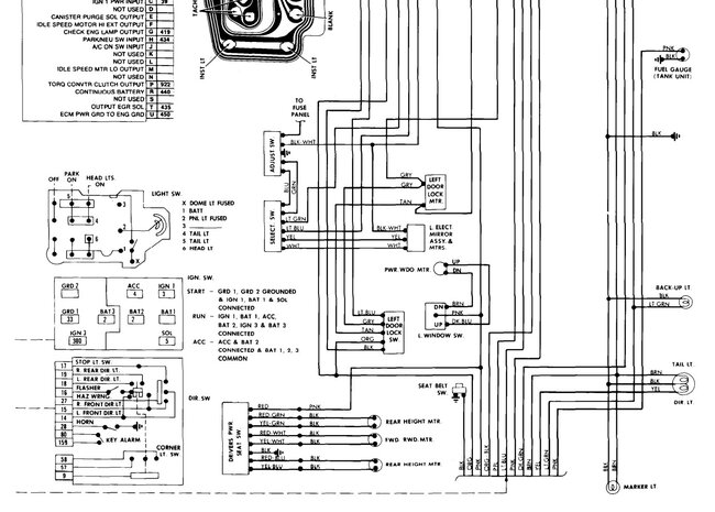
IV recently inherited a 81 Corvette from my dad and there is a bunch of small wiring issues his radio did not come on well I pulled it out and the fuse was blown the new one blew before I got it in all the way all the wires are just a mess not sure what goes where also his antenna is out and won't go back in I do know that is tied into the radio just not sure on what wire the interior dome light stays on all the time for some reason









