HOME
ASK A QUESTION
REPAIR GUIDES
BECOME A MEMBER
LOG IN
Login with Facebook
OR
Remember me
NOT A MEMBER?
FORGOT PASSWORD?
CONTACT US
PRIVACY POLICY
TERMS AND CONDITIONS
☰
Home
Chevrolet
1500
Exterior Light
Turn Signal
Wiring
Wiring for turn signals
CHEROK55
MEMBER
1997 CHEVROLET 1500
4.3L
V6
2WD
AUTOMATIC
125,000 MILES
Turn signals I need wiring diagrams
Friday, February 27th, 2026 AT 7:11 PM
1 Reply
STEVE W.
MECHANIC
15,581 POSTS
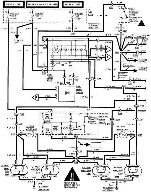
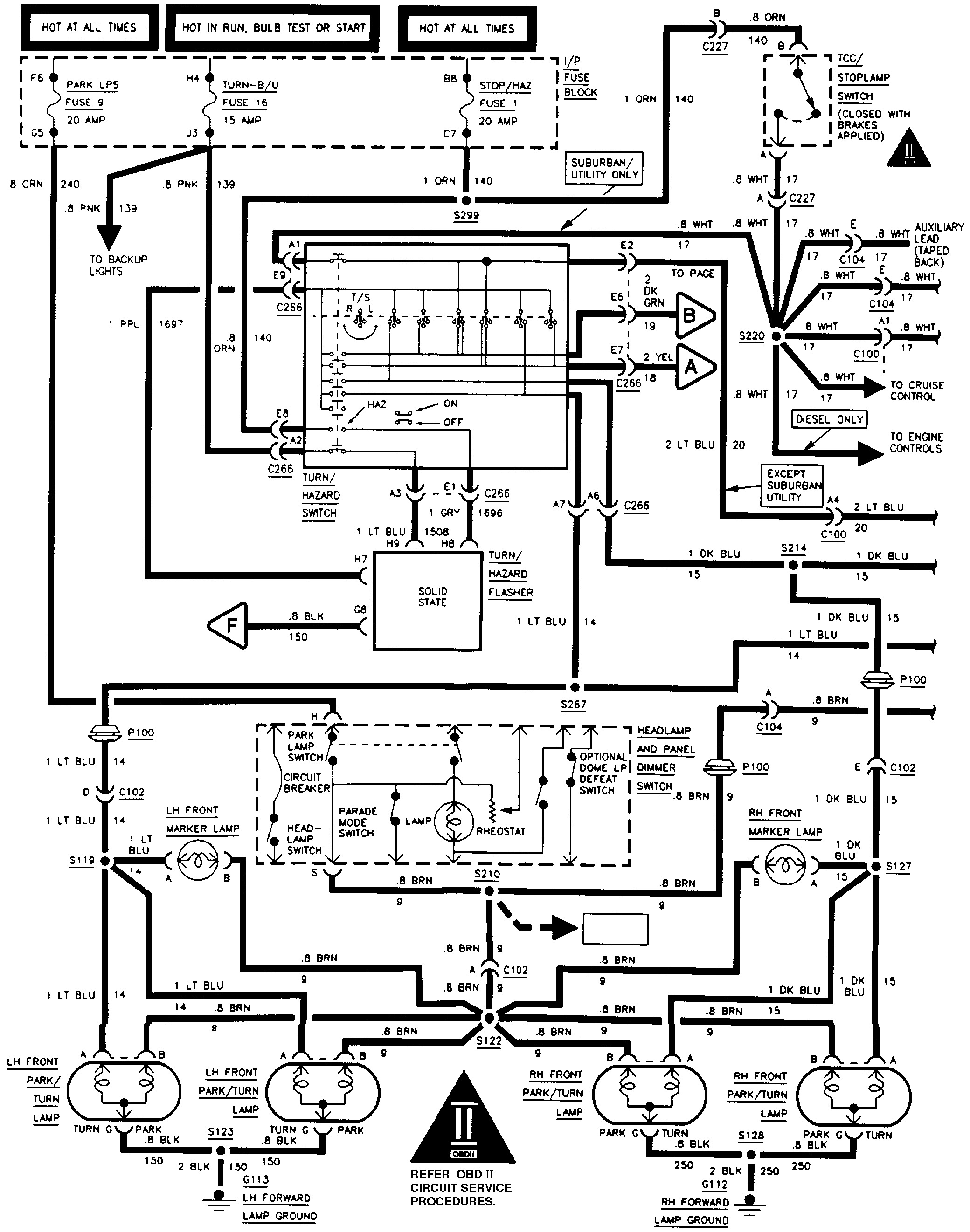
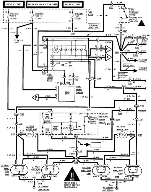
These are the OE diagrams for the exterior lights on that truck. What is the issue you have?
Images (Click to make bigger)
Was this
answer
helpful?
Yes
No
Saturday, February 28th, 2026 AT 1:34 AM
Please
login
or
register
to post a reply.
Ask a Car Question. It's Free!
How to Use a Test Light
Turn Signals Blink Fast
Have a Dim Headlight? - Try Replacing This!