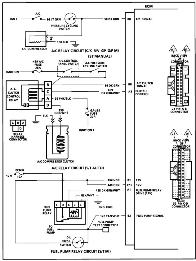
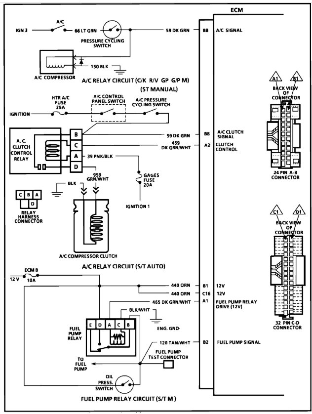
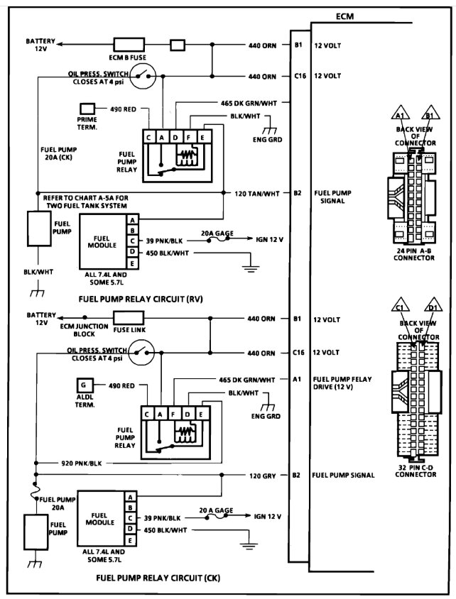
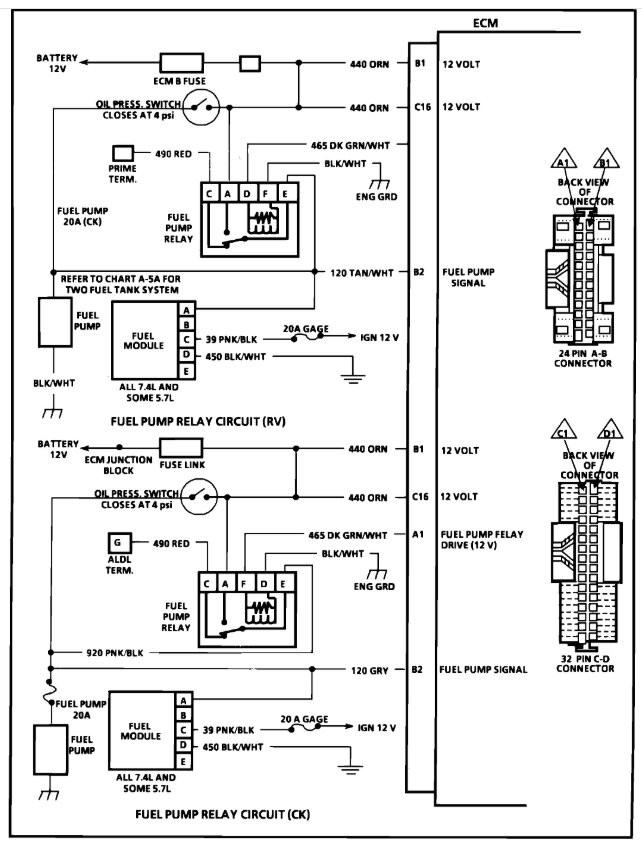
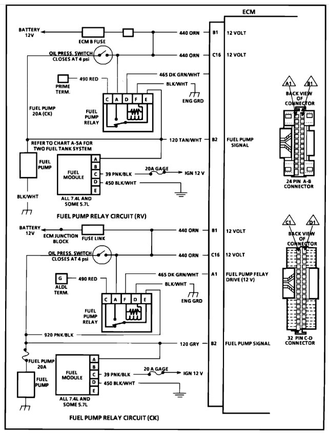
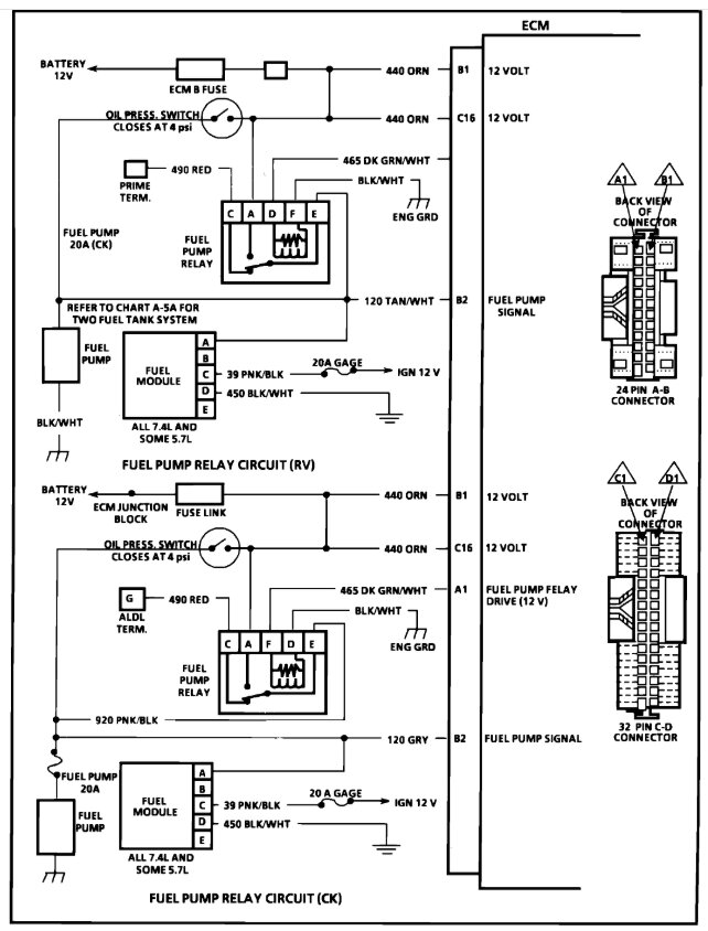
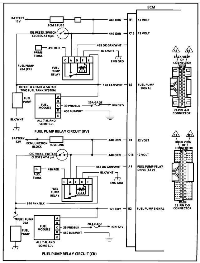
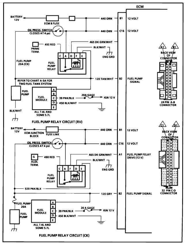
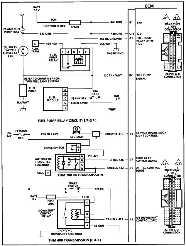
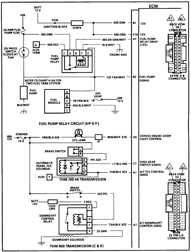
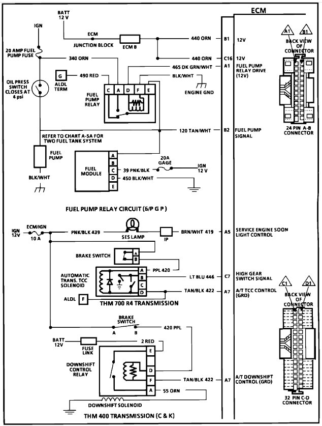
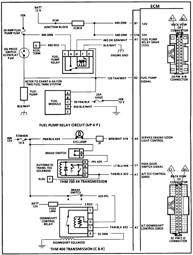
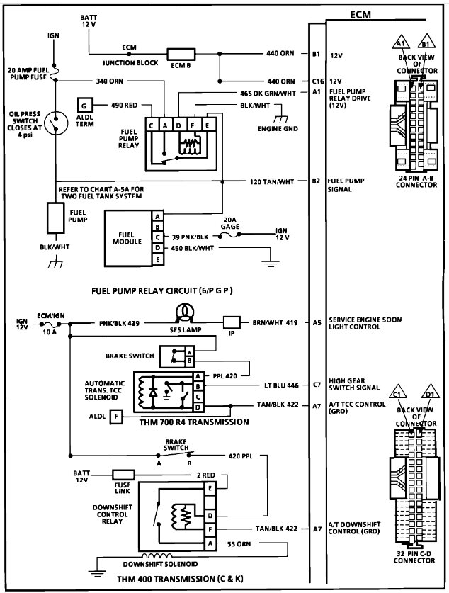
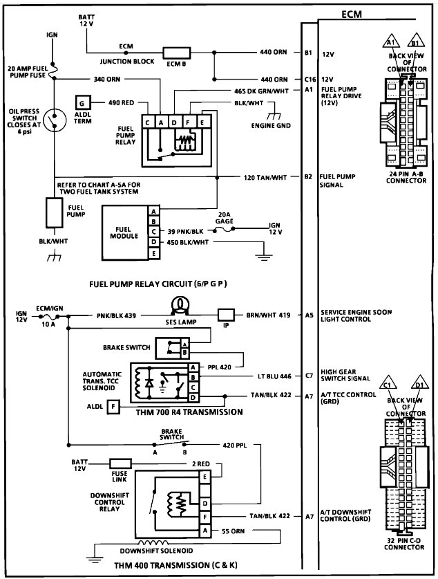
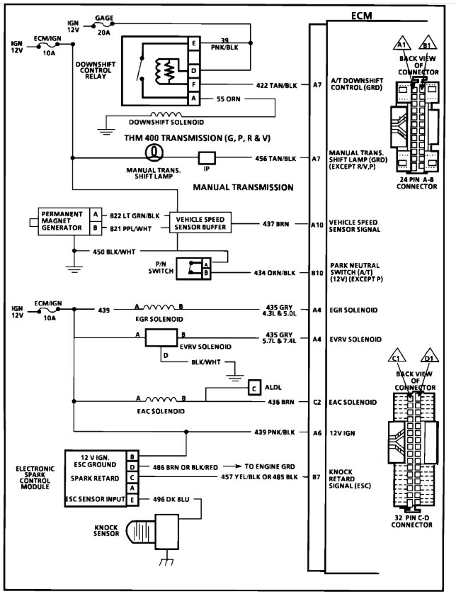
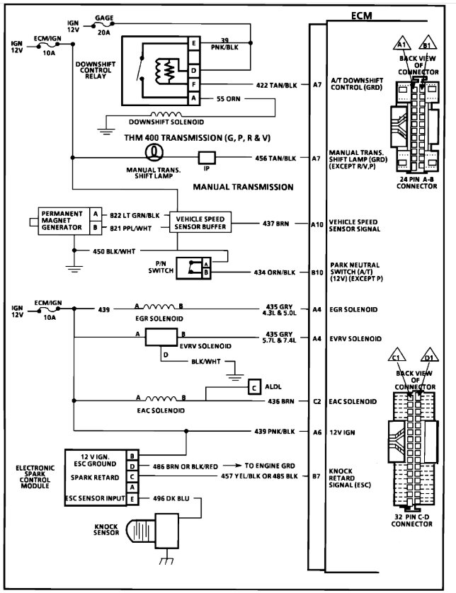
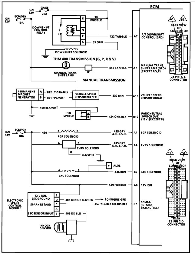
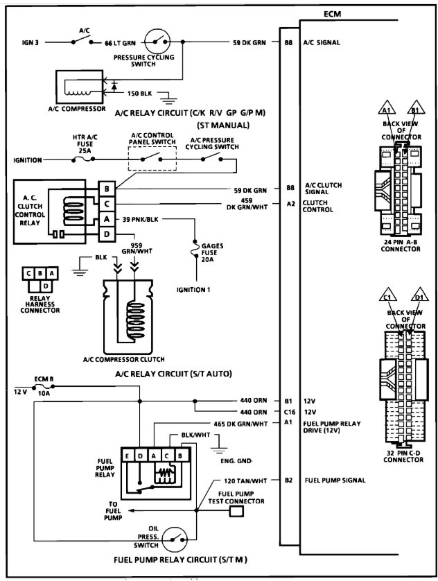
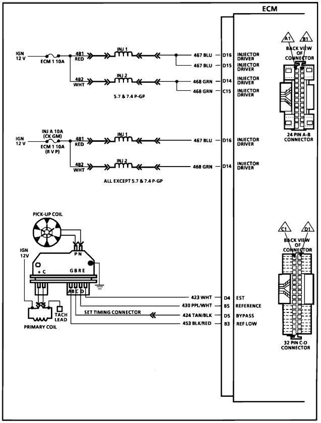
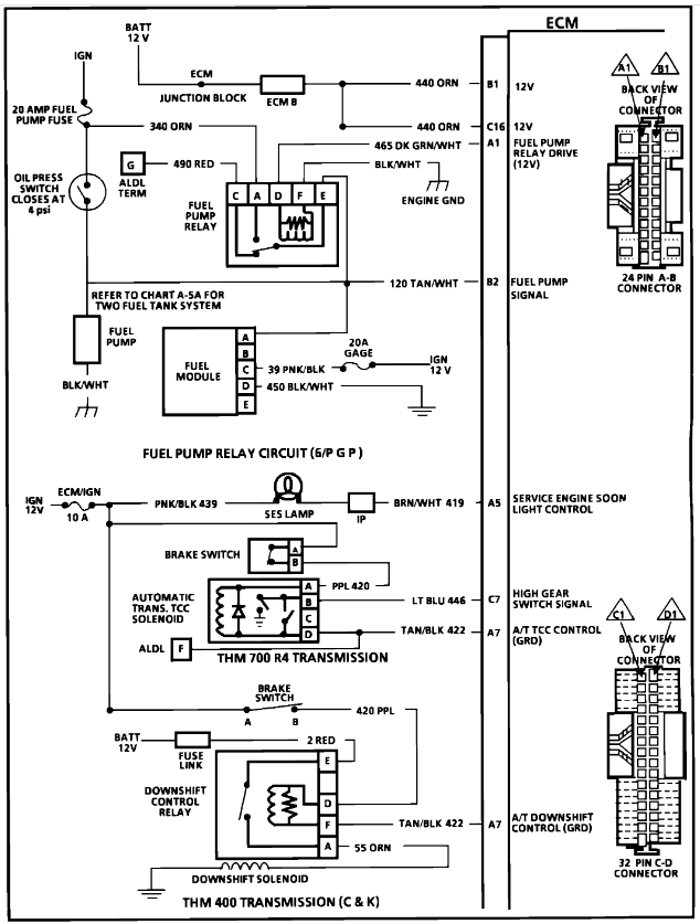
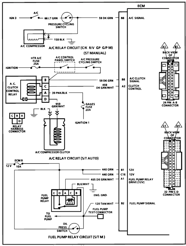
Sunday, March 23rd, 2025 AT 2:44 PM
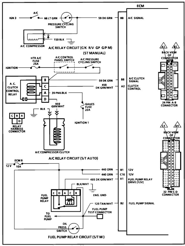
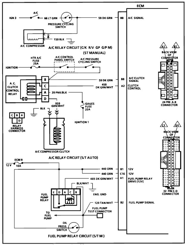
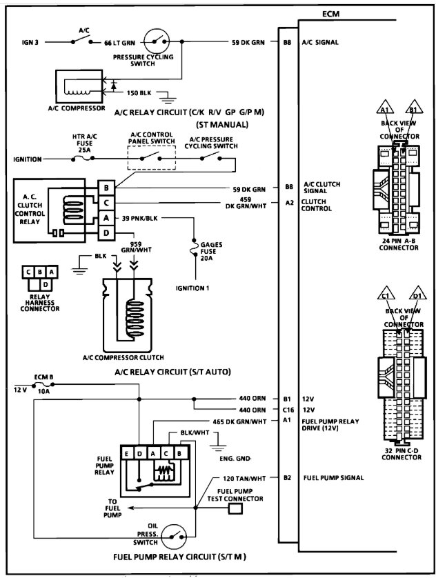
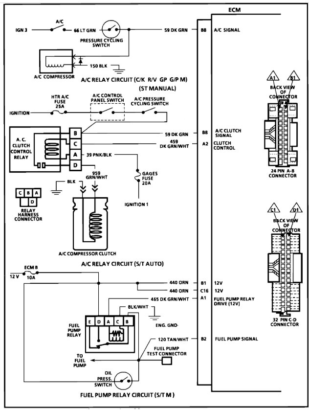
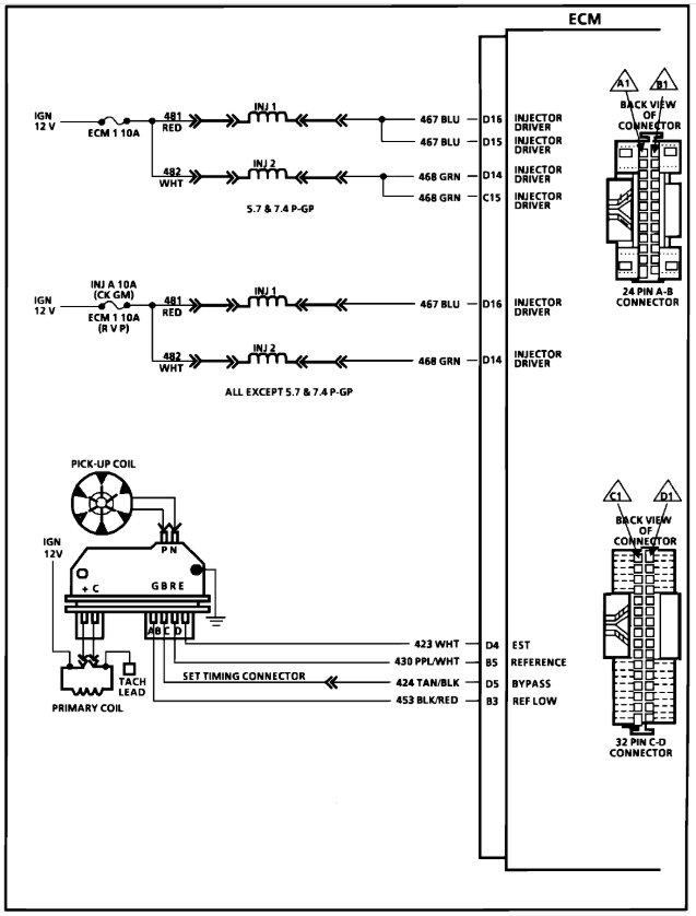
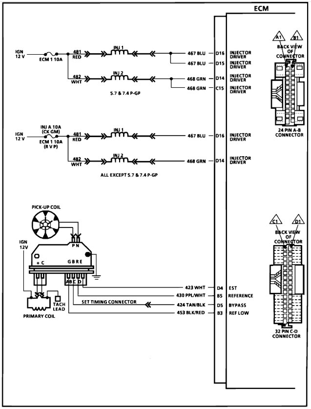
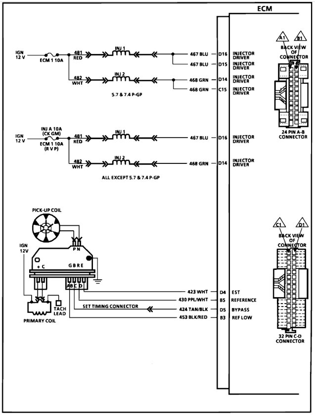
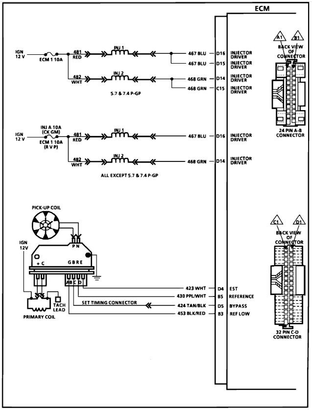
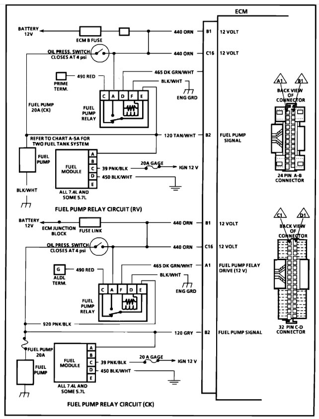
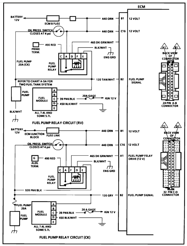
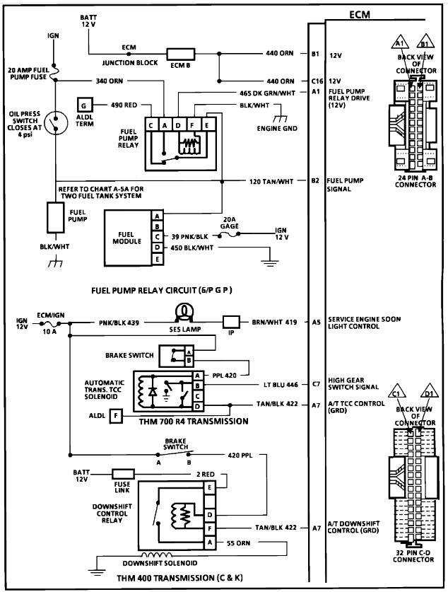
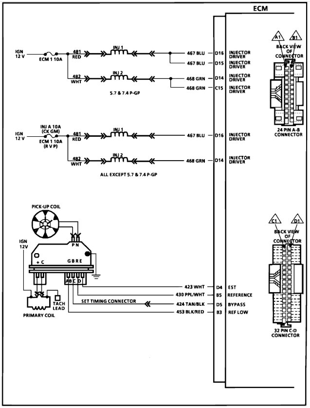
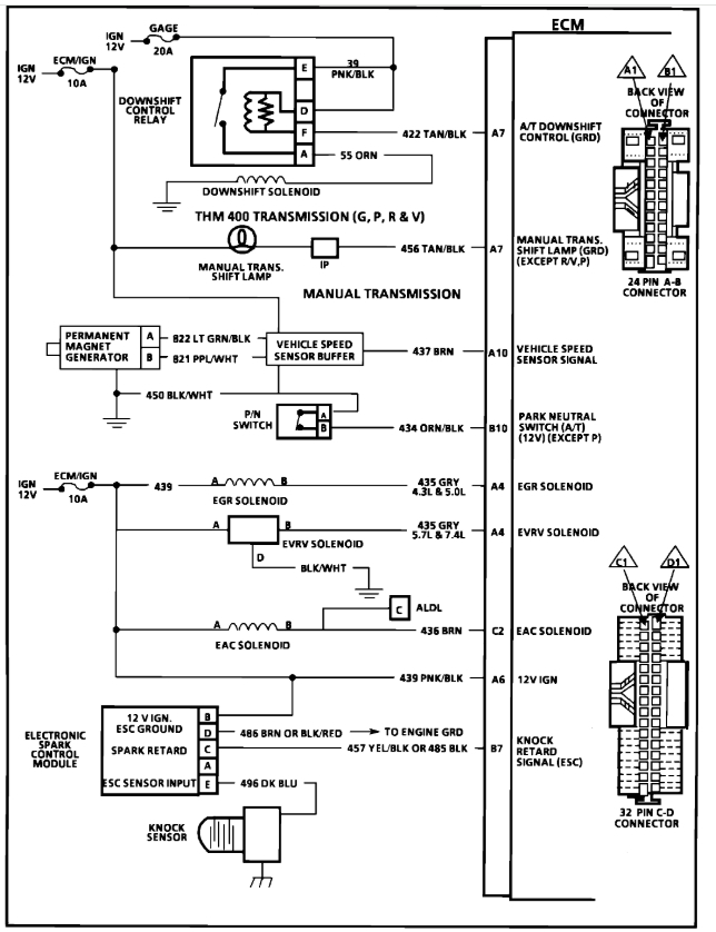
Wire harnesses were butchered and I’m trying to get back to factory specifications. I need engine harness/and sensor location for everything under hood, also the wire harness diagram for in cab harness including specs. Please help.








