Wire color/location fuse box?

Tiny
HOTSTILE
  • MEMBER
  • 1998 FORD MUSTANG
  • 4.6L
  • V8
  • 2WD
  • MANUAL
  • 185 MILES
I need a wire color and it's location in the power distribution box for 98 mustang gt with ABS. 5 spd.
Friday, February 27th, 2026 AT 6:38 PM

17 Replies

Tiny
STEVE W.
  • MECHANIC
  • 15,688 POSTS
What is the wire you are looking for? What does it do?
Was this
answer
helpful?
Yes
No
Saturday, February 28th, 2026 AT 1:36 AM
Tiny
HOTSTILE
  • MEMBER
  • 12 POSTS
Im looking for the ppwer distributionn box wire color and location in the p.D.B for a 98 mustang gt 5 spd coupe w/ ABS
Was this
answer
helpful?
Yes
No
Thursday, March 5th, 2026 AT 10:10 PM
Tiny
HOTSTILE
  • MEMBER
  • 12 POSTS
All the wires. Im rep8nning the whole harness.
Was this
answer
helpful?
Yes
No
Thursday, March 5th, 2026 AT 10:15 PM
Tiny
STEVE W.
  • MECHANIC
  • 15,688 POSTS
These are the OE diagrams in out service information. Not sure it covers every wire though as Ford likes to keep some secrets. You might want to look at this
https://charm.li/Ford/1998/Mustang%20GT%20V8-4.6L%20SOHC%20VIN%20X/Repair%20and%20Diagnosis/
it should have the wiring diagrams under the diagrams section.
Was this
answer
helpful?
Yes
No
Friday, March 6th, 2026 AT 1:05 AM
Tiny
HOTSTILE
  • MEMBER
  • 12 POSTS
Thank you Steve. I have the charm diagrams. I was looking for a picture or pictures or even a wire color and its pin location in the ppwer distribution box chart. I have to repin a 99 gt donor box using the 98 harness wires.
Was this
answer
helpful?
Yes
No
Friday, March 6th, 2026 AT 10:50 AM
Tiny
HOTSTILE
  • MEMBER
  • 12 POSTS
Thank you I may be able to usr your diagrams. Thanks so much.
Was this
answer
helpful?
Yes
No
Friday, March 6th, 2026 AT 10:52 AM
Tiny
STEVE W.
  • MECHANIC
  • 15,688 POSTS
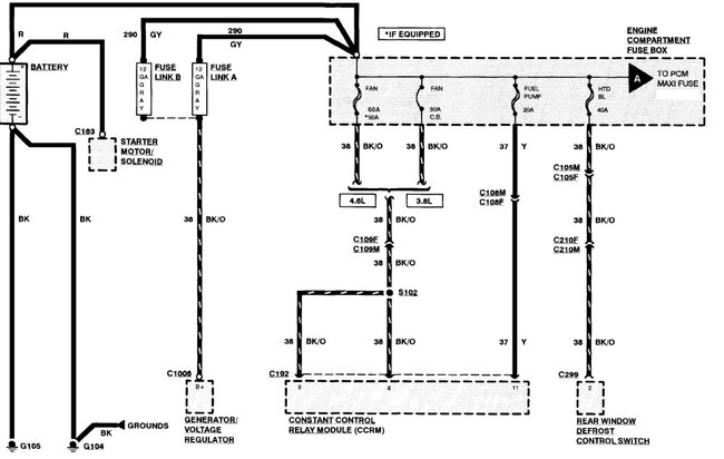
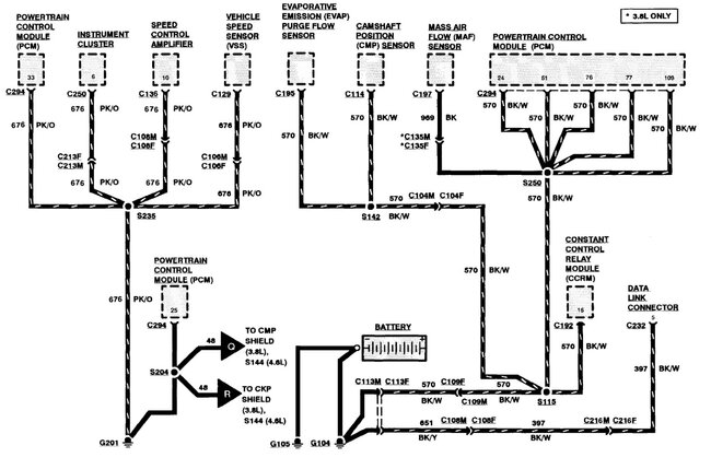
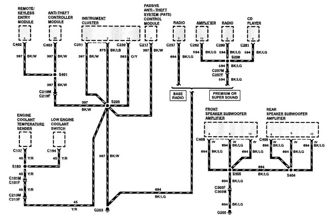
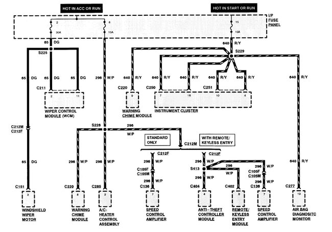
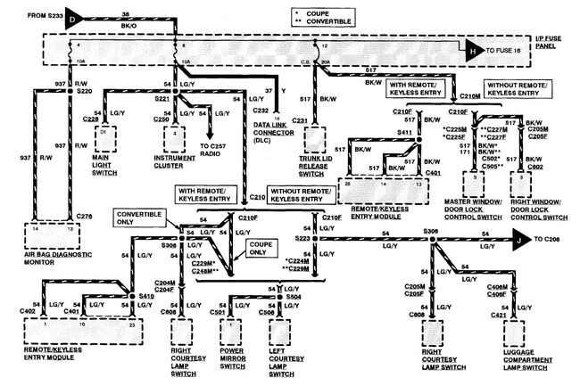
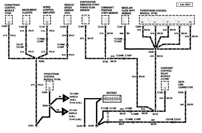
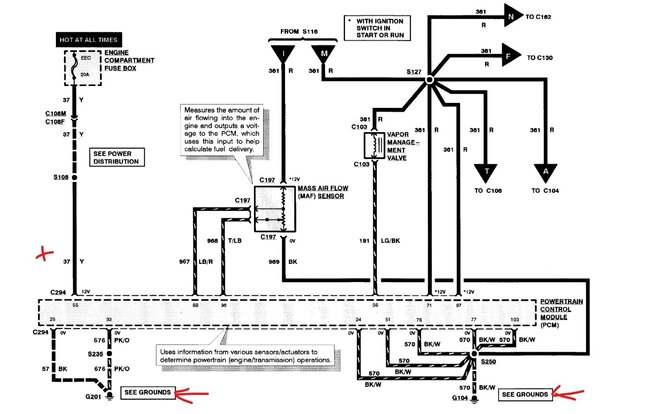
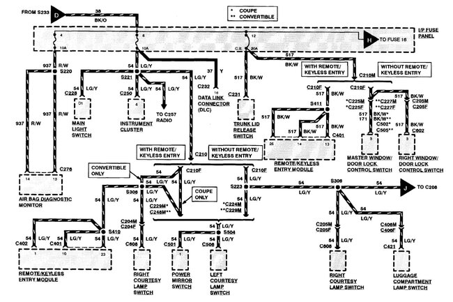
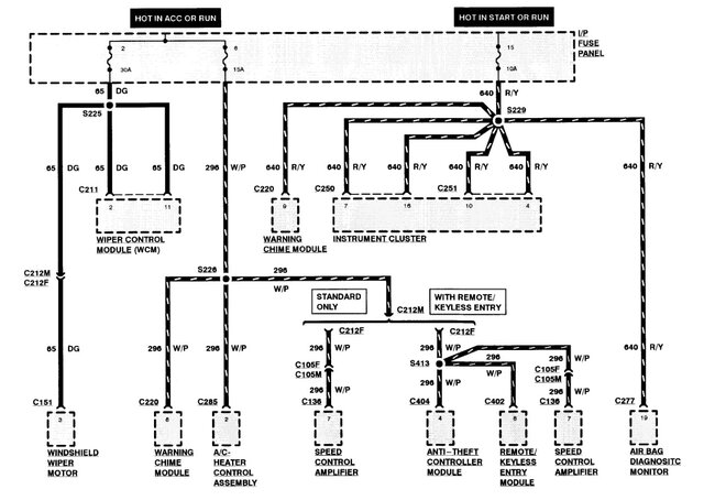
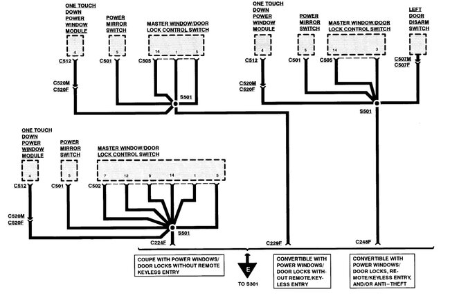
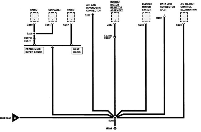
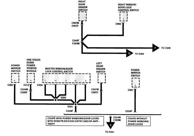
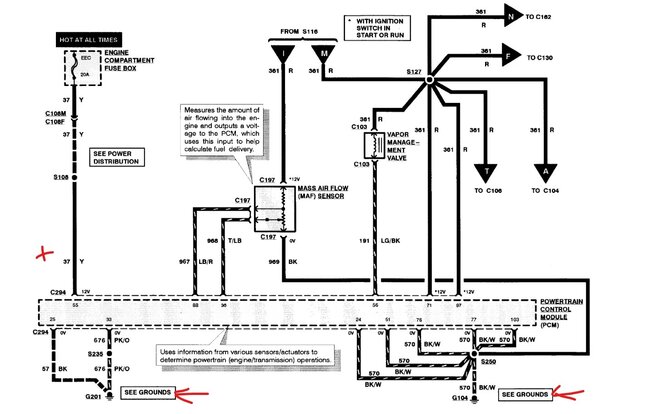
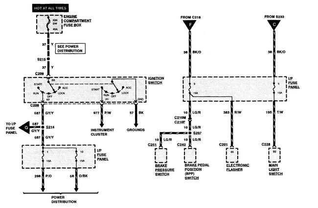
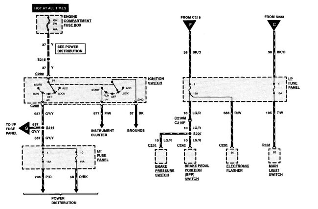
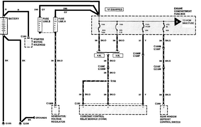
Those show the colors and pins, not really easy to read but better than some. You do know the GT uses different parts that the other versions. There should be the interior fuse box and the under hood, Which are you calling a distribution box? Or do you mean some of the inline connections like the attached? Got a picture of what you are referring to?
Was this
answer
helpful?
Yes
No
Friday, March 6th, 2026 AT 7:23 PM
Tiny
HOTSTILE
  • MEMBER
  • 12 POSTS
Im rewiring my 98 gt coupe 5 spd with abs. ENGINE compartment fuse box. IEpower ditrinution box. I cannot find a replacement harness anywhere. So I bought a 99 model fuse box and im repinning it. Ive almost got it all done. Car runs everything works but it wont hold idle or go into gear while running and the abs burps when I apply brake pedal. Everything elsd is as it dhould be. I need this car to run properly so I can get back to work. Asap. Im doing real bad and things are getting ugly fast.
Was this
answer
helpful?
Yes
No
Friday, March 6th, 2026 AT 7:58 PM
Tiny
HOTSTILE
  • MEMBER
  • 12 POSTS
Now my battery is dead so im taking it go augo zone. I just repinned my therm eec and abs 2 and two fuses. Hopefully that will help. Oll let you knos.
Was this
answer
helpful?
Yes
No
Friday, March 6th, 2026 AT 8:00 PM
Tiny
STEVE W.
  • MECHANIC
  • 15,688 POSTS
Pull the ABS fuses, you can drive it without that until you get it figured out. Define not going into gear, you shift and it does nothing, you can't move the shifter or? Bad idle - Starts and runs OK, but if you let off it shuts down or is the idle going up and down or you shut it off and it won't idle on restart? Those sound like there is an issue with the ECU not getting the proper powers and grounds. Like the battery power that hold the KAM info is dropping out. Check that the PCM has good power on full time and that the grounds are correct.
The 99 harness may use the same color wires but have them used for different things, what is the reason for the replacement? Rodent damage, theft, burnt? What other problems are you having?
Was this
answer
helpful?
Yes
No
Saturday, March 7th, 2026 AT 12:58 AM
Tiny
HOTSTILE
  • MEMBER
  • 12 POSTS
Idle is a lil high. After about thirty seconds it starts getting higher and higher. I recently did an engine swap fom 4.6 romeo to 4.6 windsor. Knock sensor isnt hooked up. Sounds like an intake leak after I shut I down. Just replaced intake gaskets but dont like the fitment. Shifts fine when not running
When running it wont go into gear. Smokes also. The fuse box was all busted up so I had to swap it out. Got it pretty good for now. Need it to shift into gear and fix intake leak if thsts where its leaki g from. Thing sounds like a fighter jt shutting dosm. The turbine sound winding down..
Was this
answer
helpful?
Yes
No
Friday, March 13th, 2026 AT 2:04 AM
Tiny
HOTSTILE
  • MEMBER
  • 12 POSTS
Sorry for the typos. In a big hurry.
Was this
answer
helpful?
Yes
No
Friday, March 13th, 2026 AT 2:05 AM
Tiny
STEVE W.
  • MECHANIC
  • 15,688 POSTS
Idle sounds like a vacuum leak. Grab some carb cleaner and start with a cold engine, spray the intake areas, then do other vacuum items, listen for the engine to change and concentrate in that area. Did you swap the PCM so it matches the engine and the transmission?
Was this
answer
helpful?
Yes
No
Friday, March 13th, 2026 AT 3:59 AM
Tiny
HOTSTILE
  • MEMBER
  • 12 POSTS
Kept everything romeo except the windsor motor. Spliced the romeo pdb harness into the 99 pdb. Then had to repin the wires to the 98 proper location. In the pdb. Runs great until I plug in the maf sensor. Clutch
Doesnt shift into gear while running. Works fine while off. Stock cable and quadrant. Dont know if stock cable is adjustable. I know the quadrant is adjustable.
Was this
answer
helpful?
Yes
No
Monday, March 23rd, 2026 AT 5:28 AM
Tiny
STEVE W.
  • MECHANIC
  • 15,688 POSTS
What do the data inputs look like on a scan tool? I would look over the sensors and control signals as those two engine families have some different parts. I suspect that is where the problem lies, the engine is causing an issue in the PCM and it's trying to go into limp mode because of it. I avoid doing swaps on pretty much anything newer than 95 unless I swap everything to go with it or if there is a stand alone system for it.
Was this
answer
helpful?
Yes
No
Monday, March 23rd, 2026 AT 8:40 PM

Please login or register to post a reply.