Friday, May 17th, 2019 AT 7:19 PM
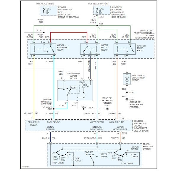
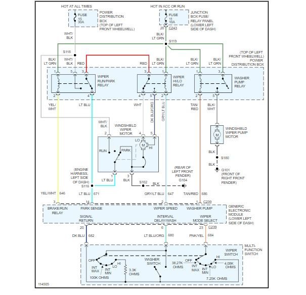
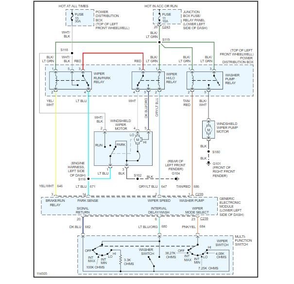
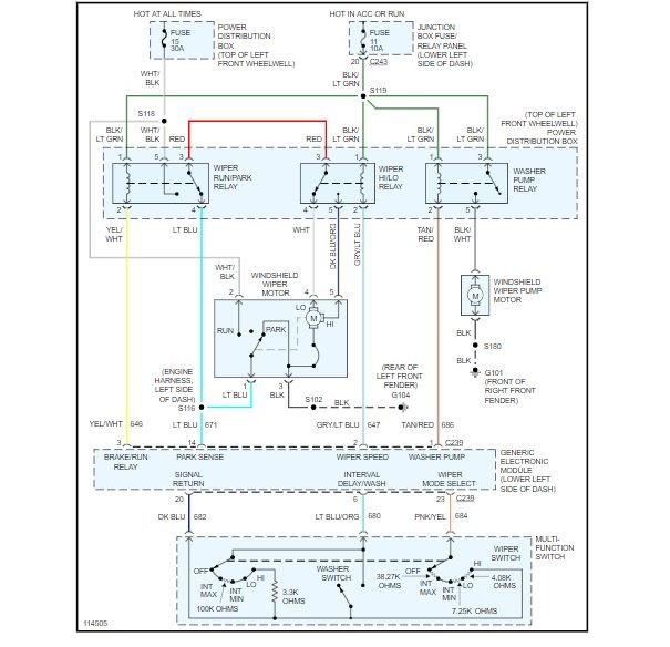
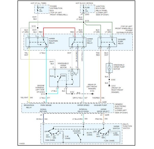
Opened up the door to my truck and it smelled like plastic burning. Started it up, noticed ABS light was on and tried taking it out of park but couldn't. Disconnected the park solenoid and went home. Narrowed the smell down to coming from the GEM module took apart and it had a burn mark on it and ordered the same numbered one and replaced. Connected the park solenoid shifts out of park just fine but ABS light is still on. The next day it was raining out and windshield wipers do not work. Also before replacing the GEM I noticed the power boost for the brakes were leaking a little fluid and figured I'd test the brake switch since I was ordering parts anyways. Tested the brake switch (5 wires) was told 2 are hot with 12v going to them. One has 12v the other only has 9v. Ran 12v to wire that only had 9v I think I back fed the GEM ABS light went off and wipers worked. Now I still have no windshield wipers and the ABS light is still on. I'm a little gun shy on applying 12v back to that wire. Any suggestions? Already checked wire connections, checked grounds. What am I missing here? I also checked fuses. Has less than a year old multi function switch.



