Front and rear windshield washers do not work? Rear wiper does not work at all?

Tiny
JR2244
  • MEMBER
  • 2008 TOYOTA SEQUOIA
  • 5.7L
  • V8
  • 4WD
  • AUTOMATIC
  • 240,000 MILES
No sound at pump, but every fuse under the dash and under the hood test good with a fuse tester (the kind you ground, and the light comes on).

No sound at the pump.

Front wipers work fine, rear wiper does not work at all.
Sunday, February 12th, 2023 AT 9:37 AM

5 Replies

Tiny
KEN L
  • MASTER CERTIFIED MECHANIC
  • 55,440 POSTS
The front washer motor is straight forward it get power from the fuse and then is grounded at the switch, can you please test for power at the front washer motor? If it has power the switch or motor is bad. You can test the motor by grounding it. The rear wiper and washer use the body ECU (BCM) and the back door ECU so we will need to do a CAN scan to see what comes up. You can get a CAN scanner (Controller Area Network) from Amazon here is a video to show you how.

https://youtu.be/u-4syLc-ifQ

and

https://www.2carpros.com/articles/can-scan-controller-area-network-easy

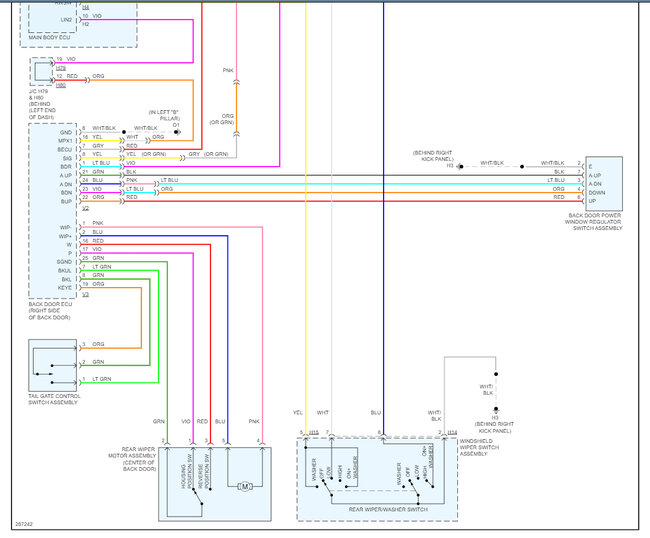
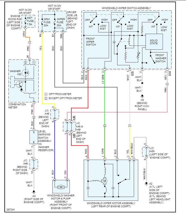
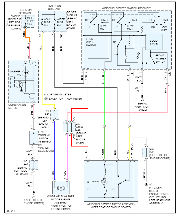
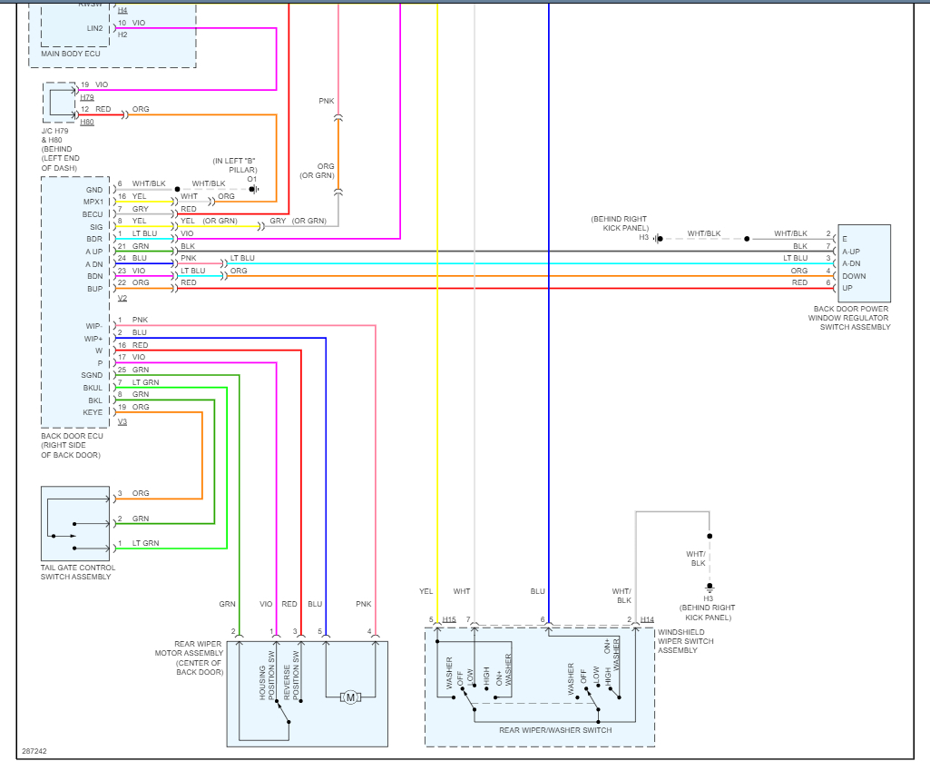
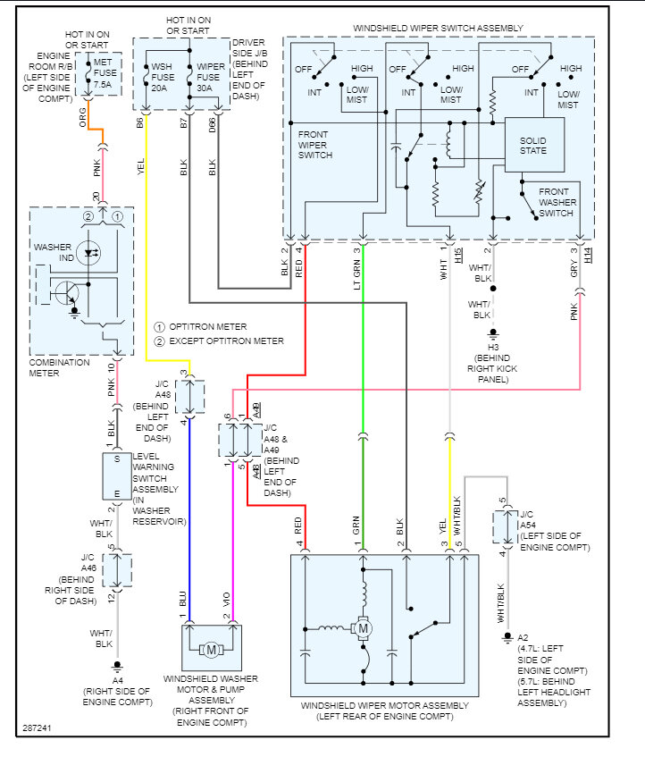
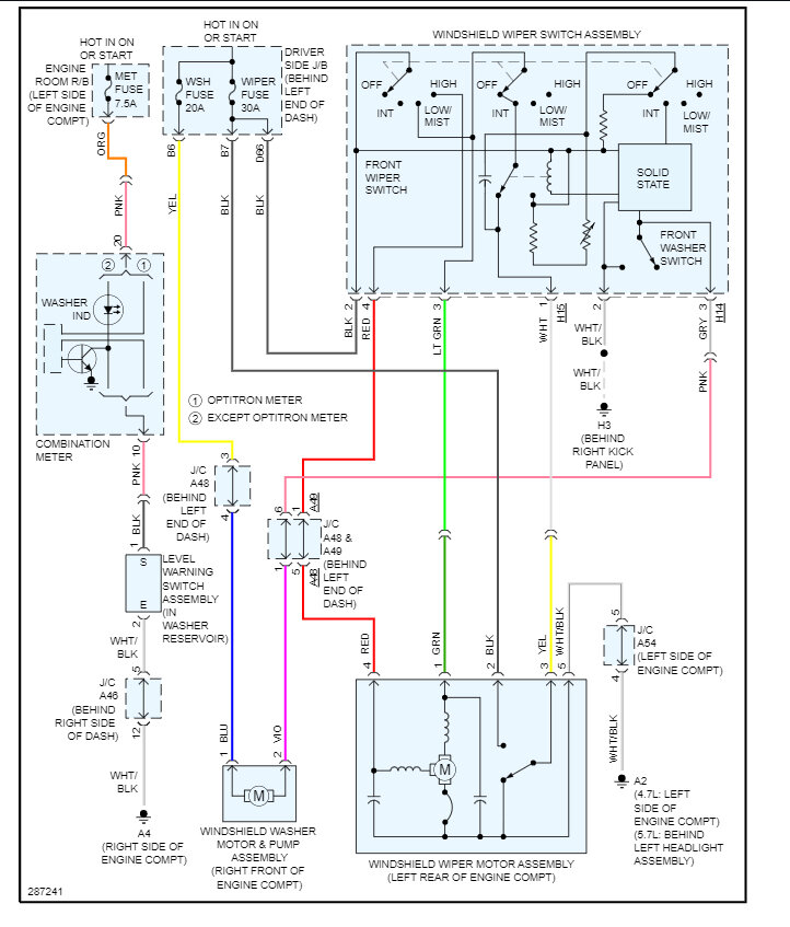
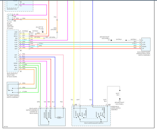
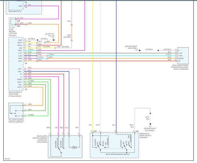
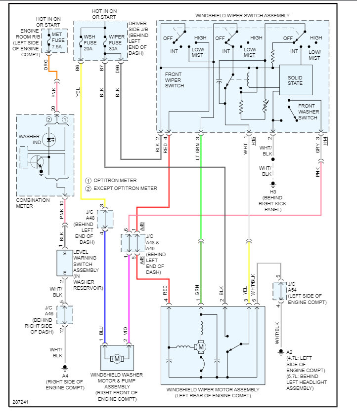
It is easy to do much like the regular engine code scan. Here are the front washer and rear washer/wiper wiring diagrams so you can see how the system work. Please let me know how it goes, I am interested to see what's wrong.

Was this
answer
helpful?
Yes
No
+1
Sunday, February 12th, 2023 AT 2:22 PM
Tiny
JR2244
  • MEMBER
  • 10 POSTS
Ken,

Thank you for your helpful response and I apologize for the delay in updating. I haven't had the time to do everything you suggested, but the scanner I bought isn't showing any codes. I have a Bluetooth one on the way that I am hoping is a bit more helpful.

Your response did point me in the direction of the Back Door ECU. I found a video that showed how to reset it (holding the rear window up switch for 10-15 seconds). When I did that, the rear wiper and pump started working, however once I roll that window down, and back up they no longer work until I perform the ECU reset.

I double check all of the fuses and they are all testing good.

Thanks again!
Was this
answer
helpful?
Yes
No
Thursday, February 23rd, 2023 AT 12:47 PM
Tiny
KEN L
  • MASTER CERTIFIED MECHANIC
  • 55,440 POSTS
This could be the ECU is going out or you have high resistance in either the wiper motor or the washer motor which forces the ECU to shut down. Try to unplug one at a time to see if the situation changes and if so, replace the part that causes the reset. I would do the pump first. Let me know please.
Was this
answer
helpful?
Yes
No
Friday, February 24th, 2023 AT 11:03 AM
Tiny
JR2244
  • MEMBER
  • 10 POSTS
Thanks again! I am getting power to the front motor; I replaced the motor today and the front washer is working! The rear washer works for the moment. I know where to start once I decide to tackle that issue. Thank you for the help to zero in on that as well!
Was this
answer
helpful?
Yes
No
Saturday, March 18th, 2023 AT 1:25 PM
Tiny
KEN L
  • MASTER CERTIFIED MECHANIC
  • 55,440 POSTS
Anytime! Thanks for letting us know, we are here to help, please use 2CarPros. Can you please leave us a rating? (Copy entire link)

https://www.google.com/search?q=2carpros&gs_ivs=1#lrd=0x80dcd47364be5d0d:0xba091aa4209f4497,1,,,&tts=0

and

https://www.sitejabber.com/reviews/2carpros.com
Was this
answer
helpful?
Yes
No
Sunday, March 19th, 2023 AT 12:12 PM

Please login or register to post a reply.