Friday, October 22nd, 2021 AT 5:10 AM
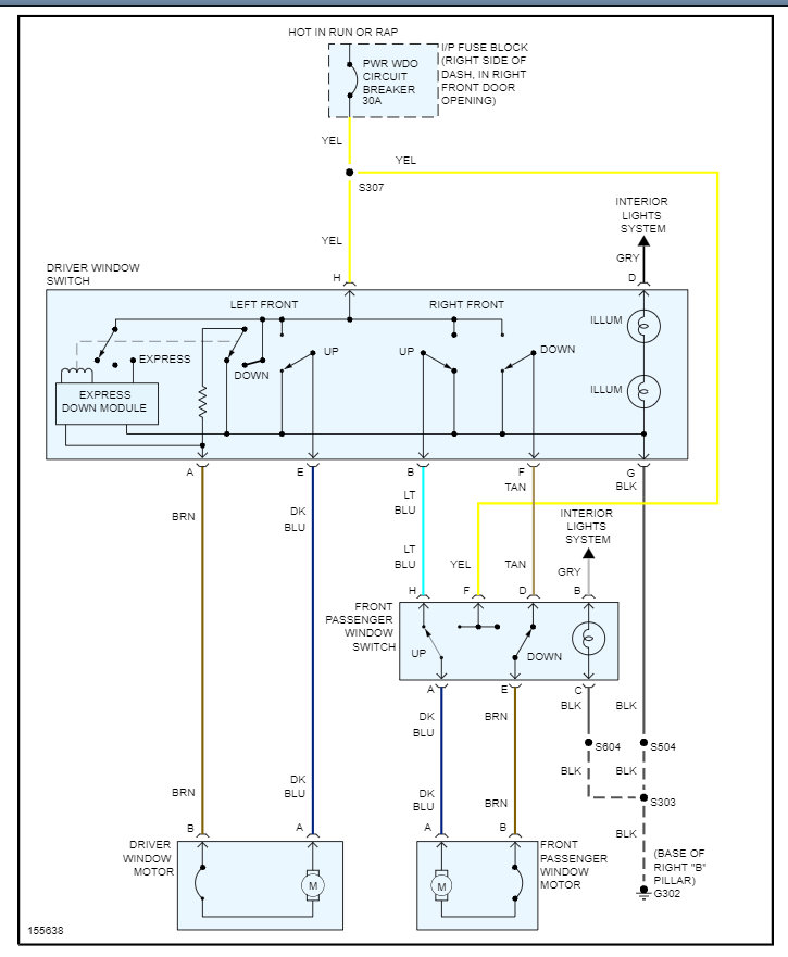
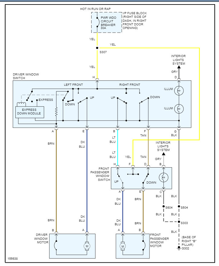
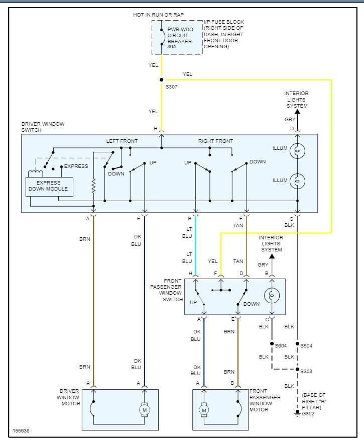
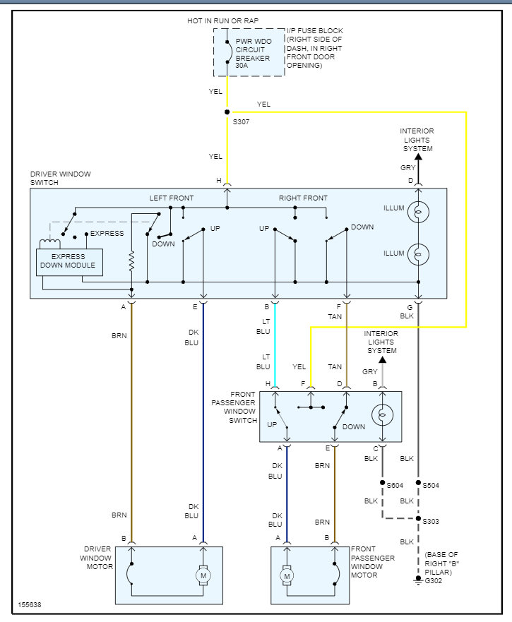
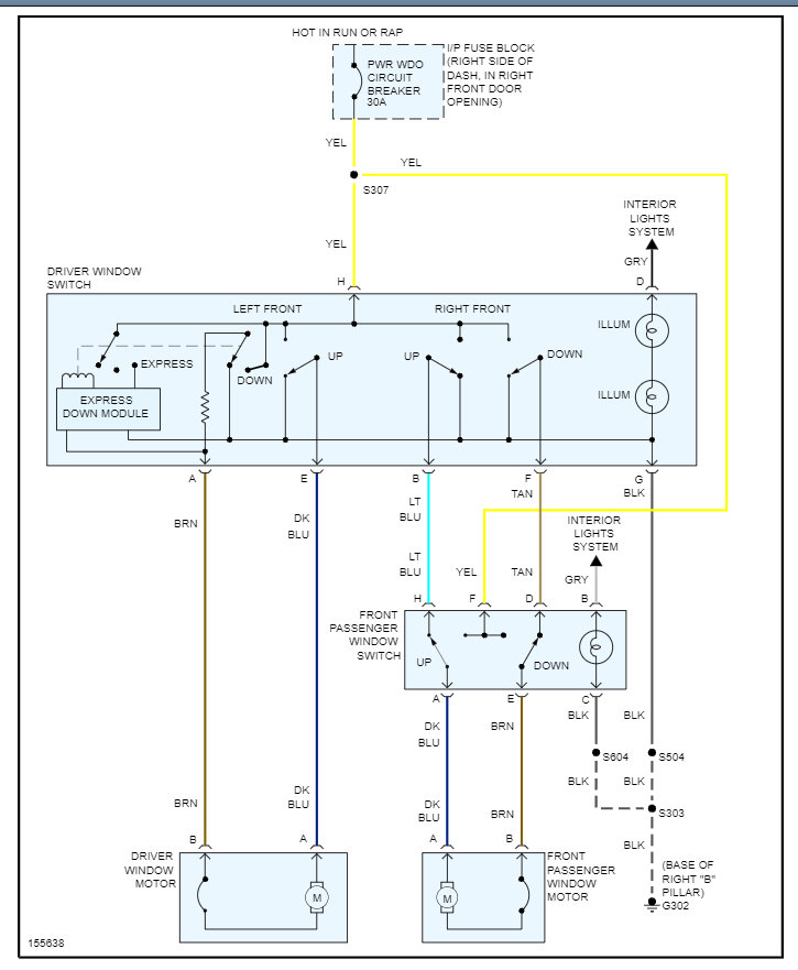
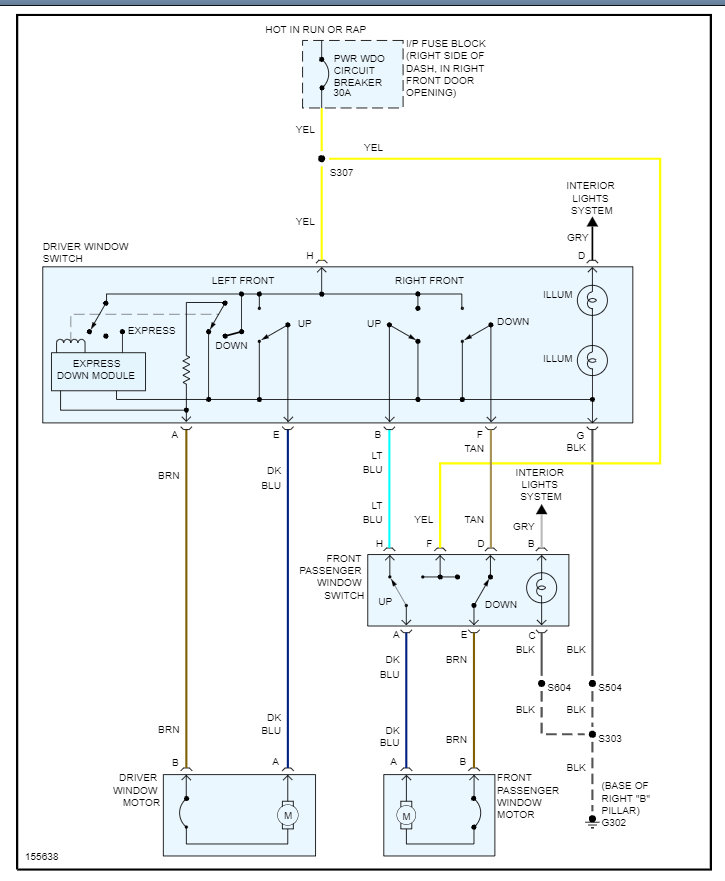
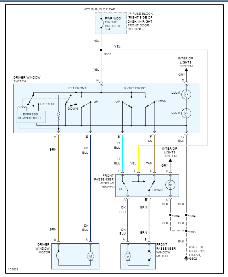
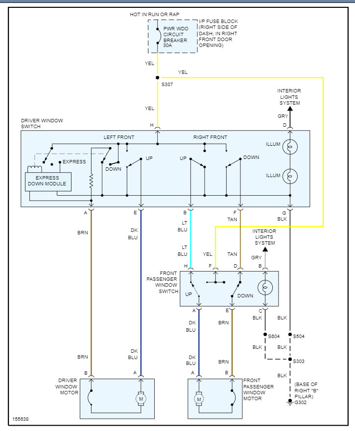
First, passenger front window refused to open a few times a week. Then driver's front window refused to close. We had to use driver's side power button most of the time to control passenger side window. Then passenger side window quit going down completely and at the same time, my back power wing windows stopped working too. So, driver's window is stuck open, Glass is intact in the door. And I can't open passenger side front window or the back side wing windows. Was told that the fuses in passenger side door are fine.


