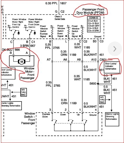
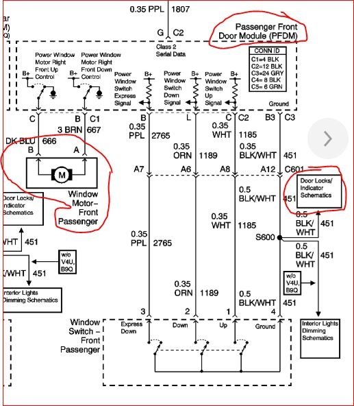
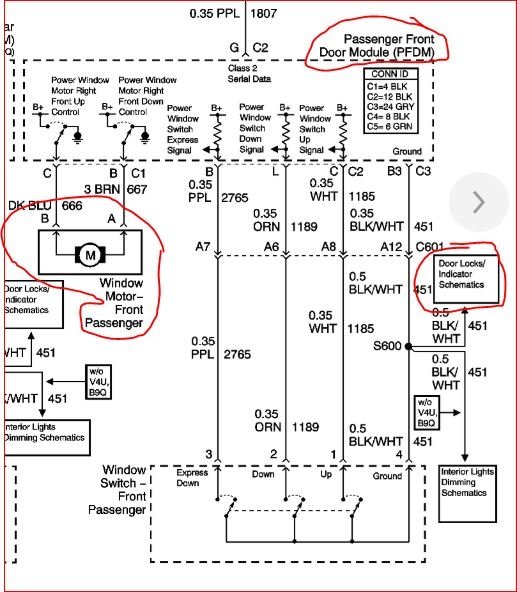
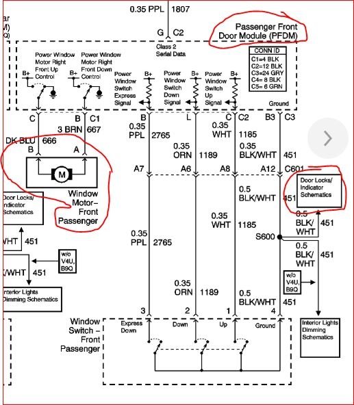
Window will not roll up or down

Tiny
ORTONTURNER
  • MEMBER
  • 2003 CADILLAC DEVILLE
  • V6
  • 2WD
  • AUTOMATIC
  • 142,000 MILES
Right side passenger window wont roll up or down and also it wont lock. I checked the fuse and still nothing.
Sunday, June 2nd, 2019 AT 10:10 AM

1 Reply

Tiny
KASEKENNY
  • MECHANIC
  • 18,907 POSTS
Hi,

This sounds like either the door module has failed. Does the window or lock work from any switch for the window? Meaning the driver should have a master switch that controls all windows. Does it work the passenger side window or lock?

If not, the door module is most likely your issue because this controls both the window and the locks.

The best way to check this is to hook up a scan tool and try to operate the window and lock. If it works, you are basically taking the place of the module so that confirms it is the issue. Also, you can monitor the button input and see if the module even sees it. My guess is it will but is not sending the signal.

Let me know if this makes sense and we can go from there.
Was this
answer
helpful?
Yes
No
Monday, June 3rd, 2019 AT 8:25 PM

Please login or register to post a reply.