Passenger side window not working after removing door panel

Tiny
JCMMSP
  • MEMBER
  • 2002 GMC YUKON
  • 5.3L
  • V8
  • 2WD
  • AUTOMATIC
  • 150,000 MILES
Removed passenger side door panel to replace speaker. Now window will not go up or down using the passenger side switch. The driver side switch will operate on the window. Changed passenger side switch and still will not operate. Is there a separate fuse for each window?
Tuesday, February 8th, 2022 AT 8:46 AM

6 Replies

Tiny
CARADIODOC
  • MECHANIC
  • 34,454 POSTS
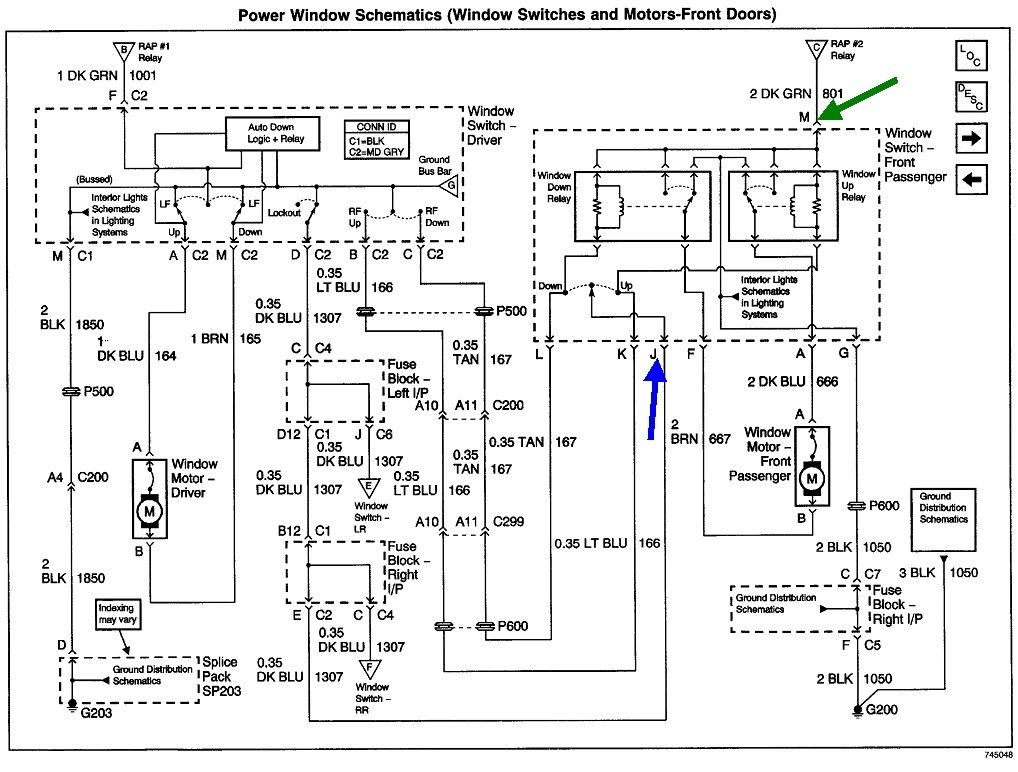
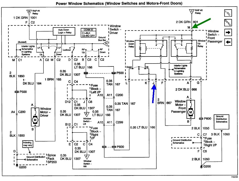
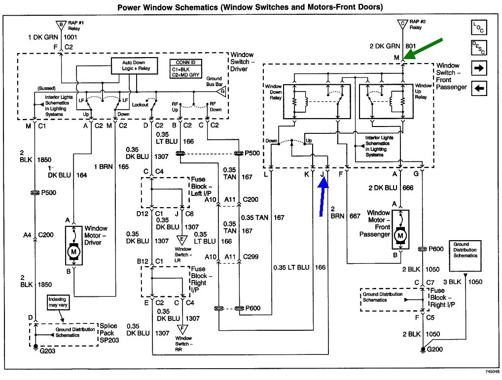
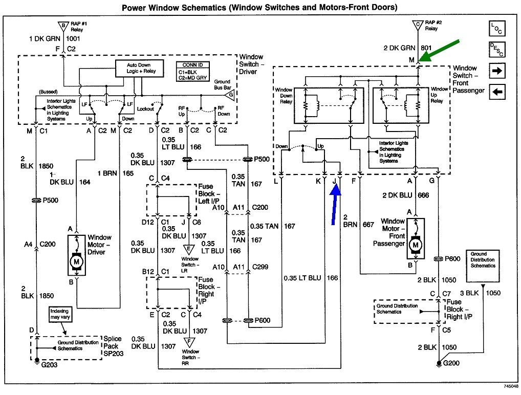
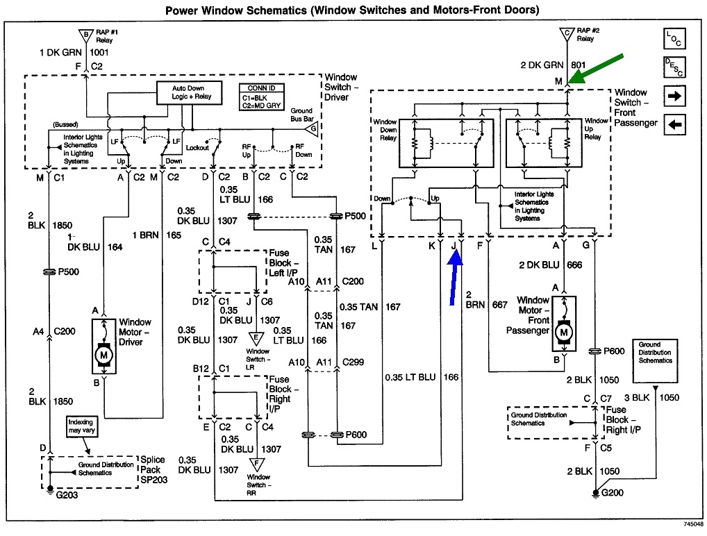
One of the confusing things with power windows is either switch, driver's or passenger's, can cause the passenger's window to not work from one of those switches. That's because current flows through parts of both switches when either one is pressed

Given the age of the vehicle, the best suspect would probably be a broken wire between the door hinges. The fastest way to test for that is to pop the passenger's switch assembly out of the door to take some voltage readings on it. The switch must remain plugged in, so you'll have to back-probe alongside the wires in the back of the connector. A test light works best for this type of problem.

For the benefit of others researching this topic:

https://www.2carpros.com/articles/how-to-use-a-test-light-circuit-tester

You can use a digital voltmeter too, but always look at the readings with a little suspicion, especially when you have things disconnected and you find 12 volts.

Check for 12 volts on the dark blue wire. You should see 0 volts when you press either the "Up" or "Down" switch on the passenger side. If you find 12 volts, there's a break in that dark blue wire, the driver's switch is switched to "Lock", or the driver's switch is defective. To prove this is the circuit with the problem, leave the test light in place, then use a small jumper wire to connect the probe to ground. As an alternative, you can just use the jumper wire to connect terminal "J" to either "G" or "H", then the window should work when you press a switch.

For the next test, there must be 12 volts on the dark green wire, terminal "M". You can move the test light's probe there or you can just leave it on the dark blue wire, turn the driver's switch to "Lock", then activate either passenger switch. If the proper 12 volts is on the dark green wire, it will go through either relay and show up on the dark blue wire when a switch is pressed.

Let me know what you find up to this point.
Was this
answer
helpful?
Yes
No
Tuesday, February 8th, 2022 AT 5:01 PM
Tiny
JCMMSP
  • MEMBER
  • 3 POSTS
Thanks for all the info. I will see what I can find and thanks again.
Was this
answer
helpful?
Yes
No
Tuesday, February 8th, 2022 AT 8:32 PM
Tiny
JACOBANDNICKOLAS
  • MECHANIC
  • 110,192 POSTS
Hi,

I noticed we haven't heard from you for a few days. Have you been able to make any progress? Let me know. I'm interested in knowing.

Take care,

Joe
Was this
answer
helpful?
Yes
No
Friday, February 11th, 2022 AT 10:05 PM
Tiny
JCMMSP
  • MEMBER
  • 3 POSTS
Bad wire between door and body. It was an easy fix. Thanks for the info.
Was this
answer
helpful?
Yes
No
Saturday, February 12th, 2022 AT 11:54 PM
Tiny
JACOBANDNICKOLAS
  • MECHANIC
  • 110,192 POSTS
Hi,

I'm glad to hear you got it fixed. Take care of yourself and feel free to come back anytime in the future.

Joe
Was this
answer
helpful?
Yes
No
Sunday, February 13th, 2022 AT 2:38 PM
Tiny
CARADIODOC
  • MECHANIC
  • 34,454 POSTS
Dandy. Allow me add some complexity to the repair. I did this on a half dozen older Caravans, but the procedure is similar. On those, there could be as many as 22 wires for speakers, courtesy lights, mirrors, window, and locks, and some of them were the same colors and diameters. Spicing at a break is not a good idea because the entire wire has been bent repeatedly and is going to break again, near the splice. All the other wires have been flexing the same amount and are going to break too. Instead, I cut out one wire at a time and replaced the entire section.

First step is to disconnect items inside the door, then pull the harness out at the rubber grommet so each wire can be cut off inside the door. That places that splice in an area that never flexes when opening the door. Next, pull the rubber grommet out of the "A" pillar so the splice on that end will be inside the body, again where it never flexes. Each wire needed to be 11 inches long. I spliced in a new wire 22 inches long. Solder each splice, then seal them with moisture-proof heat-shrink tubing. Cut out only one wire at a time so you don't mix up any that are identical. In the case of the Caravans, if two identical wires were mixed up, everything would still work properly until two people tried to perform the same function from both doors at the same time, such as roll a window down. That would cause a short and blow a fuse, but being considered a safety system, fuses aren't used with power windows as a blown fuse is a permanent failure. Instead, auto-resetting thermal circuit breakers are used because there's always a chance after a crash that the circuit could come back to life. With switched wires, the same thing will happen after both switches are pressed at the same time. The windows will work again after a few seconds.

You'll find the original harness did not have electrical tape around it. That causes binding and premature wear to the wires as they flex and rub against each other. Instead, use wire wrap that looks like tape but isn't sticky. Once the harness is wrapped, pass the splices through the rubber grommet and into the door. Pop that grommet back into place, then reconnect the plugs and put the door panel together. Push the splices and half of the new wires through the other grommet, then stuff all of that inside the body and pop that grommet into place. The reason for the extra 11 inches of wire in the body is it takes almost no extra time, but if the job ever has to be done again, you're half done. Just pull that extra wire out, then make new splices on the door side. The second job will take just half as long. Watch that the extra wire inside the body doesn't interfere with things like the parking brake pedal.

Some vehicles, like Jeeps, have door wiring harnesses that can be removed, then repaired on a workbench. There's usually one bolt in the center of each connector. Remove that bolt, then just unplug the harness. This type isn't a candidate for extra wire as it can't be pushed inside the body. It's best to make each new wire exactly the same length as the old one. If the harness is made too short, it could flex too much or tear loose. If it's too long, it could get caught on something as the door moves.
Was this
answer
helpful?
Yes
No
Sunday, February 13th, 2022 AT 3:16 PM

Please login or register to post a reply.