Will not crank

Tiny
DAVIDCLAN
  • MEMBER
  • 1986 DODGE RAM
  • 5.2L
  • V8
  • 4WD
  • AUTOMATIC
  • 76,000 MILES
Fire to coil.
Thursday, December 23rd, 2021 AT 4:02 PM

1 Reply

Tiny
CARADIODOC
  • MECHANIC
  • 34,489 POSTS
What kind of problem are you trying to solve? If you have a failure of the starter motor to crank the engine, check what happens to the brightness of the head lights when you turn the ignition switch to "crank? If they start out normal brightness, then go out or dim when you try to crank the engine, suspect a dirty or corroded battery cable clamp. I can help you find that with some quick voltage tests. If you need help with a digital voltmeter, first check out this article:

https://www.2carpros.com/articles/how-to-use-a-voltmeter

A test light works fine for these tests too:

https://www.2carpros.com/articles/how-to-use-a-test-light-circuit-tester

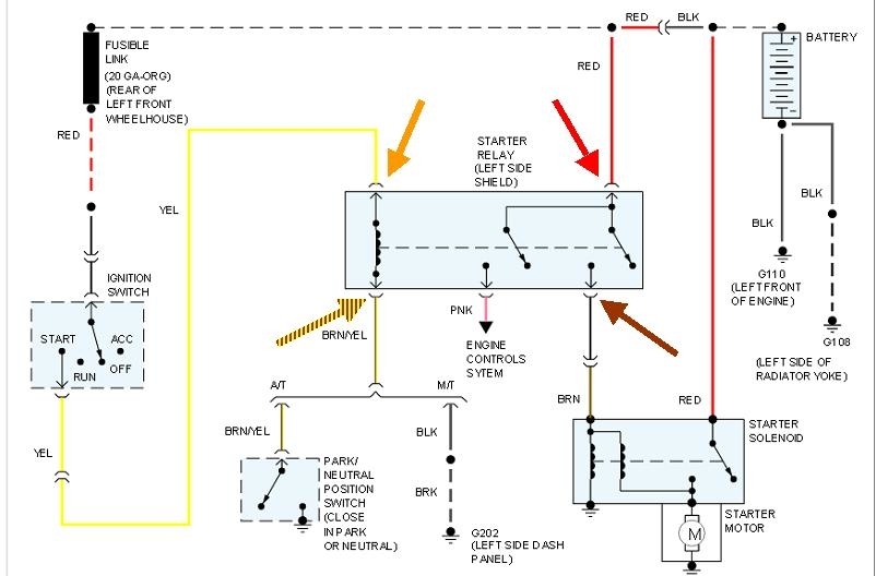
If there's no sound from the starter or relays when you try to crank the engine, and the head lights stay bright, probably the best suspect will be the neutral safety switch. We can verify that with some voltage tests at the starter relay. The entire starter system can be broken down into four parts, each with a corresponding test point at the relay socket.

If the starter works normally but the engine doesn't run, the first thing to do to check for spark, which you've already done. For the benefit of others researching this topic, here's a link to an article on how to do this:

https://www.2carpros.com/articles/how-to-test-an-ignition-system

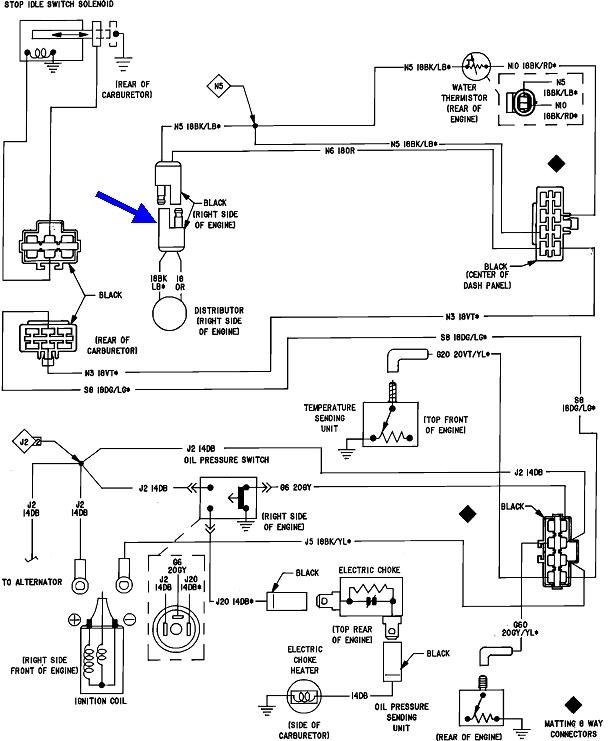
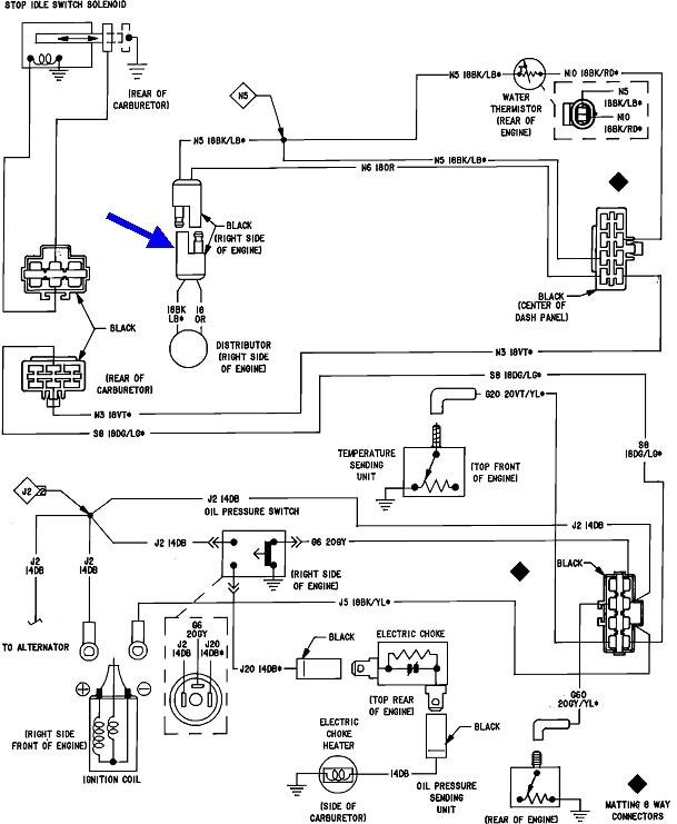
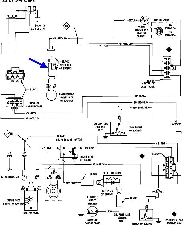
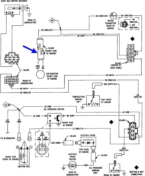
Two different ignition systems were used around this time. One used a basic five-terminal ignition module mounted on the firewall or right inner fender. Yours should have an Engine Computer mounted to the driver's side of the air filter housing. Both are triggered by a sensor in the distributor. That sensor is a common failure item. There were a few models that used two sensors in the distributor. One was switched in for easier starting, then the other one was switched for running. Symptoms will be different depending on which one failed.

Most systems have just the one sensor in the distributor. Unplug it and measure its resistance with an ohm meter to test it. That's shown with my blue arrow in this diagram. From memory, you should find around 750 to 800 ohms, but typically anything other than "0" and open (infinite), is okay.

The air gap between that sensor and the teeth on the reluctor is critical too. Most call for .012". I know from experience it won't develop the signal if the gap is .018". I used a hammer and flat-blade screwdriver to crack off a stubborn rotor. When it cracked and spread open, it pushed the sensor just enough that I had a crank / no-start until I readjusted the gap. You must use a brass / non-magnetic feeler gauge because the sensor is built around a magnet that will give a false feel from a regular steel feeler gauge.

Let me know what you find up to this point.

If we need it, the second diagram is of the starter system. The relay will be mounted on the left inner fender. Look for the fat red and brown wires in the connector to verify you found the right relay. My arrows show the four test points, if we need them.
Was this
answer
helpful?
Yes
No
Thursday, December 23rd, 2021 AT 5:44 PM

Please login or register to post a reply.