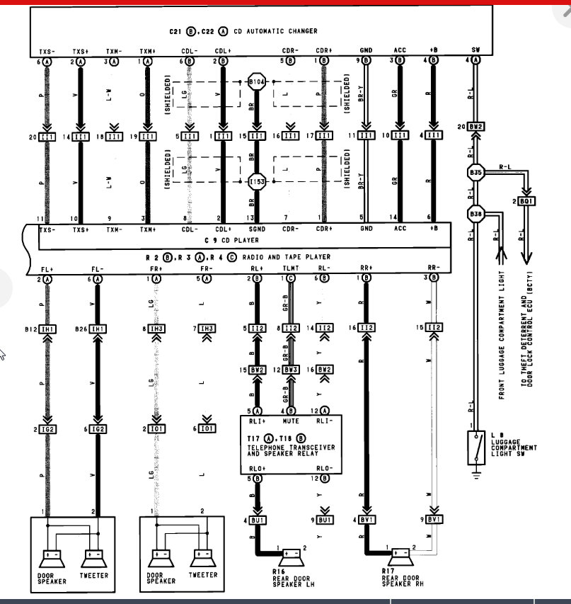
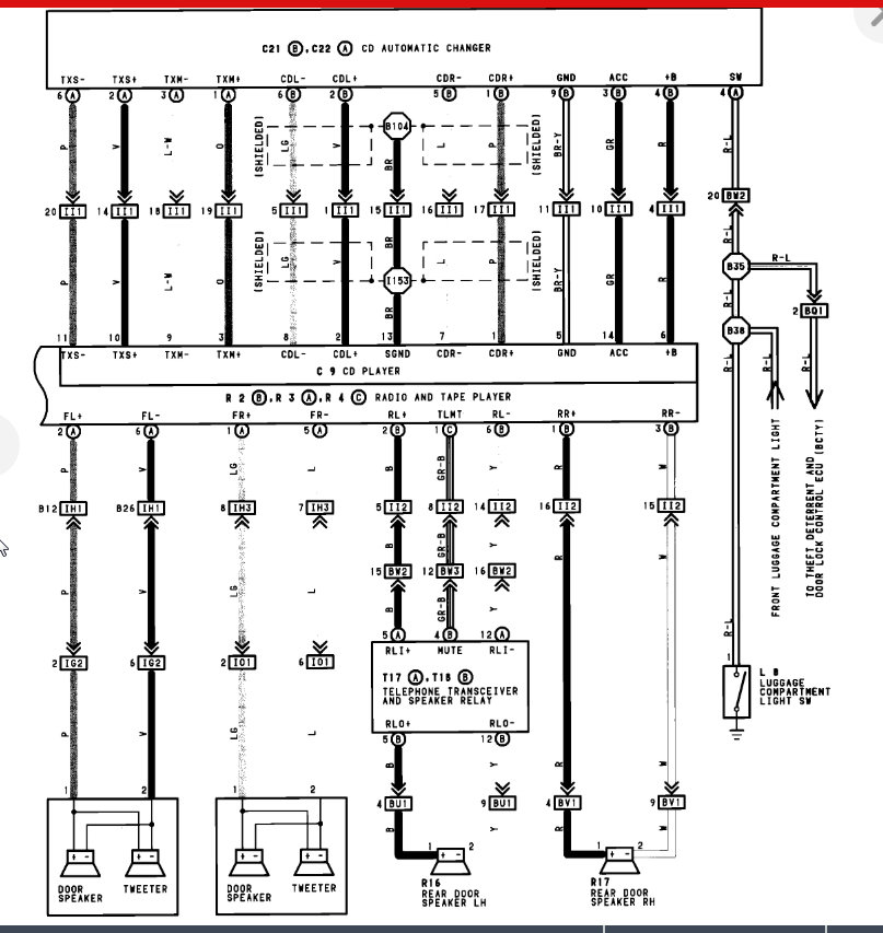
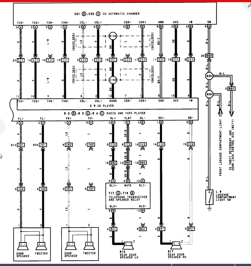
Monday, October 7th, 2019 AT 9:11 PM
Or A/C or heater heater will turn on occasionally. Radio has a cassette deck and back. I really need to get this stuff working. I don't know how to get it to work.

