Starter relay location?

Tiny
INCRAIGNATE
  • MEMBER
  • 2005 NISSAN PATHFINDER
  • 185,000 MILES
I need to replace the starter relay and I am having difficulty locating where it is at and the correct part number.
Sunday, June 18th, 2017 AT 4:24 AM

11 Replies

Tiny
HARRY P
  • MECHANIC
  • 2,296 POSTS
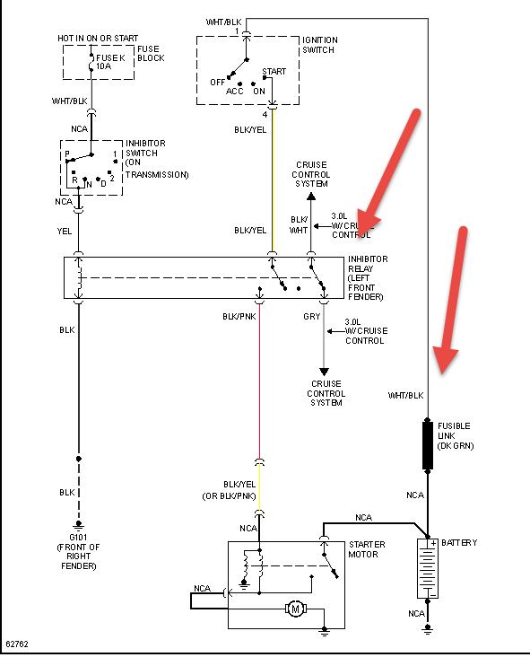
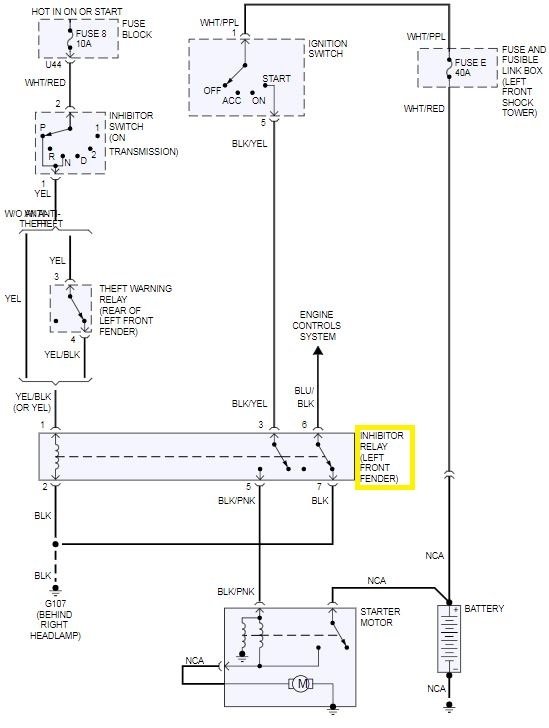
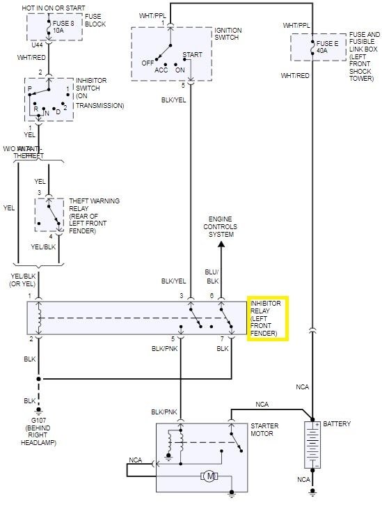
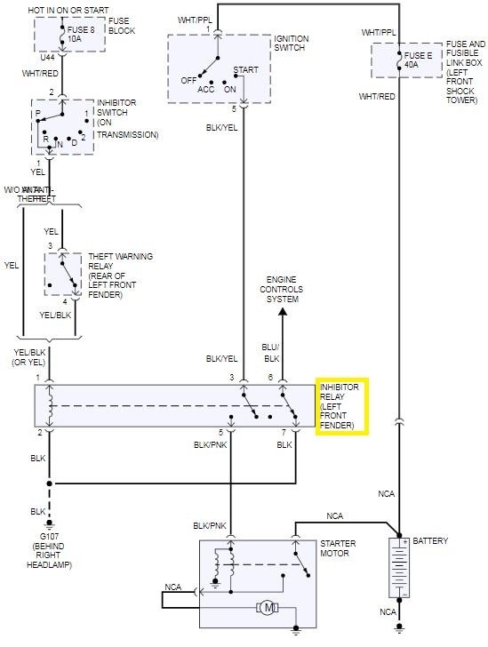
If I read correctly, this is the underhood fuse block. Should be located on the passenger side of the vehicle, near the firewall. Check out the diagrams (Below). Please let us know if you need anything else to get the problem fixed.
Was this
answer
helpful?
Yes
No
+6
Sunday, June 18th, 2017 AT 4:48 AM
Tiny
BTRI
  • MEMBER
  • 2 POSTS
  • 1997 NISSAN PATHFINDER
  • 3.3L
  • 6 CYL
  • 4WD
  • AUTOMATIC
  • 210,000 MILES
Where is the starter relay located? What is it labelled?
Was this
answer
helpful?
Yes
No
Saturday, December 26th, 2020 AT 10:33 AM (Merged)
Tiny
MASTERWRENCH
  • MECHANIC
  • 258 POSTS
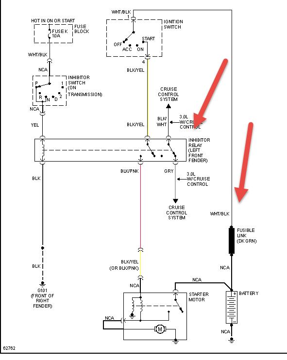
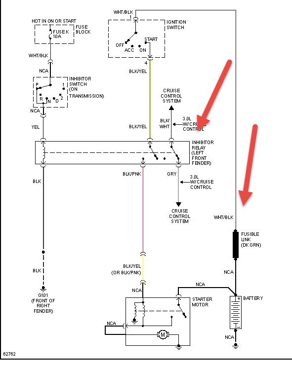
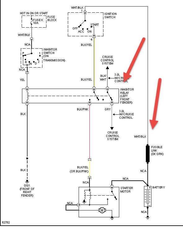
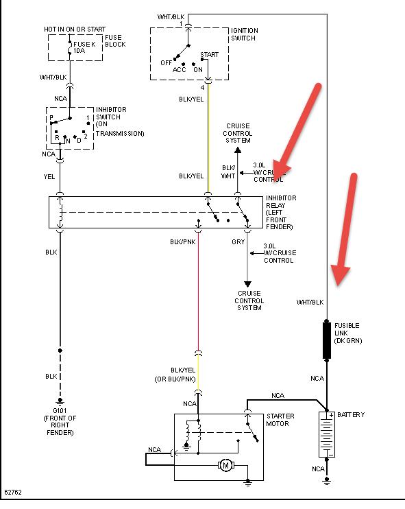
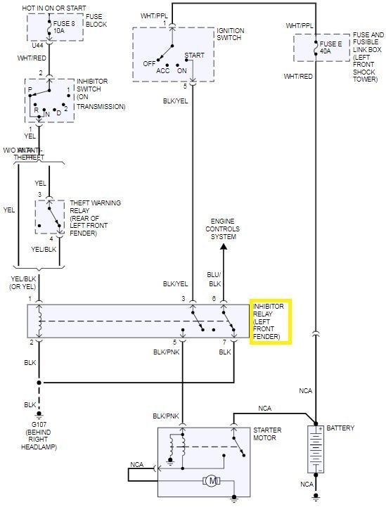
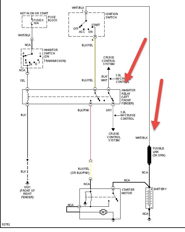
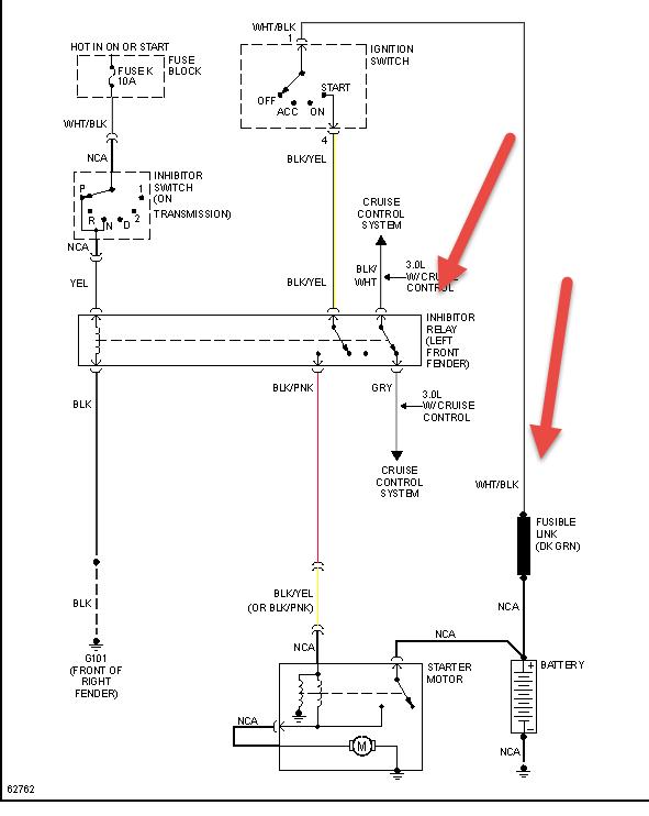
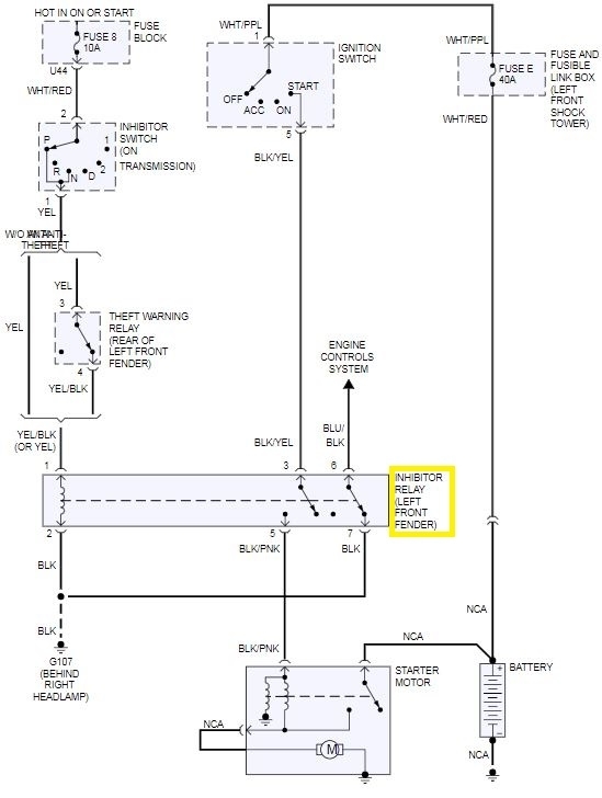
According to the service information, the Starter Inhibit (Inhibitor Relay) Relay is located on the left front fender area. See the attached diagrams for details. Check out the diagrams (Below). Please let us know if you need anything else to get the problem fixed.
Was this
answer
helpful?
Yes
No
+2
Saturday, December 26th, 2020 AT 10:33 AM (Merged)
Tiny
BYRONANCEL
  • MEMBER
  • 2 POSTS
  • 1995 NISSAN PATHFINDER
  • 3.0L
  • V6
  • 4WD
  • AUTOMATIC
  • 258,000 MILES
I replaced my starter yesterday and the sticker on the solenoid stated that I should also replace the Inhibitor Relay at the same time to avoid issues such as clicking / no start (which I am now having)
I am conflicted because there are several relays in the engine compartment that look exactly the same, but all the diagrams I can find online show a different location
Was this
answer
helpful?
Yes
No
+4
Saturday, December 26th, 2020 AT 10:33 AM (Merged)
Tiny
HMAC300
  • MECHANIC
  • 48,601 POSTS
See pic also if you have a security system-fac anti theft check this one as it will cause the same problem.

There is a relay on the Blk/Yellow between the Ignition switch and the Inhibit Relay. Up under dash behind fuse panel. I had a intermittent NO Crank (just click) and sometimes slow crank (like weak battery/Hi starter draw) The relay was the problem. it's not in the wiring diagrams. Took me 3 hrs to find, next time 10 mins.

Here is a guide and some diagram (below) to help.

https://www.2carpros.com/articles/how-to-check-an-electrical-relay-and-wiring-control-circuit

Please let us know what you find.

Cheers

Was this
answer
helpful?
Yes
No
-2
Saturday, December 26th, 2020 AT 10:33 AM (Merged)
Tiny
BYRONANCEL
  • MEMBER
  • 2 POSTS
Do you by chance have a part #? I'm at my auto parts store and they cannot cross- reference the part # on the relay
Was this
answer
helpful?
Yes
No
+4
Saturday, December 26th, 2020 AT 10:34 AM (Merged)
Tiny
HMAC300
  • MECHANIC
  • 48,601 POSTS
No I don't if it's one of these part numbers:
Alternate/OEM Part Number(s): 252300B000, 252300B060, 252300B080, 2523061A05, 2523061A10, 25230C9965, 25230C9970, 25230C9980, 25230C9985, 3F5Z14N089BA, F3XY14N089A, F3XY14N089C, F3XY9P704A this cross references with a standard ry63 here is what is listed under starter relays on rock auto. See pic
Was this
answer
helpful?
Yes
No
+1
Saturday, December 26th, 2020 AT 10:34 AM (Merged)
Tiny
PAULDAVMAN
  • MEMBER
  • 1 POST
  • 1995 NISSAN PATHFINDER
  • 6 CYL
  • 2WD
  • AUTOMATIC
  • 170,000 MILES
Where is the starter relay located?
Was this
answer
helpful?
Yes
No
+1
Saturday, December 26th, 2020 AT 10:34 AM (Merged)
Tiny
KEN L
  • MASTER CERTIFIED MECHANIC
  • 55,450 POSTS
Hey Pauldavman,

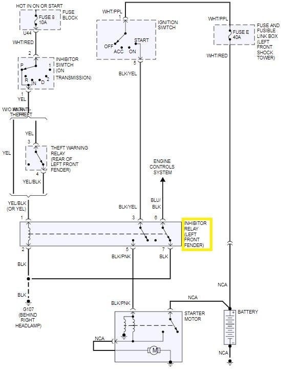
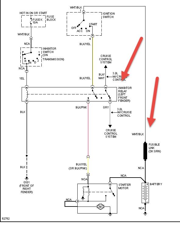
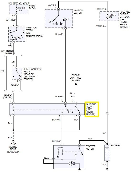
The starter relay is called an inhibitor relay. Is it located near the left front fender, Here is a picture of the wiring to help troubleshoot the problem.

Please let us know happens so it will help others.

Best, Ken
Was this
answer
helpful?
Yes
No
-1
Saturday, December 26th, 2020 AT 10:34 AM (Merged)
Tiny
1242BRYAN
  • MEMBER
  • 1 POST
  • 1994 NISSAN PATHFINDER
  • 6 CYL
  • 2WD
  • AUTOMATIC
  • 220,000 MILES
Where is the starter relay located. I was told in the power distrabution box but unable to find. Even the manuel does not show where it is.
Was this
answer
helpful?
Yes
No
-1
Saturday, December 26th, 2020 AT 10:34 AM (Merged)
Tiny
RASMATAZ
  • MECHANIC
  • 75,992 POSTS
Sir

You'll be looking for the starter interlock relay located at the front right fender


https://www.2carpros.com/forum/automotive_pictures/12900_relay_12.jpg

Was this
answer
helpful?
Yes
No
+2
Saturday, December 26th, 2020 AT 10:34 AM (Merged)

Please login or register to post a reply.