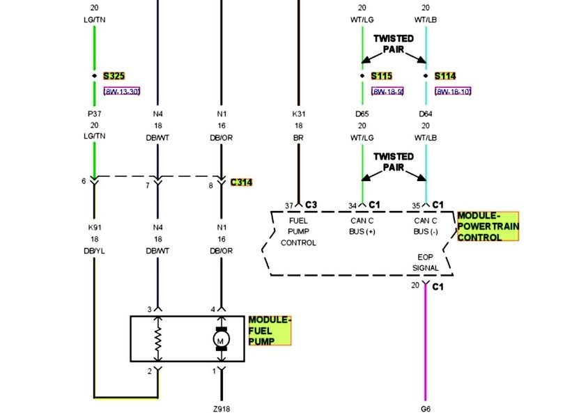
Friday, January 4th, 2019 AT 10:35 AM
I replaced fuel pump and a couple of relays. We have spark and air. It will run for a few seconds on starting fluid. I can't think of any thing else. Please help!




