Wednesday, March 4th, 2020 AT 9:15 AM
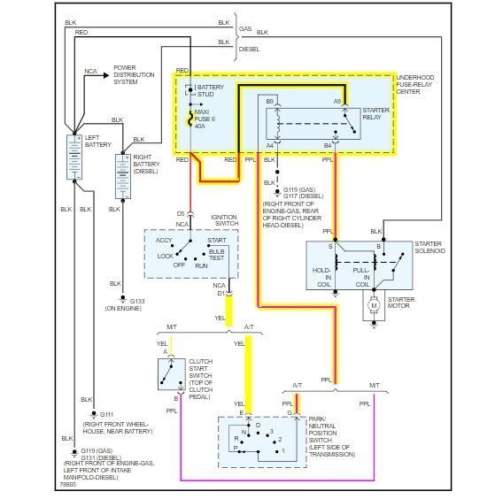
I have the truck listed above z71 that the motor blew (snapped a piston arm) and I bought another 5.7 to put in it but it was a swirl-pool injected. So I took my heads and intake off the old one and put on the new motor and put it in and everything wired the same besides no place to plug in crank sensor or power steering pump but besides that the same it seems. But when you turn the key absolutely nothing no click or anything. But when checking the fuses on the dash when you touch the number 8 fuse (crank fuse) it tries to start over but won't.

