Friday, August 13th, 2021 AT 11:23 PM
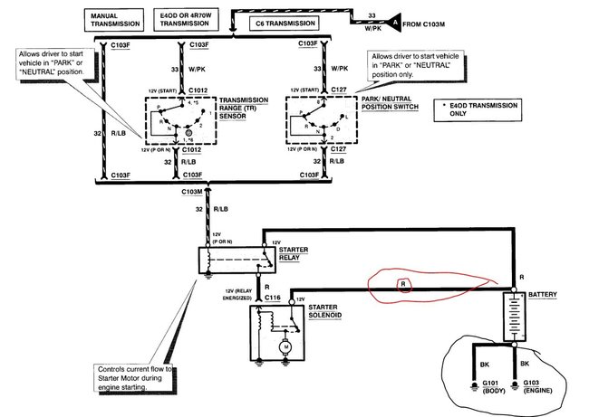
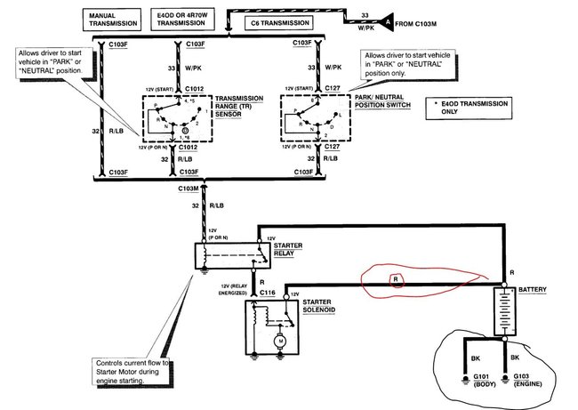
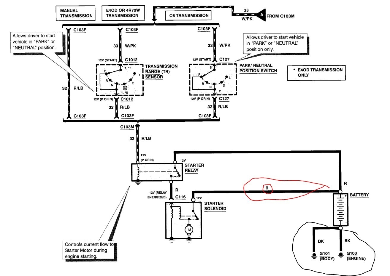
I have the truck listed above all stock. I yanked out the old wiring to just the starter, starter solenoid, and battery that's it. I bought new wires new starter new starter solenoid and a new battery. Turned key cranks but it's so so slow it doesn't even fire up and idle just cranks that's it. It's so slow when it cranks then drains the battery from trying to crank it so much. Wont start up at all. No idea what's going on. I'm almost positive at this point I have wired something maybe wrong? Or maybe wrong gauge wires? If someone could please help me! Maybe show me a diagram of exactly how to wire the starter battery and solenoid be so great or give me some help or advise. Thank you so much. Take care.














