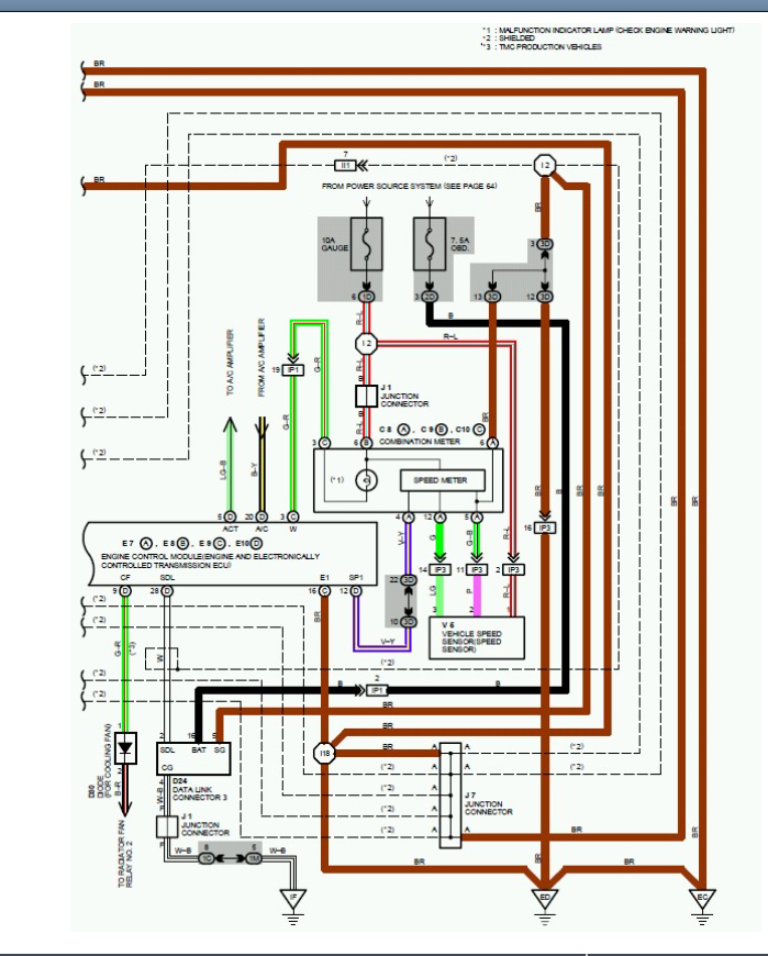
Vehicle speed sensor not working properly

Tiny
DENO2970
  • MEMBER
  • 1995 TOYOTA CAMRY
  • 3.0L
  • 6 CYL
  • 2WD
  • AUTOMATIC
  • 205,000 MILES
Speedometer is reading 7-15 miles lower than it should.
Thursday, January 6th, 2022 AT 2:26 PM

5 Replies

Tiny
KASEKENNY
  • MECHANIC
  • 18,907 POSTS
So, when the speedometer is inaccurate that could be a number of things, so we need to suspect the speed sensor first and foremost.

However, I would suggest checking the wiring and making sure there is no high resistance in the wiring. Basically, what would happen is the speed sensor is sending the correct signal but the resistance is altering the signal and so it reads inaccurately and normally much lower.

https://www.2carpros.com/articles/how-to-check-wiring

https://www.2carpros.com/articles/how-to-use-a-voltmeter

So, there are only three real causes for this. The speed sensor and the wiring as we talked to and then the last is the cluster.

So, we simply need to check the wiring and if you have replaced the speed sensor then we have a cluster issue.

Please let me know what questions you have. Thanks
Was this
answer
helpful?
Yes
No
Friday, January 7th, 2022 AT 3:47 PM
Tiny
DENO2970
  • MEMBER
  • 19 POSTS
Do you have the test procedure for the VSS (no gears)?
Was this
answer
helpful?
Yes
No
Friday, January 7th, 2022 AT 6:44 PM
Tiny
KASEKENNY
  • MECHANIC
  • 18,907 POSTS
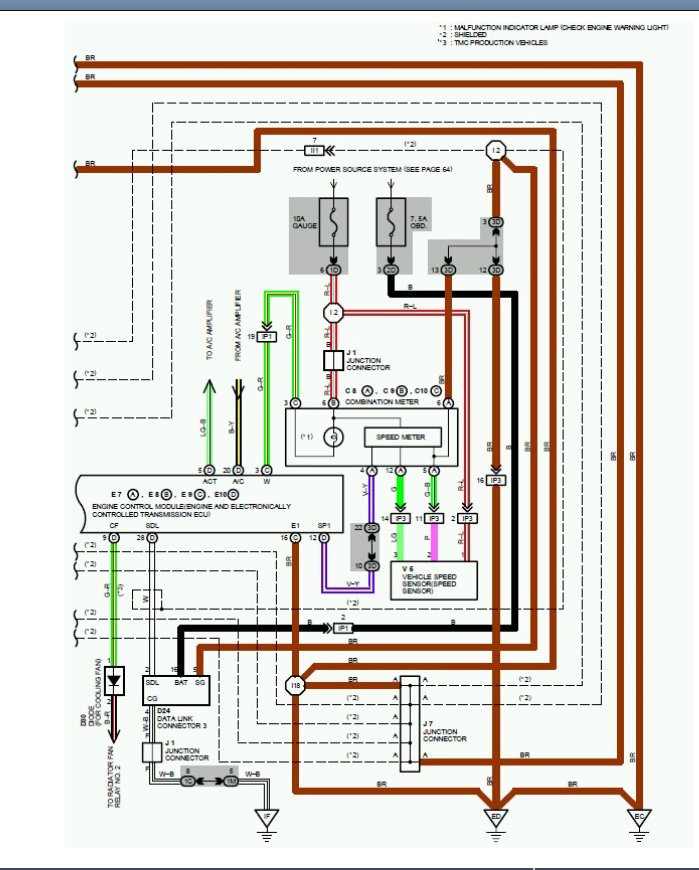
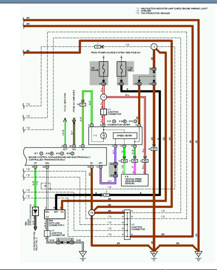
We do have a test for the speed sensor, but this is when you have this specific code.

I did not ask because I suspect you do not have codes because you do have a signal it is just not accurate.

https://www.2carpros.com/articles/toyota-trouble-code-definitions-and-code-gathering-method-1990-1995

I attached the testing below for this and even though you don't have the code, the test is still valid.
Was this
answer
helpful?
Yes
No
Saturday, January 8th, 2022 AT 7:43 AM
Tiny
DENO2970
  • MEMBER
  • 19 POSTS
Dear sir. The test seems a bit out of my level of experience but please let me run this by you and tell me what your opinion is. The car has been shifting hard into certain gears, mostly reverse and first to second and the cruise control works intermittently. Almost all of the time it will not work on the first try, you have to shut the car off and then re-crank the engine. 100% of the time this works. Also, the speedometer is lower than it should be all the time. As you increase speed the deviation is greater up to 15 MPH at greater speeds. It most certainly seems that the speed sensor is the culprit would it not?
I’m not getting any codes but I don’t trust it because I think the Problem code 0500 is probably stored it may have gotten cleared but it may be stored it’s kind of hard to get the codes off of this particular model because it is OBD one and OBD two I did retrieve a oxygen sensor malfunction code off of it but I do think that it Hass to be the speed sensor. What is your opinion in this matter off the record?
Was this
answer
helpful?
Yes
No
Sunday, January 9th, 2022 AT 3:35 PM
Tiny
KASEKENNY
  • MECHANIC
  • 18,907 POSTS
Based on all this info, I would agree that the speed sensor would be the likely cause.

Without doing some testing to confirm this it would be a guess but that is the most likely cause.
Was this
answer
helpful?
Yes
No
Monday, January 10th, 2022 AT 8:47 AM

Please login or register to post a reply.