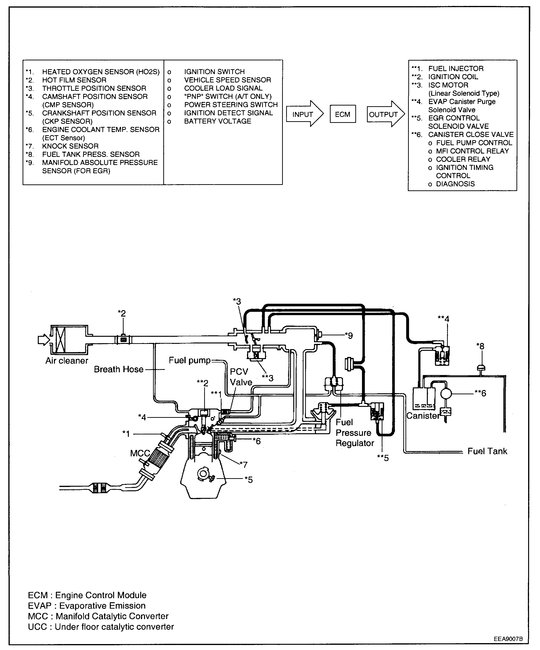
Monday, October 26th, 2020 AT 9:22 AM
I have high idle replaced all the vacuum lines EGR valve and idle air control valve did not do electrical test or resistance for anything. I did clean the and take replace the 02 sensors up-and-down stream and the exhaust manifold gasket.




