Tuesday, September 6th, 2022 AT 12:01 PM
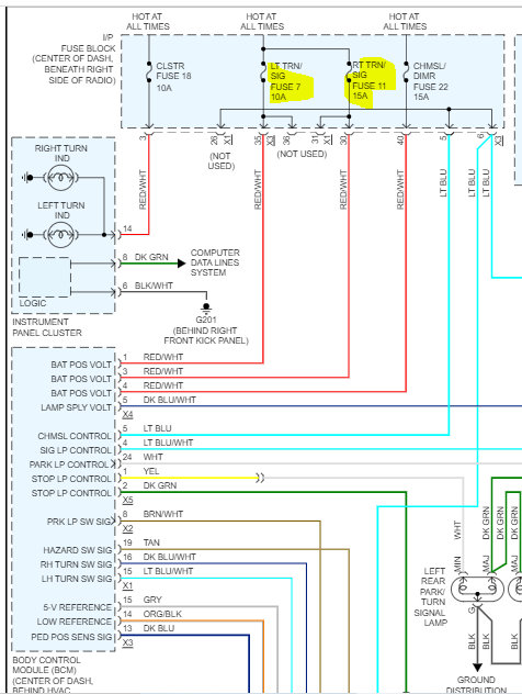
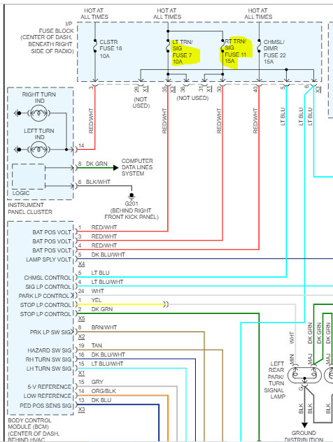
I first replaced my turn signal switch arm because my right turn signal stopped working. However, my hazard lights were still flashing together with a faint clicking sound. I later realized that the switch was not the problem. So, I did some more research and guesstimated that it was my turn signal flasher gone bad. So, I purchased a new flasher for about $62.00 and thought I would save money by replacing it myself. When I dropped the bottom panel on the driver's side, I found a Bosch relay connected to my APS 514N car alarm, which also stopped chirping along with my car's program chimes and right turn signal. I cannot find the flasher's location. I started thinking that maybe it was changed to the Bosch relay during the custom installation of my alarm.



