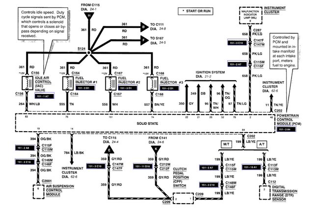
Code P1504

Tiny
STUDEKID
  • MEMBER
  • 1999 FORD EXPLORER SPORT TRAC
  • 4.0L
  • V6
  • 4WD
  • AUTOMATIC
  • 131,000 MILES
Car sat for six years, drained and flushed gas, new filter, charged battery, new oil, and filter.

Start starts, idles at 900 RPMs. Short term fuel trims indicate rich fuel condition. Long term zero.

Cleaned throttle body, tested MAF, IAC, EGR, leak tested with smoke machine.
Slight leak from EGR although diaphragm holds vacuum.

Fuel pressure at 60 PSI with key on engine off then maxes at 65 PSI. Vacuum to regulator good. No change in rpm when hose pulled. No gas coming out of vacuum port when vacuum applied. No change in RPMs when vacuum hose disconnected. Suspect frozen pressure regulator stuck open or obstruction in return line.

Can overpressure cause engine to stall when going from idle to drive. Only way to move car is revving engine and shift into drive. Not good.

Only one code p1504.

Any suggestions.
Thursday, November 11th, 2021 AT 7:23 AM

7 Replies

Tiny
MASTER ASE TECH
  • MECHANIC
  • 82 POSTS
Hi, I'm Dan.

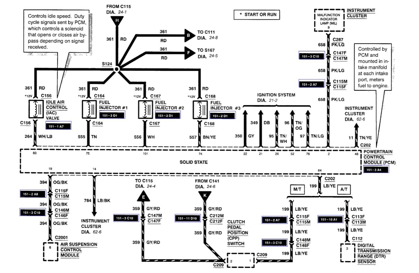
The code P1504 is for the Idle Air Control Valve and could be directly related to your issue. I have seen where these valves can get gummed up and stuck. Try cleaning it out some carburetor cleaner, the follow the pinpoint tests that I have attached. I also attached a picture of the valve. It is located right where the intake rubber boot connects to the throttle body.
Was this
answer
helpful?
Yes
No
Thursday, November 11th, 2021 AT 12:38 PM
Tiny
STUDEKID
  • MEMBER
  • 4 POSTS
I did clean the valve with a cleaner and also applied vacuum and the poppet valve moved. The voltage was greater than 10.5 volts. Actually 12 volts. I also checked the resistance at the pin 10.5 ohms.
The code has now cleared but the fuel pressure is still maxed at 65psi. The fuel trims are negative which indicates a rich condition. Again, can the high pressure cause the engine to stall?
Was this
answer
helpful?
Yes
No
Thursday, November 11th, 2021 AT 4:46 PM
Tiny
MASTER ASE TECH
  • MECHANIC
  • 82 POSTS
Fuel pressure with key on engine off is 30-65PSI. So, your fuel pressure is within spec. Another possibility is that the torque converter clutch is stuck engaged. Is there enough transmission fluid? Any transmission codes?

Here is a guide that will help with checking the fluid.

https://www.2carpros.com/articles/how-to-check-and-add-transmission-fluid

Plus here is a guide on how to pull codes.

https://www.2carpros.com/articles/checking-a-service-engine-soon-or-check-engine-light-on-or-flashing

How is the car when you are driving it?
Was this
answer
helpful?
Yes
No
Friday, November 12th, 2021 AT 12:41 PM
Tiny
STUDEKID
  • MEMBER
  • 4 POSTS
Clarification - the 65 PSI fuel pressure was measured while the engine was at idle. Shouldn't the pressure drop at idle and increase as the throttle is wide open? The vacuum damper/regulator at the back of the engine has no impact on the fuel pressure whether I have its vacuum hose connected or disconnected. No change in fuel pressure. When I applied an external vacuum to the regulator with 16 inches of vacuum no change in fuel pressure. It still remained at 65 PSI. Could the regulator be stuck open?

Again, with the key on ignition off the fuel pressure was 60 PSI (yes, based on what you provided it is within range) however, when the engine is running as idled it was 65 PSI and when it revved to 3,500 RPMs it was still 65 PSI.

As far as the transmission, the level was full. If it is the transmission converter clutch how do I get it unstuck?

The car has not been driven on the road yet. Since it has not gone for a safety and emission testing.

I can only keep the car running if I raise the rpm to 1500 rpm and select to drive and it will lurch forward. Again, if I put the car in drive, it stalls.

No codes or pending codes yet.

Thank again for your assistance.
Was this
answer
helpful?
Yes
No
Friday, November 12th, 2021 AT 6:41 PM
Tiny
KASEKENNY
  • MECHANIC
  • 18,907 POSTS
Just to jump in with this, if the torque converter is stuck on then it may lurch when putting it in gear if the RPMs are high enough. However, if at idle it will most likely just cut the engine off. So, when you are raising the RPM that does fit this issue.

What I would do is lift the drive wheels off the ground so there is no drag on them and more than likely it will keep running if the converter is locked. Just don't hold the brakes. So, start the engine in neutral and then drop it in gear with no brake input and see if it keeps running.

https://www.2carpros.com/articles/jack-up-and-lift-your-car-safely

If it does then this is a good sign that the converter is locked.

However, if you have 60-65 PSI then that is barely within spec but that is at the top end. So just because it is within spec, doesn't mean it is not the issue.

You have a return less system which means it just doesn't send the fuel to the rail and then return it. The pump has a return circuit, so it really never leaves the tank except for what is needed.

Due to this sitting so long, I suspect your regulator that is mounted on the tank is clogged as well. You can try and run a high concentration of seafoam through it and see if that pressure comes down but that will cause some issues.

Basically, you have two things that need to be run down and I would do both tests before replacing the pump or converter as we are going to need a little more info to be sure you are going after the correct issue.

Let us know what you find. Thanks
Was this
answer
helpful?
Yes
No
Monday, November 15th, 2021 AT 4:24 PM
Tiny
STUDEKID
  • MEMBER
  • 4 POSTS
Sorry for the delay. I started the car in neutral and then placed in Drive. The tires (all four) turn and accelerate from 20 to 45 MPH.
If it is caused by a locked torque converter, can I deactivate it via the torque solenoid (i read about it as a possible cause)

If I drop the transmission pan. If the solenoid was stuck if it were removed and left out will that unstick the torque converter. Or is the only choice to drop the transmission and replace the torque converter. I just want to use this car to push snow on my driveway. No use on any public road. I am not looking to get great gas mileage or direct drive from the engine to rear.
Thank you again for all your help.
Was this
answer
helpful?
Yes
No
Monday, November 29th, 2021 AT 5:06 PM
Tiny
KASEKENNY
  • MECHANIC
  • 18,907 POSTS
Okay. That does point to a torque converter issue if it is not stalling when there is no load on the tires.

However, that just means we need to go a little further to confirm it.

I attached the testing that you will need to follow to confirm it.

To answer your questions, you are not able to disable the torque converter without it not only affecting the other solenoids and the overall operation of the transmission.

Please see the attached for this detail. I understand you are trying to just get this running but unfortunately the torque converter operation is not something that I see a way to do without.
Was this
answer
helpful?
Yes
No
Tuesday, November 30th, 2021 AT 1:38 PM

Please login or register to post a reply.