Trunk will not open with anything but the physical key

2002 VOLKSWAGEN GOLF
74,900 MILES • 2.0L • 2WD • AUTOMATIC
Avatar
0RION86
  • MEMBER
  • 1 POST
My car's trunk will not open without using the physical key and opening it using said key. The fob does not work, nor does the door switch. Also, there is some sort of power draw somewhere that had blown a fuse in the box on top of the battery and the radiator fan does not work, more than likely because of it or related to it.
May 21, 2022 at 3:29 PM
Repair Safety Notice: This information is for general instructional purposes only. Vehicle repair can be dangerous. Verify all information, follow manufacturer service procedures, use proper tools and safety equipment, and consult a qualified repair shop when needed.
Advertisement
Avatar
KASEKENNY
  • CAR REPAIR CONTRIBUTOR
  • 18,907 POSTS
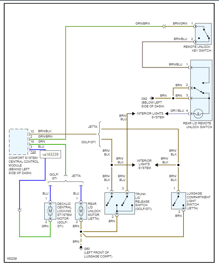
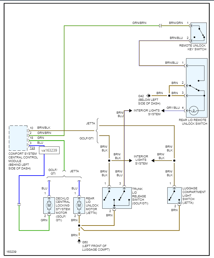
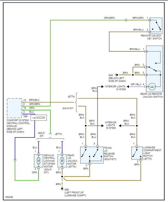
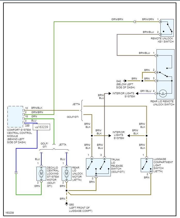
There are two things that are most likely causing this.

First, the motor that releases the trunk has failed and so the key is the only thing that will release it.

Second, the comfort system control module is not sending the signal to the motor for it to release.

Basically, all the external controls for the trunk run through this module.

So, the way to test this is to go to the motor and press the button to release the trunk and check the voltage to see if there is any. Then we need to check the ground back to the module and see if we have a completely circuit. You can do this by checking the voltage from pin 1 and 2 and see if you get 12 volts when pressing the button.

https://www.2carpros.com/articles/how-to-check-wiring

If you, have it, then the motor is the issue.

If you don't then we need to check the CSCCM and make sure it is getting the switch input. However, the fact that all the inputs do not work makes me think it is either the module or the motor.

So, let's start with this and go from there.

Thanks
May 22, 2022 at 7:18 AM
Advertisement