Trunk lid motor

Tiny
GENE CAIN
  • MEMBER
  • 1996 CADILLAC FLEETWOOD BROUGHAM
  • V8
  • 2WD
  • AUTOMATIC
  • 140,000 MILES
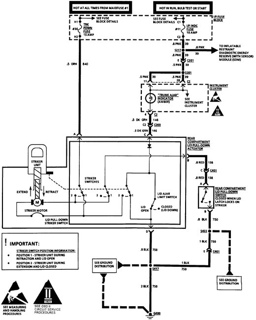
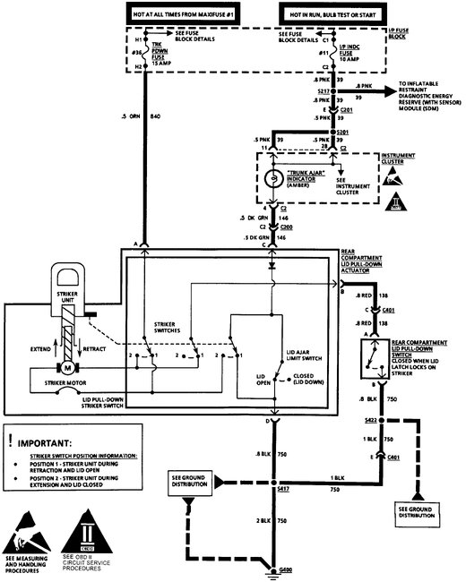
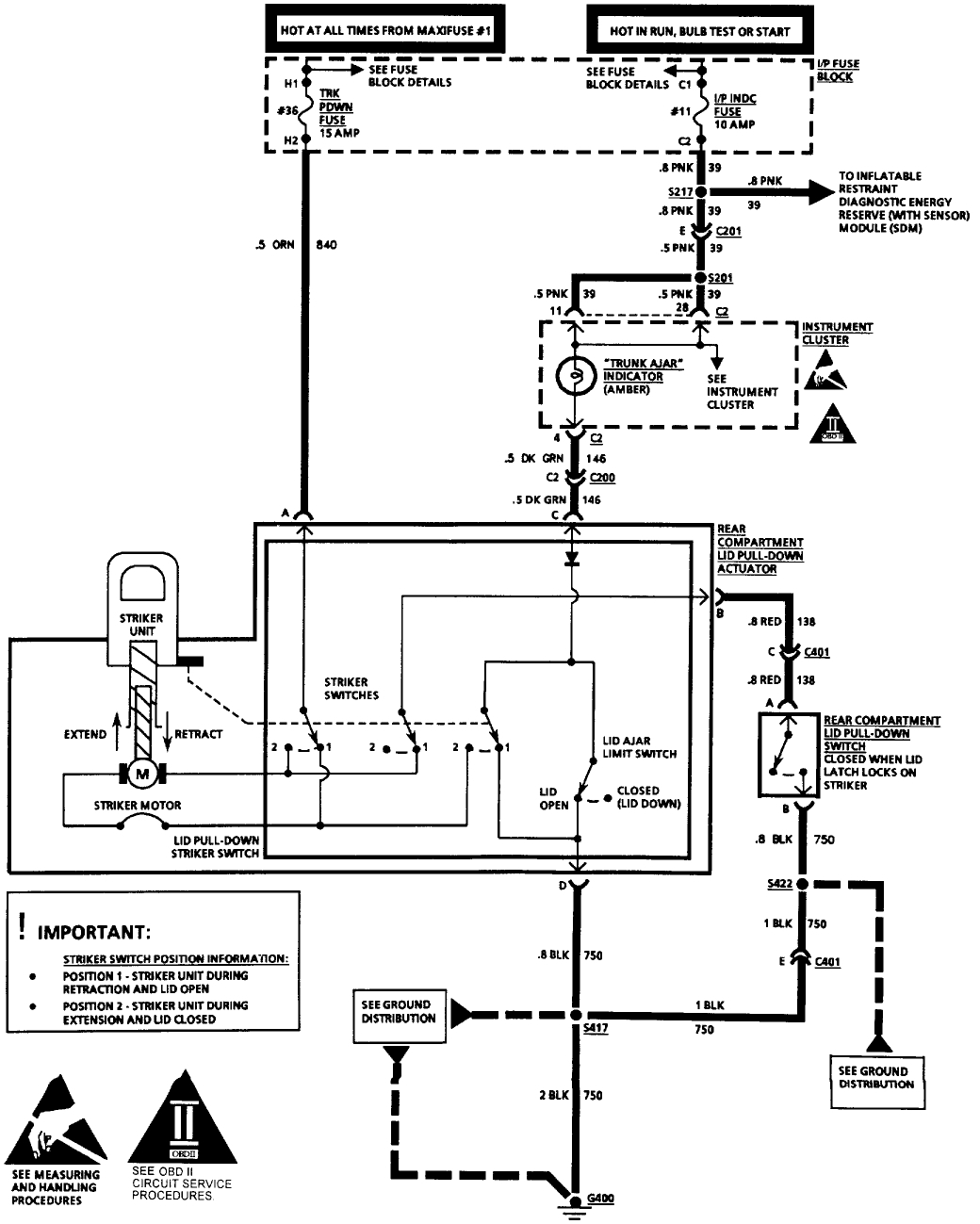
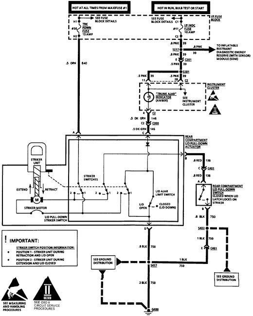
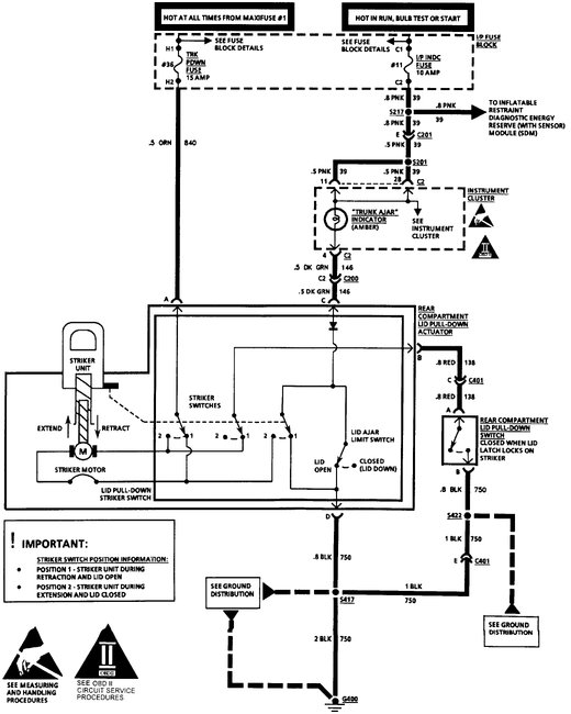
I replaced my trunk lid motor, it goes up but will not pull down trunk. If I hold paddle and latch switch I get nothing. Do I have switch problem?
Wednesday, October 11th, 2017 AT 6:21 PM

1 Reply

Tiny
STEVE W.
  • MECHANIC
  • 15,697 POSTS
Looking at the wiring diagram I would say the switch is either faulty or the ground wire to it has failed. Easy to test the ground, use a test light connected to battery power to probe the red wire at the paddle switch on the actuator, If you push the latch switch and the light comes on the switch and ground are good. No light = bad latch switch or a broken ground, You could run a test jumper from the red wire to ground while holding the paddle and see if it retracts then, that would also tell you if it is the latch switch or the paddle switch. I would bet on a broken wire to the latch switch.
Was this
answer
helpful?
Yes
No
Wednesday, October 11th, 2017 AT 11:07 PM

Please login or register to post a reply.