Replaced:
Throttle body (a shop told us they did a smoke test on it and it leaked).
Throttle position sensor.
EGR valve.
EGR position sensor.
iac (idle air control) valve.
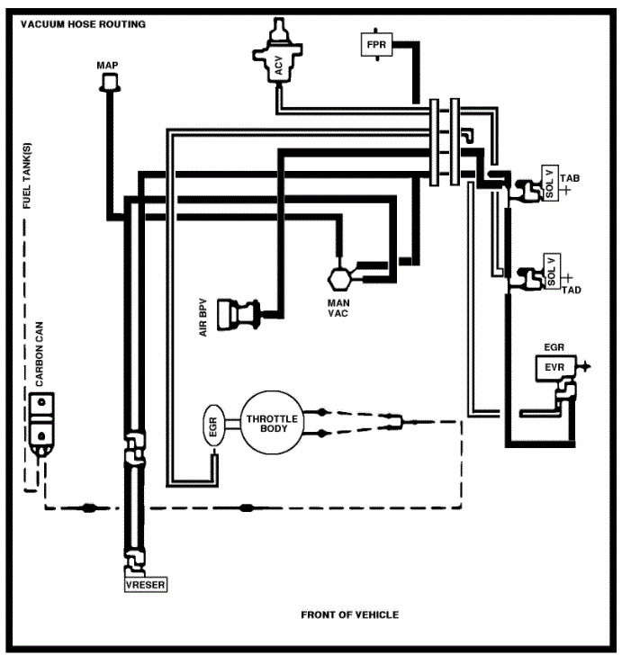
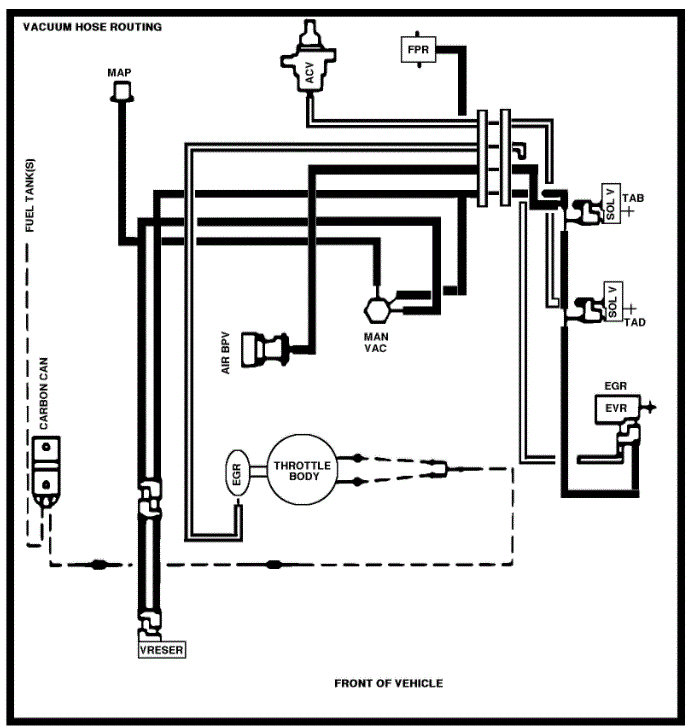
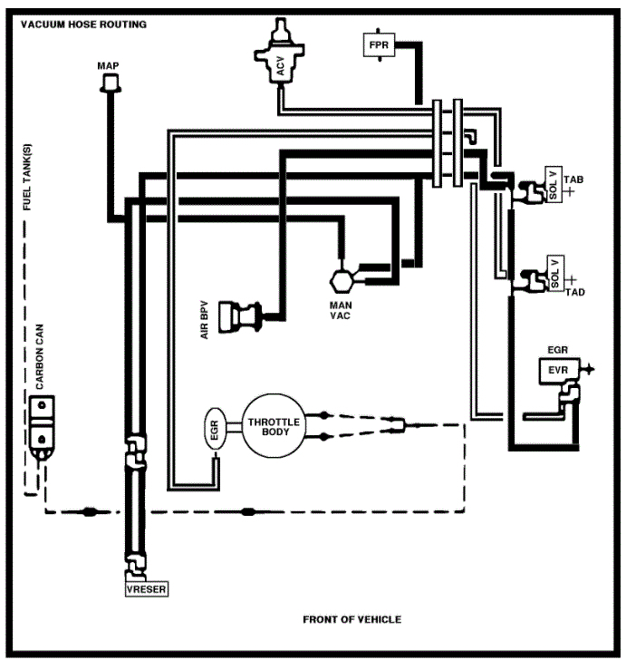
Engine vacuum at 15/5hg at idle, needle smooth.
Fuel pressure, 42.5 key on engine off.
Fuel pressure, 35 key on engine running.
Fuel pressure regulator disconnected 55 (if my memory is right) engine running.
Based on all the internet info I could find with the fuel pressure seems to be within acceptable range.
Removed the duel air intake tubes, choked the air horns, engine stall, indicating no vacuum leak.
Excluding the MAP vacuum hose all other vacuum hoses disconnected and plugged.
Still the warm engine lope exists.
Unplugged the SPOUT, timing set a 10 btdc.
The data link is one plug it does not have the single wire anywhere in this harness, using jumper wire, no codes found.
Suggestions beside a match to the gas tanks?
Tuesday, March 2nd, 2021 AT 12:56 PM


