Tuesday, October 4th, 2011 AT 11:53 PM
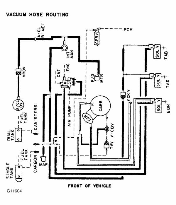
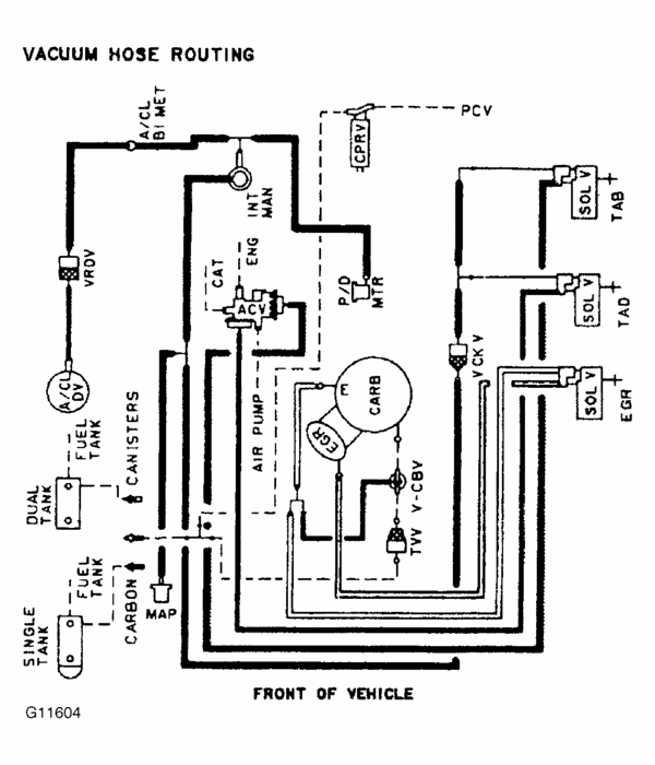
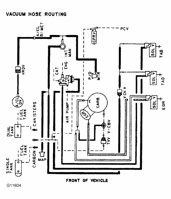
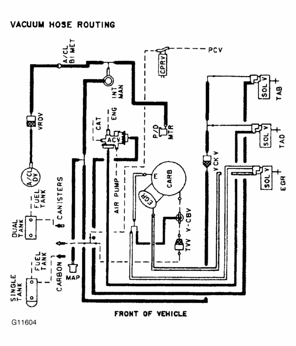
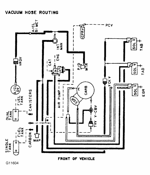
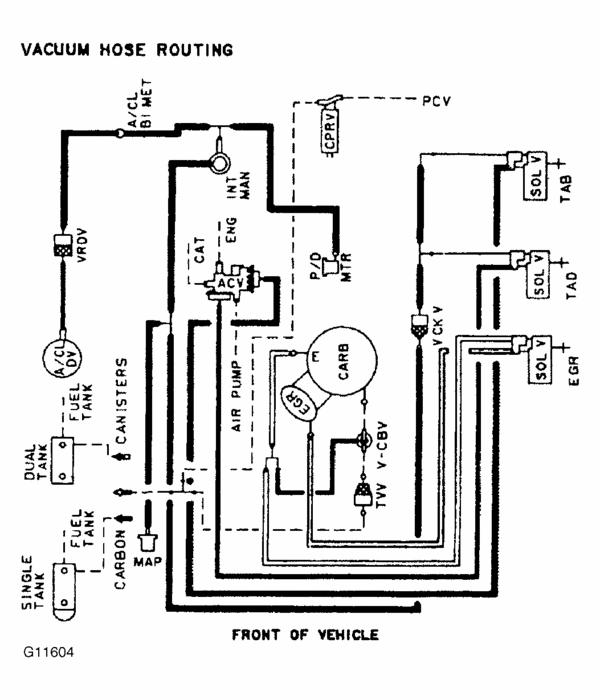
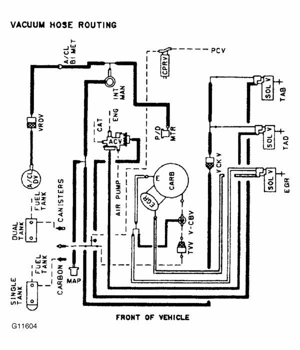
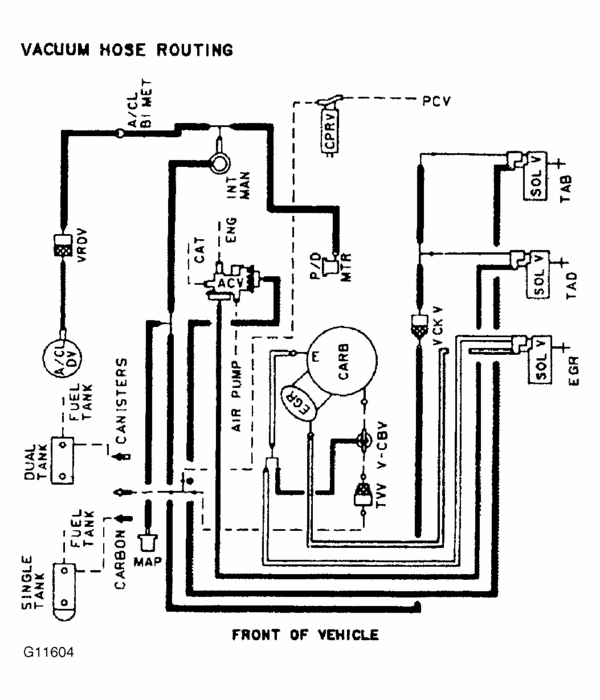
Replaced original CA emissions 4 barrel carburetor with standard 4 barrel and need help/photos showing hoses connected to proper places please. The original carb was California emissions and the replacement is a standard 4 barrel. Since I replaced the carb, the truck won't run on the front fuel tank. I have been able to get it to run on the front tank by swapping a few vacuum hoses but then the brakes seem to go out. I plugged the vacuum hoses from the old carb that didn't fit on the new carb and I have intermittent missing now and then. Even with the original carb it was a hard start in cold temps and still is. I think it's a vacuum problem with this new one but I can't find any photos or manuals to show me the proper places to connect the hoses. Anything relating to replacing a CA emissions carb with a standard would be great! I still have the old carb and can take photos if necessary. Thank you in advance.





