Transmission compatibility

Tiny
JOHN C. FARMER III
  • MEMBER
  • 2001 FORD RANGER
  • 4.0L
  • V6
  • 4WD
  • AUTOMATIC
  • 200,000 MILES
Will the transmission from a 1997 for Explorer work in my 2001 Ranger? They both have 4.0 with automatic and 4wd.
Sunday, February 17th, 2019 AT 10:10 AM

18 Replies

Tiny
STEVE W.
  • MECHANIC
  • 15,675 POSTS
They are not the same transmission as Roy said. The internals are different as is the control system. The 1997 transmission would work in a mid year 2000 truck, by 2001 they all had a slightly different transmission. For your 2001 you need a transmission from a 2001 - 2003 Ranger or Explorer or a 2001-2002 Mazda B4000.
Was this
answer
helpful?
Yes
No
-1
Monday, February 18th, 2019 AT 4:51 PM
Tiny
JOHN C. FARMER III
  • MEMBER
  • 2 POSTS
I would like to say that the transmission from the 1997 Explorer fit in the 2001 Ranger without a problem one and the transmissions were exactly the same.
Was this
answer
helpful?
Yes
No
+2
Monday, February 18th, 2019 AT 11:22 PM
Tiny
STEVE W.
  • MECHANIC
  • 15,675 POSTS
The externals are the same but the internals are not. Ford changed parts inside them. That is why the interchange books say they are different. They also use different software calibrations. I would keep a close eye on the fluid and shifting patterns.
Was this
answer
helpful?
Yes
No
+1
Tuesday, February 19th, 2019 AT 12:37 AM
Tiny
MICHAEL1204
  • MEMBER
  • 1 POST
  • 1999 FORD RANGER
  • 2WD
  • AUTOMATIC
  • 150,000 MILES
I have the truck listed above and the reverse is gone. I just bought it and I don't know what i'm doing. I have a 2005 that has a good transmission could I possibly swap them? Can someone help me?
Was this
answer
helpful?
Yes
No
+1
Tuesday, May 4th, 2021 AT 10:51 AM (Merged)
Tiny
ASEMASTER6371
  • MECHANIC
  • 52,796 POSTS
Good morning,

You had 3 options for your 1999.

2005 had only one, the 5R55. You must make sure that the 1999 has a 5R55 or it will not work.

There should be a tag on the side of the transmissions to verify the type.

I attached a YouTube video of the procedure for you to view.

https://www.youtube.com/watch?v=lDtHwU0uyxA

Roy
Was this
answer
helpful?
Yes
No
Tuesday, May 4th, 2021 AT 10:51 AM (Merged)
Tiny
IRGRUNTSMOM
  • MEMBER
  • 1 POST
  • 1999 FORD RANGER
  • 3.0L
  • V6
  • 2WD
  • AUTOMATIC
  • 300 MILES
Will a transmission out of a Mazda 4.0 swap into my truck and bolt to bell housing? If not please suggest what transmissions will swap.
Was this
answer
helpful?
Yes
No
Tuesday, May 4th, 2021 AT 10:52 AM (Merged)
Tiny
SATURNTECH9
  • MECHANIC
  • 30,869 POSTS
No that one will not work 1998-2000 ford ranger with a 3.0 L and 1998-2000 Mazda B3000 with a 3.0L engine those are the ones that will fit.
Was this
answer
helpful?
Yes
No
+2
Tuesday, May 4th, 2021 AT 10:52 AM (Merged)
Tiny
KGRIBBLE
  • MEMBER
  • 2 POSTS
  • 1999 FORD RANGER
  • 4.0L
  • 6 CYL
  • 4WD
  • AUTOMATIC
  • 205,000 MILES
Can I swap my truck listed above transmission with the Ford Explore as long as it’s the same model number on the transmission (5R55E) and there both between 1995 and 2005.
Was this
answer
helpful?
Yes
No
Tuesday, May 4th, 2021 AT 10:52 AM (Merged)
Tiny
DANNY L
  • MECHANIC
  • 5,648 POSTS
Hello, I'm Danny.

Unfortunately, I need to have a little more info before answering that. You based the question on a 1999 4wd Ranger. What year is the transmission you plan on swapping into the 1999 Ranger? Hope this helps and get back to me when you can. Thanks for using 2CarPros.
Was this
answer
helpful?
Yes
No
+1
Tuesday, May 4th, 2021 AT 10:52 AM (Merged)
Tiny
KGRIBBLE
  • MEMBER
  • 2 POSTS
The Explorers range from 1997-2001.
Was this
answer
helpful?
Yes
No
+2
Tuesday, May 4th, 2021 AT 10:52 AM (Merged)
Tiny
KEN L
  • MASTER CERTIFIED MECHANIC
  • 55,291 POSTS
As long as the model number is the same and the electrical connectors to the computer you should be okay.
Was this
answer
helpful?
Yes
No
Tuesday, May 4th, 2021 AT 10:52 AM (Merged)
Tiny
BFROMAN
  • MEMBER
  • 1 POST
  • 1998 FORD RANGER
  • 6 CYL
  • 4WD
  • AUTOMATIC
  • 175,000 MILES
Our 1998 Ford Ranger has a transmission that needs to be replaced. We were told by salvage yard that we can ONLY replace it with another "1998" Ford Ranger transmission, NO OTHER YEAR. When you research the Tag code it is 5R55E which says fits from 1997-2004. Can you verify this statement to be true, and if so why ONLY 1998 transmission. Thanks!
Was this
answer
helpful?
Yes
No
-1
Tuesday, May 4th, 2021 AT 10:52 AM (Merged)
Tiny
JACOBANDNICKOLAS
  • MECHANIC
  • 110,192 POSTS
I would recommend replacing it only with the same year and here is why. The manufacturers change things very often, sometimes within the same model year. Also, the computer on the truck is designed to recognize specific sensors within the transmission that change from year to year. It's sad to say, but the days of the C4 and C6 transmissions that would work on just about any ford are gone. Trust me when I tell you if the sensors are the least bit different, you will have problems. It could be a shift problem, no shift, engine rev too high before shifting. Stay with the exact replacement.
Was this
answer
helpful?
Yes
No
Tuesday, May 4th, 2021 AT 10:52 AM (Merged)
Tiny
DANNY L
  • MECHANIC
  • 5,648 POSTS
To answer BFROMAN and KGRIBBLE
Yes, You can use an Explorer transmission as long as the transmission tag number is identical for the 5R55E that come in both Rangers and Explorers.

To answer CHRISELIG no you cannot interchange a 2wd with a 4x4 transmission. The 4x4 version has a transfer case that is mounted on the back of the transmission and therefore the lengths of the transmissions are different. It would be best for you to find a 2wd version transmission. Hope this helps all of you and thanks again for using 2CarPros.
Was this
answer
helpful?
Yes
No
+1
Tuesday, May 4th, 2021 AT 10:52 AM (Merged)
Tiny
BRIANK12
  • MEMBER
  • 1 POST
  • 1994 FORD RANGER
  • 4.0L
  • V6
  • 2WD
  • AUTOMATIC
  • 300,000 MILES
I need to know what model of transmission I have in my truck listed above. Is it a 4R44E, 4R55E, or 5R55E?
Was this
answer
helpful?
Yes
No
Tuesday, May 4th, 2021 AT 10:52 AM (Merged)
Tiny
KASEKENNY
  • MECHANIC
  • 18,907 POSTS
This is a little tricky because it depends on when the vehicle was built. Even though it is a 1994, if it was built later in the year it could have a 4R44E, or 55E. However, the 1994 Ranger had an A4LD but it was replaced with the 44 or 55.

You have two options. First you can try to locate the tag that I show attached. That will tell you what part number you have and can look it up.

Second, you could call a Ford dealer and give them your VIN and they can look up how your vehicle was built. Unfortunately, we don't have the ability to look that up here.

Let me know if you have questions. Thanks
Was this
answer
helpful?
Yes
No
Tuesday, May 4th, 2021 AT 10:52 AM (Merged)
Tiny
JOHN CRANFORD
  • MEMBER
  • 1 POST
  • 1990 FORD RANGER
  • 2.9L
  • V6
  • 2WD
  • 32,000 MILES
Putting 1990 engine and transmission in 1939 coupe need to know how to hook up two wire switch on transmission. I have neutral and back up switch hooked up. No computer going old school.
Was this
answer
helpful?
Yes
No
Tuesday, May 4th, 2021 AT 10:53 AM (Merged)
Tiny
KEN L
  • MASTER CERTIFIED MECHANIC
  • 55,291 POSTS
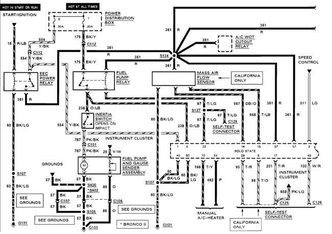
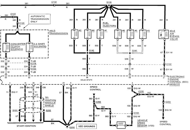
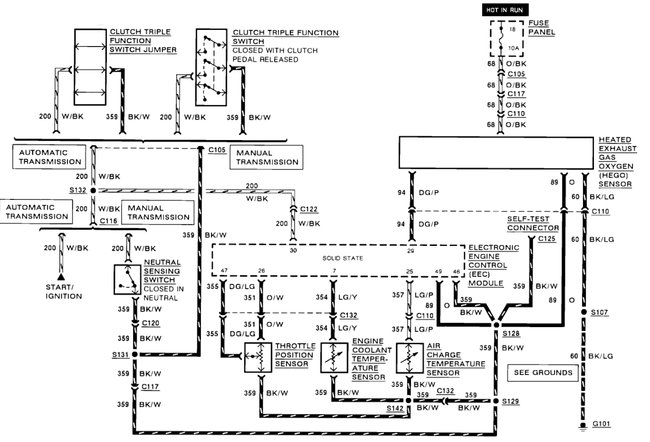
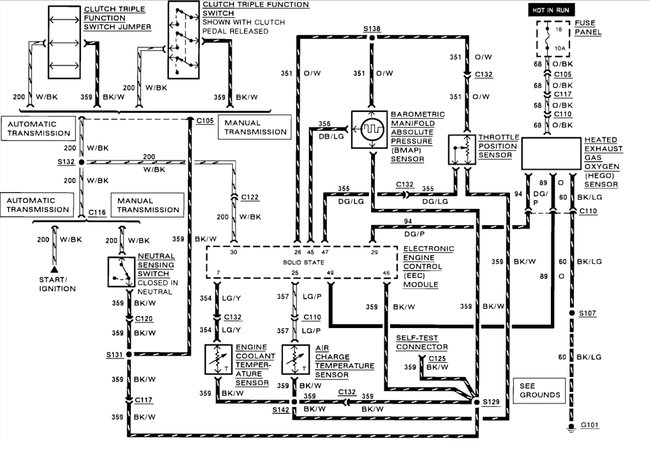
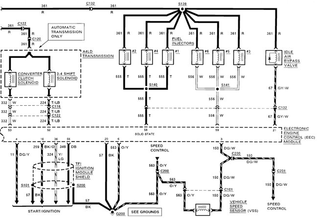
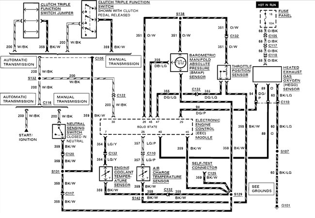
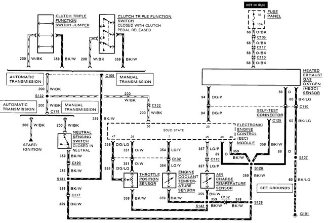
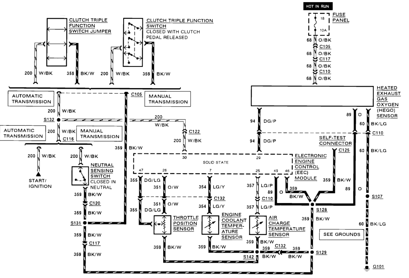
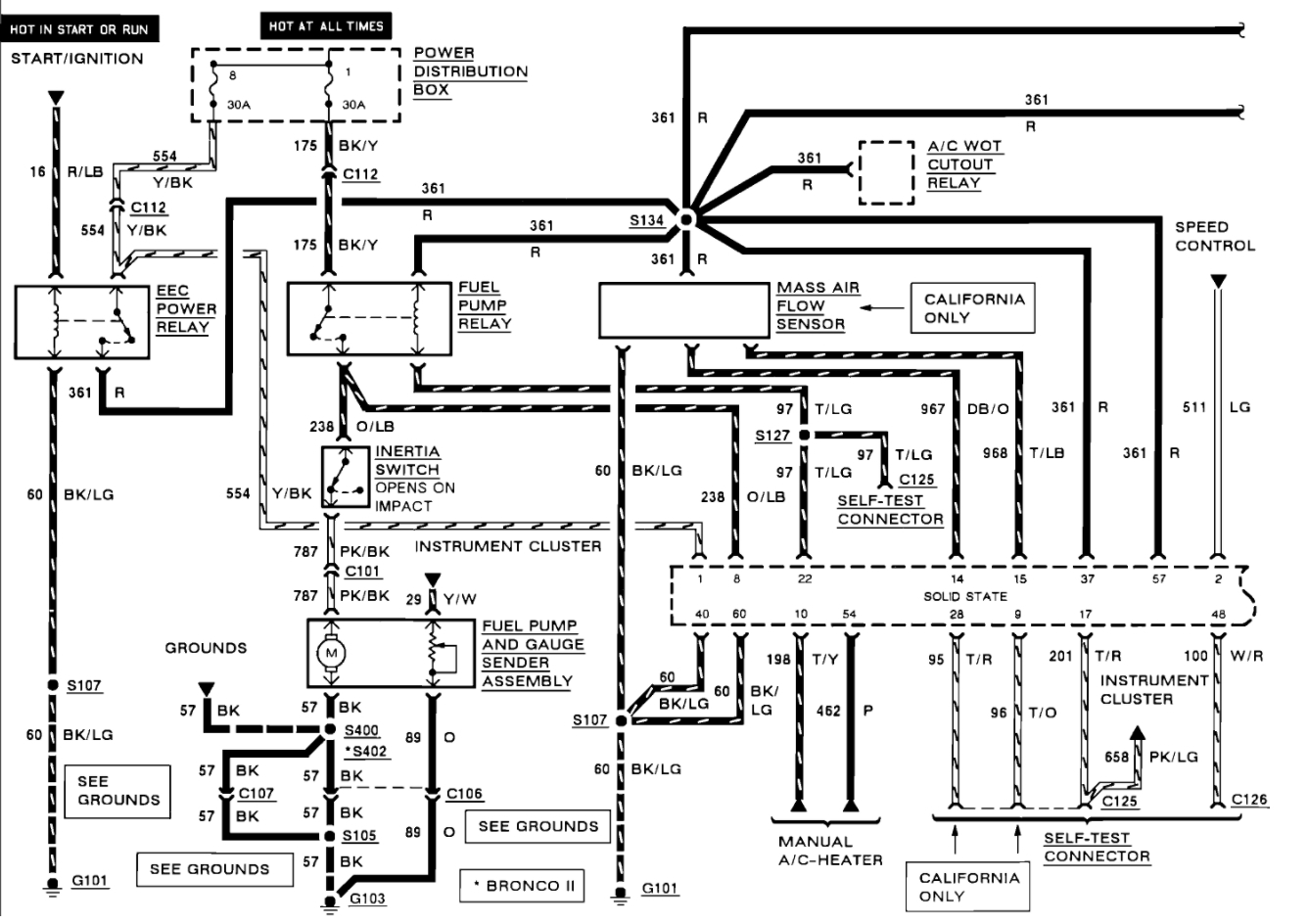
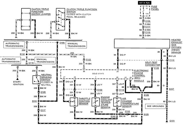
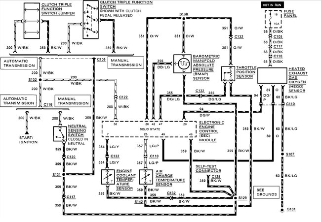
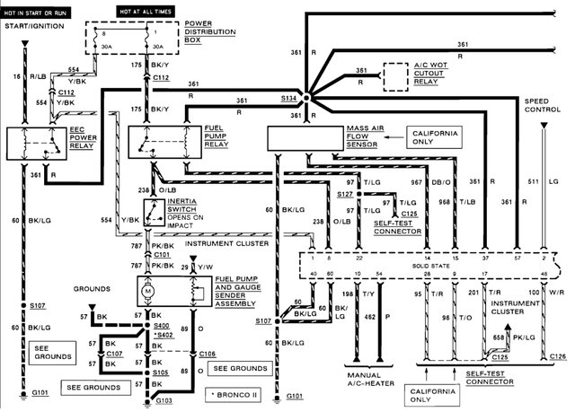
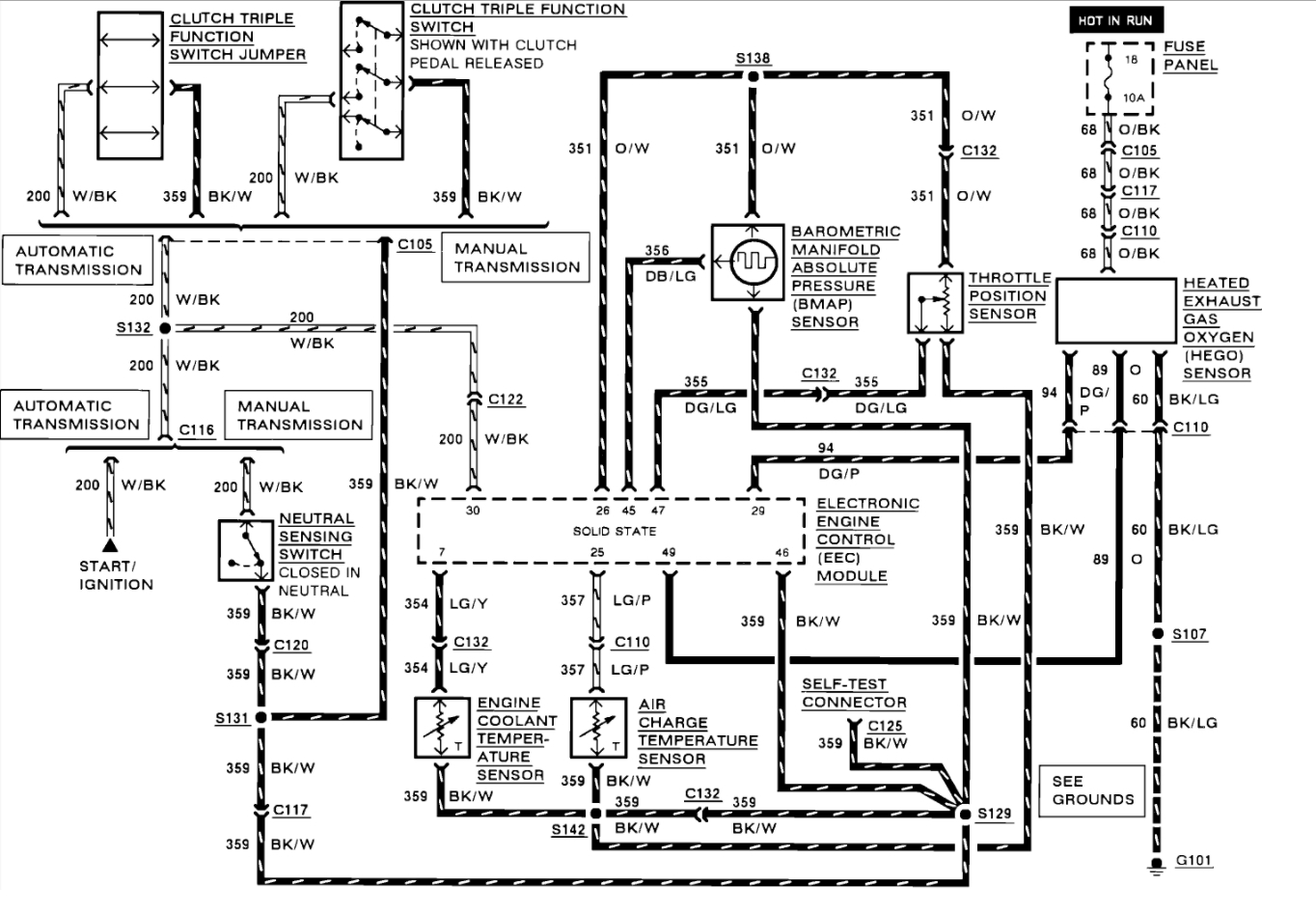
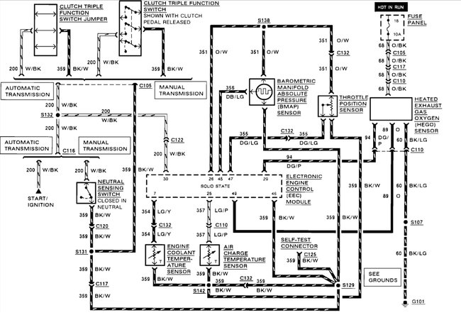
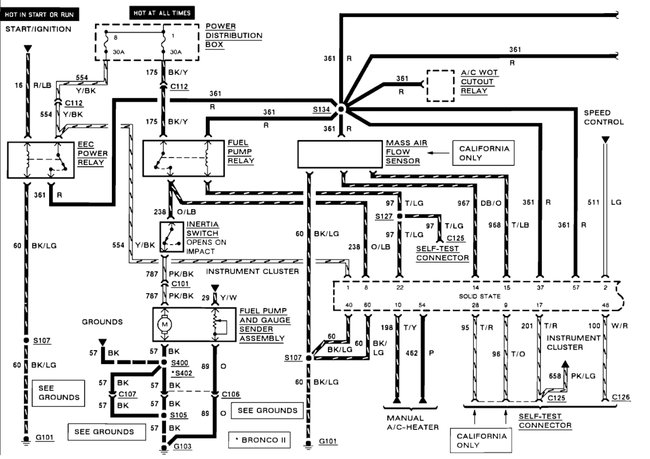
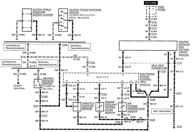
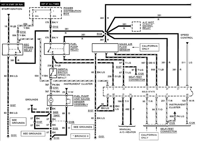
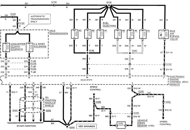
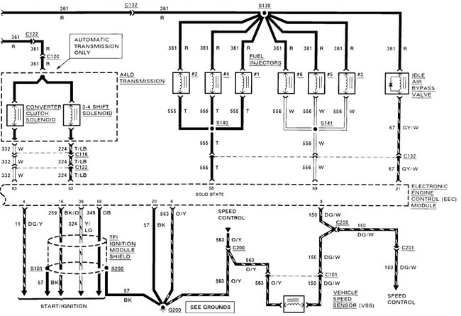
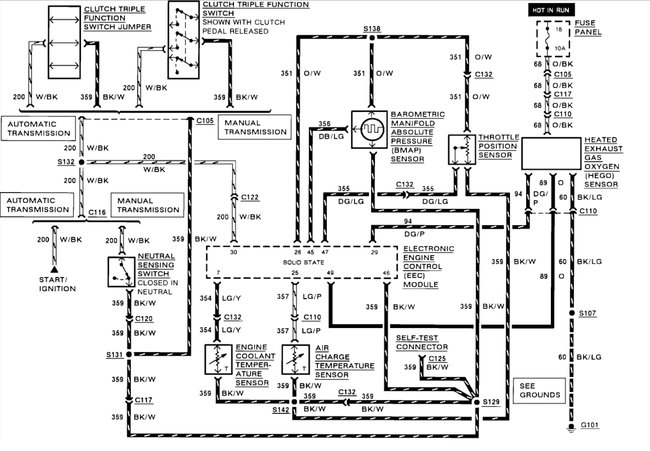
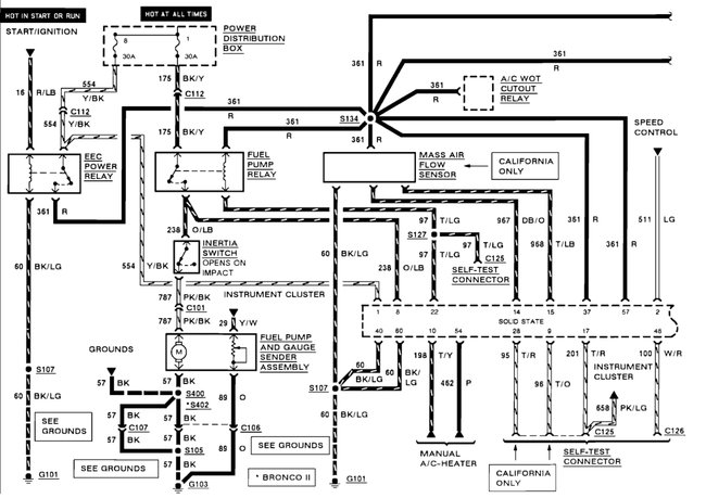
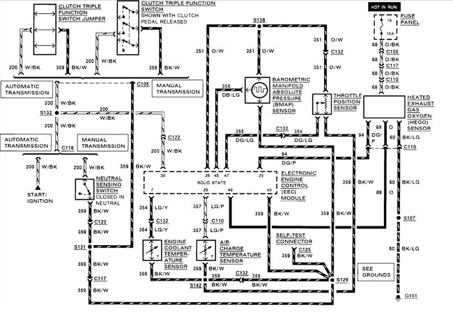
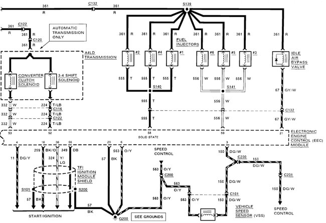
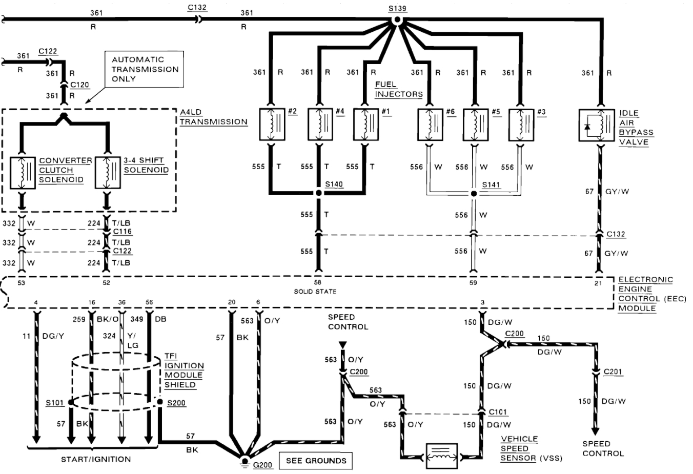
Sounds fun. Here are the engine and transmission wiring diagrams so you can get the job done. (Below)

Let us know what happens and please upload pictures or videos of the project.

Cheers, Ken
Was this
answer
helpful?
Yes
No
Tuesday, May 4th, 2021 AT 10:53 AM (Merged)

Please login or register to post a reply.