Odometer

Tiny
ABRADB
  • MEMBER
  • 1993 TOYOTA PICKUP
  • 4 CYL
  • 2WD
  • MANUAL
  • 159,000 MILES
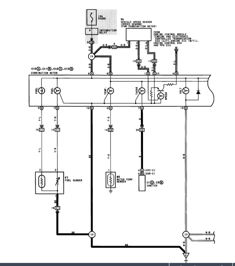
My odometer/speedometer broke. Before it broke the turning signal switch, when engaged caused the speedometer to jump. I checked the sensor and it is good
Wednesday, August 27th, 2008 AT 6:39 AM

1 Reply

Tiny
KASEKENNY
  • MECHANIC
  • 18,907 POSTS
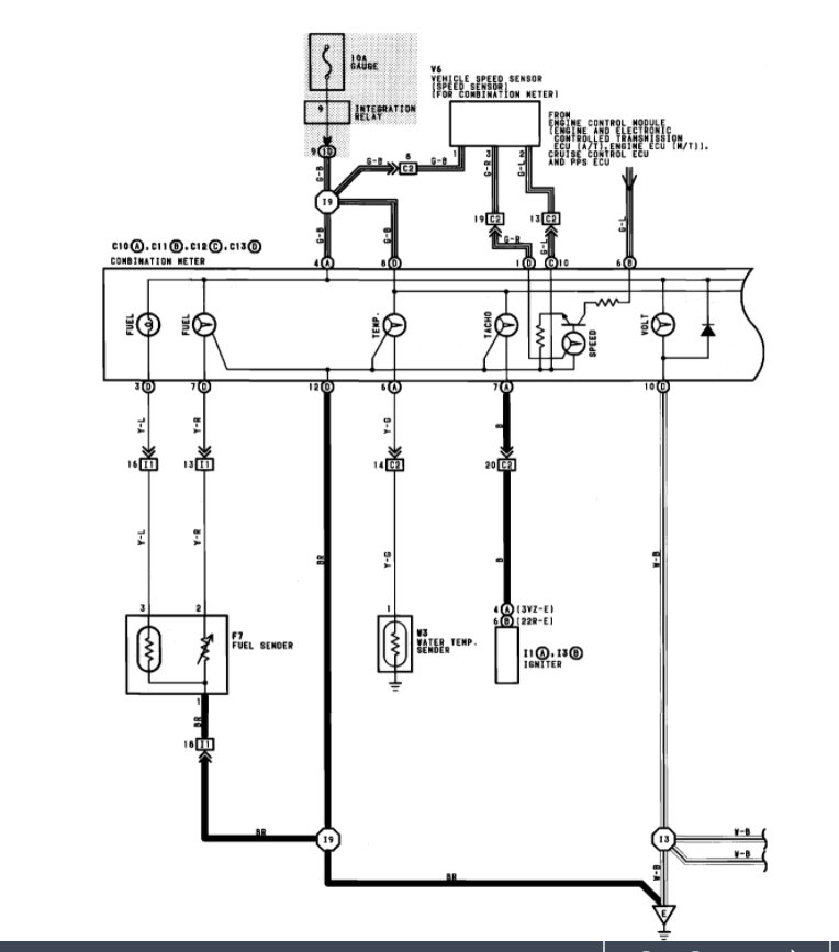
More than likely if the vehicle speed sensor is ok then we could have a ground issue with the cluster or a grounding issue.

However, how did you test the speed sensor? More than likely this is a speed sensor issue, so we need to check the sensor and make sure there is 12 volts getting to it and then that there is a voltage signal being sent to the cluster on the other wires.

https://www.2carpros.com/articles/how-to-check-wiring

Please see the wiring diagram below which will help with this. Please run through this info and let us know what questions you have.

Thanks
Was this
answer
helpful?
Yes
No
Wednesday, March 9th, 2022 AT 2:44 PM

Please login or register to post a reply.