Check engine light is on?

Tiny
HILLBILLY JIM
  • MEMBER
  • 12 POSTS
Your o2 sensor is the easy 1. It is located on the exhaust pipe either right on the manifold or just before the cat. The air temp sensor is located on the air intake line
Was this
answer
helpful?
Yes
No
Sunday, November 15th, 2020 AT 9:19 AM (Merged)
Tiny
HOWARD POUND
  • MEMBER
  • 6 POSTS
  • 1991 TOYOTA PICKUP
  • 4 CYL
  • 2WD
  • MANUAL
  • 20,000 MILES
Truck started run bad check light came on and fuel pump only works when a ground wire is on the yellow green wire at relay. Checked out wiring nothing found there.
Was this
answer
helpful?
Yes
No
Sunday, November 15th, 2020 AT 9:19 AM (Merged)
Tiny
SEVAG P
  • MECHANIC
  • 406 POSTS
Hello thanks for using 2CarPros.

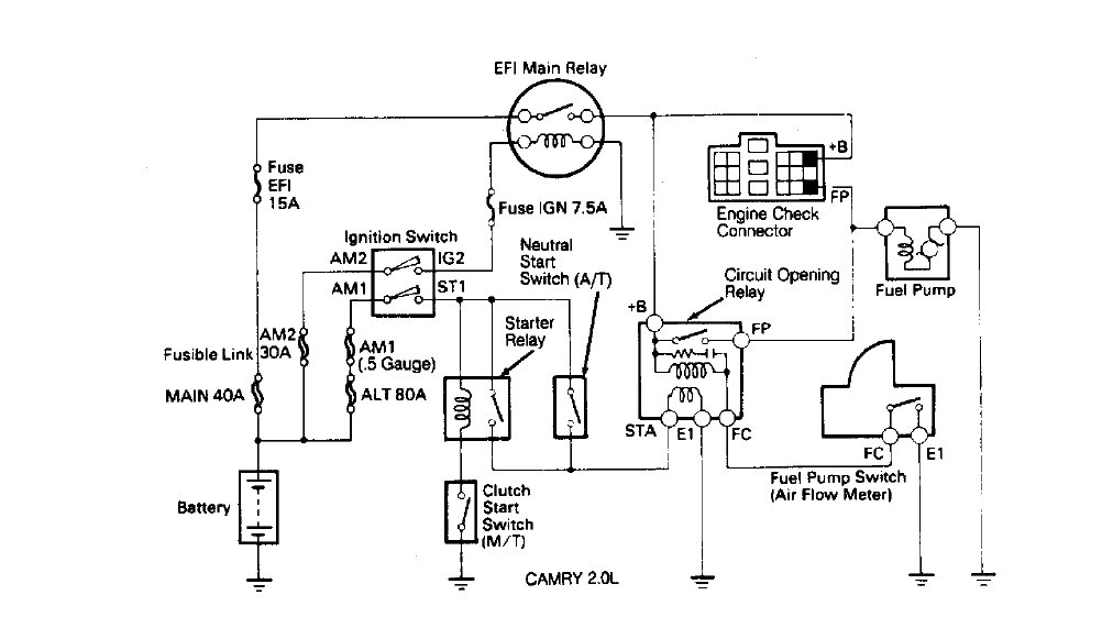
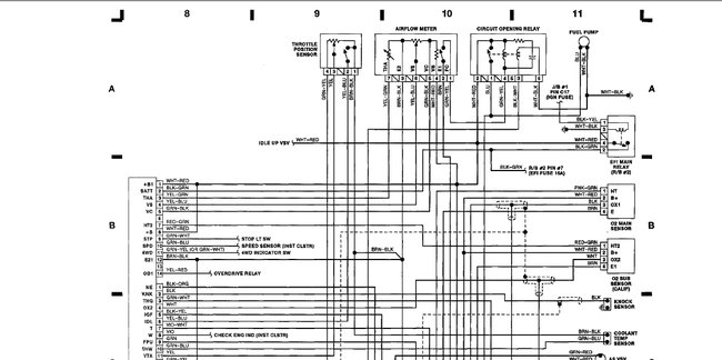
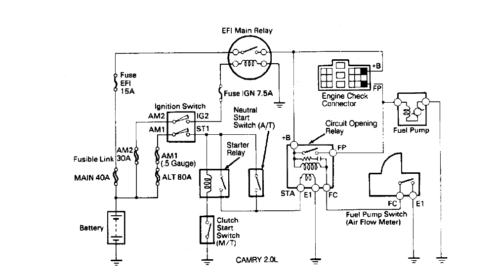
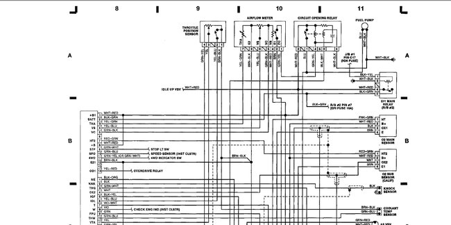
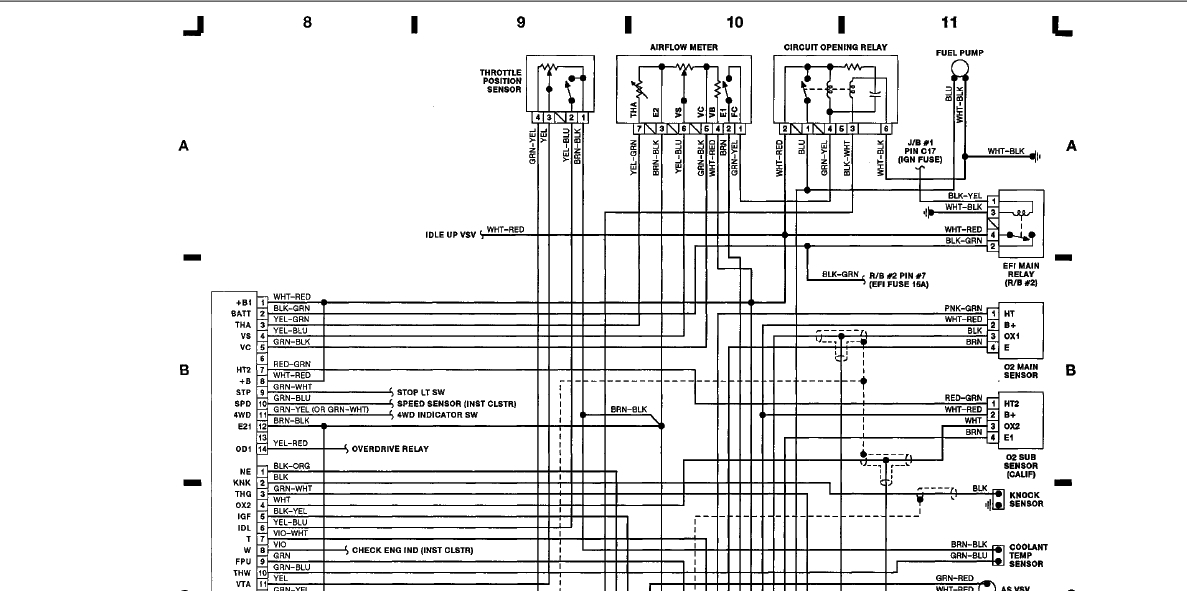
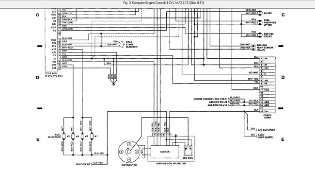
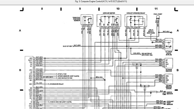
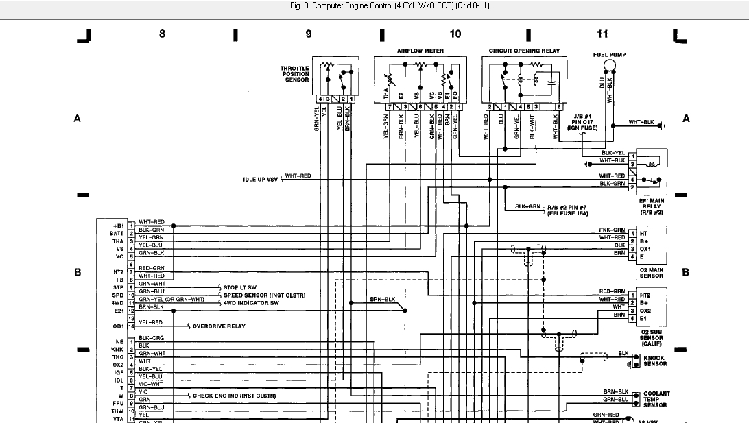
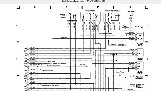
Check for the fault codes 31 and 41 (fig 1)common cause between them is the engine control unit it can be the problem, before that check the fig 2 and fig 3 check the wiring diagram, check the wires connection between ECU and the components throttle position and air flow sensor. Check fig 4 for ECU location which is at passenger compartment.
Fault codes can be erased?And fuel pump is only activated when you jump its relay?
Let us know what happens with you.
Was this
answer
helpful?
Yes
No
+1
Sunday, November 15th, 2020 AT 9:19 AM (Merged)
Tiny
HOWARD POUND
  • MEMBER
  • 6 POSTS
It all check out fine. It is a green and yellow that I put the ground on.
Was this
answer
helpful?
Yes
No
Sunday, November 15th, 2020 AT 9:19 AM (Merged)
Tiny
SEVAG P
  • MECHANIC
  • 406 POSTS
Fuel pump only works when you jump the relay?
Was this
answer
helpful?
Yes
No
Sunday, November 15th, 2020 AT 9:19 AM (Merged)
Tiny
HOWARD POUND
  • MEMBER
  • 6 POSTS
Yes.
Was this
answer
helpful?
Yes
No
Sunday, November 15th, 2020 AT 9:19 AM (Merged)
Tiny
SEVAG P
  • MECHANIC
  • 406 POSTS
Hello,

The yellow/green wire is connected to engine air flow meter which switches the circuit opening relay by ground(fuel pump relay)that activates the fuel pump.(Fig 1).
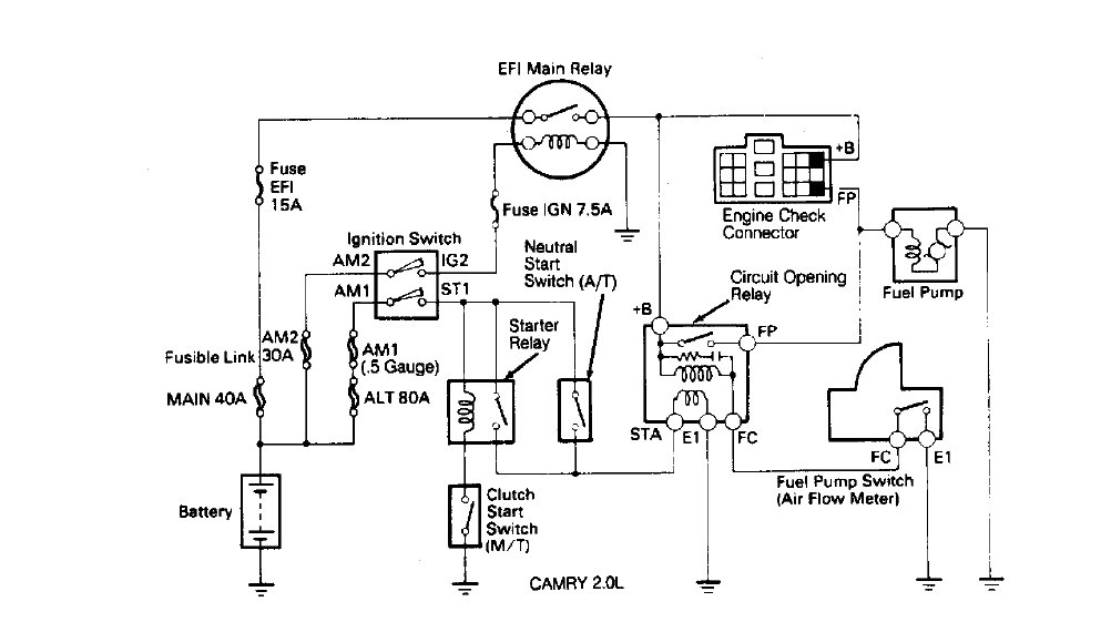
For a fast check (fig 2)turn ignition on engine off place a jumper wire between B+ and FP terminal of engine check connector in the engine compartment, listen fuel pump running sound, if not present connect jumper wire from battery source to FP terminal of the engine compartment check connector. If the pump run, then the problem might be from air flow meter that is not grounding the fuel pump. Relay must be in good condition because when you ground it pump is working.
To check the air flow meter contact which activate the relay by ground use ohmmeter between its pin 1 and pin 2 value must be open circuit, then move the airflow meter flap. Continuity must be read. If it is okay, then check for ground present at air flow meter connector pin 2. If its present then check continuity between pin 1 of airflow meter connector to fuel pump relay connector pin 4.
Hope these tests will help let me know what happens with you.
Thank you
.
Was this
answer
helpful?
Yes
No
+1
Sunday, November 15th, 2020 AT 9:19 AM (Merged)
Tiny
HOWARD POUND
  • MEMBER
  • 6 POSTS
Fuel pump run jump b+to fp. Check the afm pin 1&2 and open the flap I got a small reading then 0.00. When I tested pin 1 from afm I now have to relay pin 4Igot a reading of 1.80 I now have codes 13&31&41
Was this
answer
helpful?
Yes
No
Sunday, November 15th, 2020 AT 9:19 AM (Merged)
Tiny
SEVAG P
  • MECHANIC
  • 406 POSTS
Hello,

Please I want you to test the AMF pin 1 and 2 again by using multi-meter resistance beep function, when flap actuated you must hear the beep sound, not actuating no sound.
It seems the wire resistance between relay and AMF is too high 1.8 it must be maximum 0.5 ohm, please replace the wire from relay pin 4 to AMF pin 1.
Please let me know.
Thank you.
Was this
answer
helpful?
Yes
No
Sunday, November 15th, 2020 AT 9:19 AM (Merged)
Tiny
HOWARD POUND
  • MEMBER
  • 6 POSTS
I got a meter with tone now. So check 1&2 pin arm and it did sound off when I the flap open. Then check pin one arm to relay #4 pin and I got a reading of.655 put new plugs and wire and a new cap and rotor My friend let me use his arm. St
Was this
answer
helpful?
Yes
No
Sunday, November 15th, 2020 AT 9:19 AM (Merged)
Tiny
SEVAG P
  • MECHANIC
  • 406 POSTS
Hello,

Then the problem is clear air flow meter defected can't activate the relay for fuel pump.
Was this
answer
helpful?
Yes
No
+1
Sunday, November 15th, 2020 AT 9:19 AM (Merged)

Please login or register to post a reply.