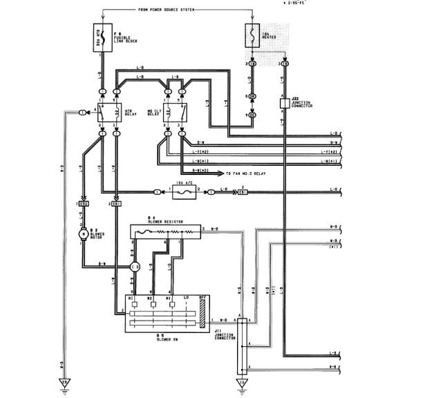
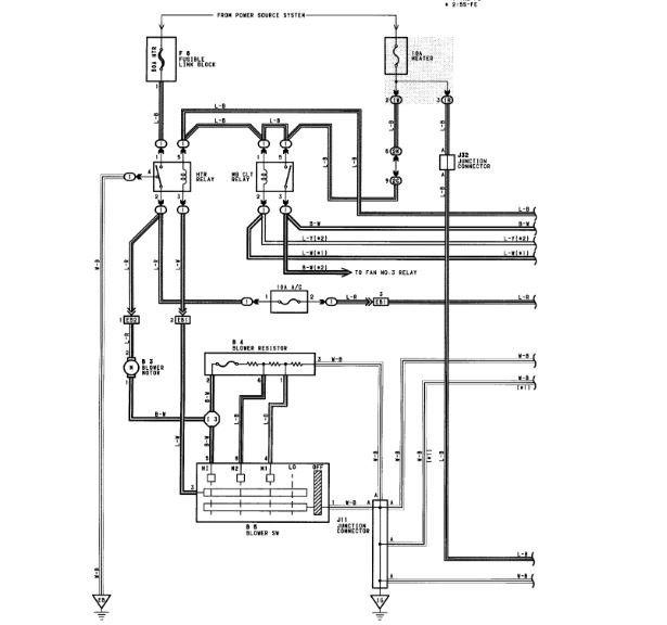
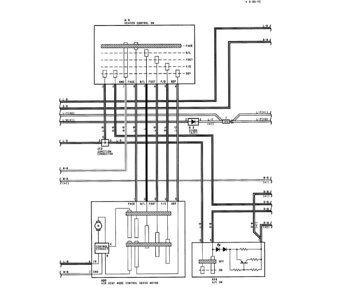
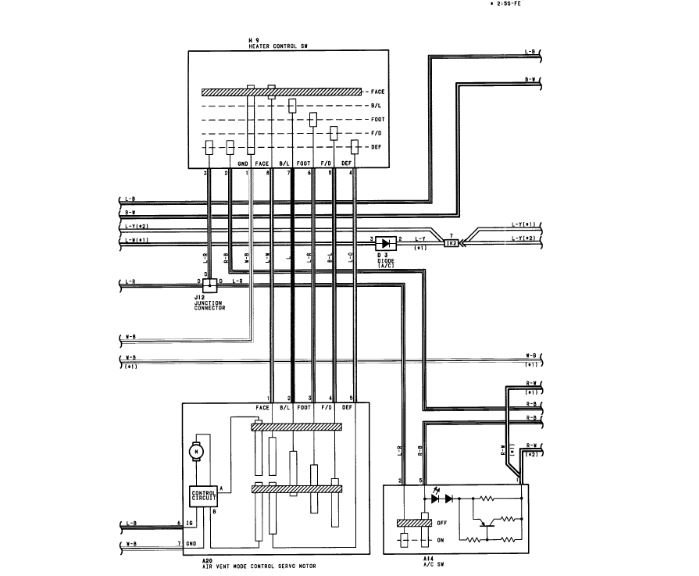
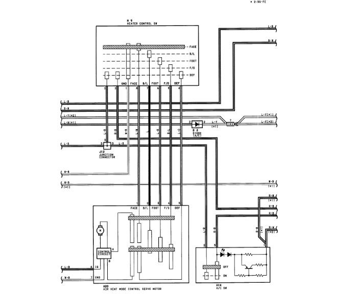
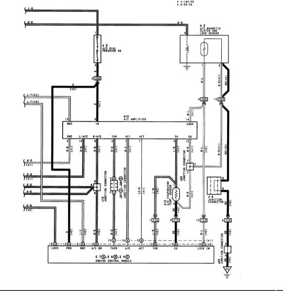
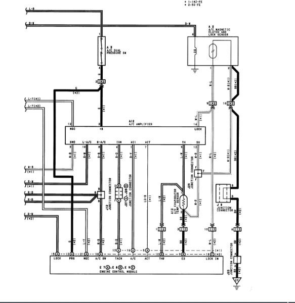
Sunday, April 20th, 2008 AT 4:02 PM
When I turned on my AC yesterday, it may a loud grumbling noise when turned on high. It's as if the noise gets louder as the AC is turned up higher. I've had considerable AC problems not working Any ideas?





