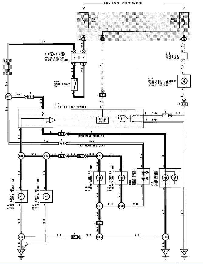
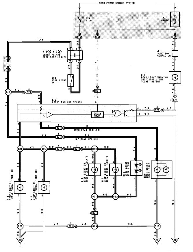
Rear Tail Light Warning comes on and stays on after starting engine and stepping on Brake Pedal as well.
When driving, past 20MPH, brake to stop(reverse gear light comes on same as above) and at 20 to 15 MPH get shudder like Reverse gear may be trying to engage or Rotors are warped.
Had rotors resurfaced, brakes now in perfect condition. Still had same problem with shudder during brake at about 20mph to 15 mph. ABS light came on one time as well. Went away after stopping and restarting engine.
Saturday, February 27th, 2010 AT 10:43 PM






