Friday, July 17th, 2009 AT 8:56 AM
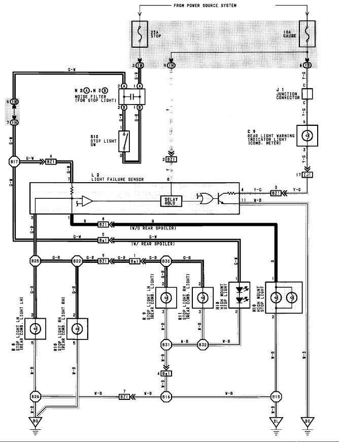
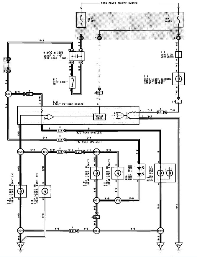
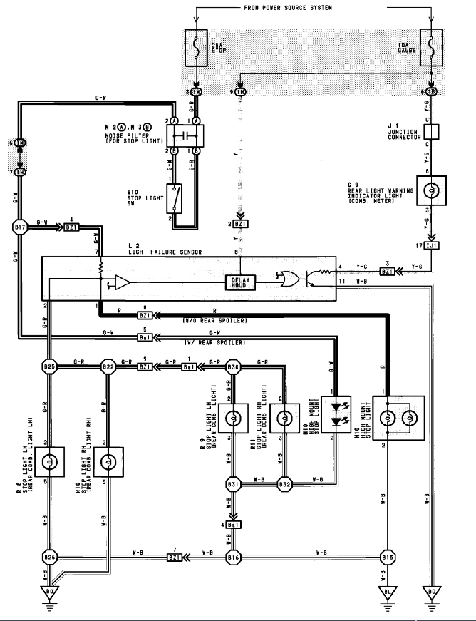
The rear brake warning light (on the dash) lights up and stays lit after I press the brake pedal. I tried changing all four brake bulbs (1157) in the back to no avail. I suspect the problem is the warning light elecronic module, whichI found hidden behind the carpet in the trunk. If so, how can I test this modeule to verify it is the problem? Any ideas would be appreciated. Thank you.



