Engine management light on with code P0122, Throttle/Pedal position sensor switch A circuit low?

Tiny
UMAIR1234
  • MEMBER
  • 2004 HONDA CIVIC
  • 1.6L
  • 4 CYL
  • 2WD
  • AUTOMATIC
  • 100,000 MILES
Engine management light on.
Code P0122- Throttle/Pedal position sensor switch A circuit low.
Replaced complete throttle body as all 3 sensors are part of throttle body.
Cleared codes. Now same issue.
Eml on for P0123- Throttle/Pedal position sensor switch A circuit high.
Keep clearing code but just keeps coming back.
Sunday, August 13th, 2023 AT 1:14 PM

1 Reply

Tiny
CARADIODOC
  • MECHANIC
  • 34,449 POSTS
I have a suspicion you caused the second fault code by having the ignition switch turned on while the throttle position sensor was unplugged. If that is what happened, code 123 should not come back once it is erased. If it does still come back, the better suspect would be the terminals in the connector.

There's two different ways this circuit could work, and a number of ways it can set the various fault codes. In order for me to explain the operation properly, I'd like you to take a series of voltage readings. This has to be done with a digital voltmeter, and with the ignition switch in the "run" position. If you aren't familiar with using a voltmeter, start by looking at this article:

https://www.2carpros.com/articles/how-to-use-a-voltmeter

If you don't have a voltmeter, you can find a perfectly fine one at Harbor Freight Tools for $7.00. They're also at Walmart and any hardware store. They're using an "auto-ranging" meter in the article. That's an expensive feature you don't need. If you need help setting up your meter, I can help with that.

For the first set of measurements, unplug the throttle position sensor, then measure the three voltages on the three terminals in the plug. Be careful to just lightly touch the meter's probe to each terminal. Don't stuff the probe into the terminals as that will spread them and create bad or intermittent connections. Testing in this manner is not valid for diagnostics, but it will tell me how your Engine Computer detects problems. Specifically, the signal wire is going to have 0.0 or 5.0 volts on it. Also, even if all the fault codes were erased, doing this is going to set a TPS code. That will get handled later.

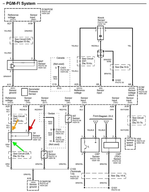
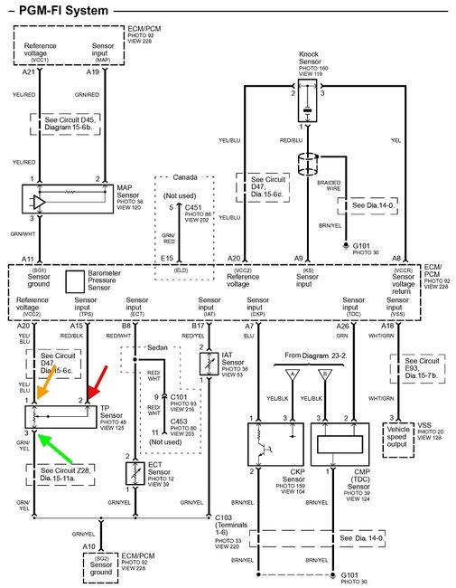
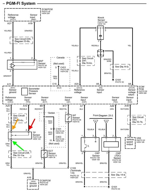
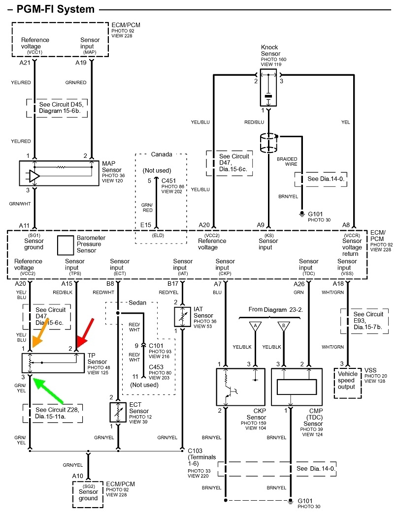
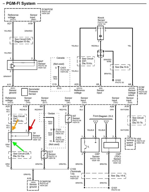
Next, measure those three voltages again, but with the connector plugged in. This is the valid way to take the readings. You'll have to "back-probe" through the rubber seals alongside each wire. The diagram below shows the three wires you'll be measuring. Tell me what you find on each wire. The colors are yellow / blue, (yellow with a blue stripe, or "tracer"), red / black, and green / yellow.
Was this
answer
helpful?
Yes
No
Sunday, August 13th, 2023 AT 5:26 PM

Please login or register to post a reply.