Code P0122, where is the Throttle pedal position sensor located?

Tiny
TERESA MOODY NORRIS
  • MEMBER
  • 1996 BUICK CENTURY
  • 1.0L
  • V6
  • 2WD
  • AUTOMATIC
  • 259,000 MILES
Trying to fix the problem myself. P0122 came up, can you give me a location on the engine for this part? Thank you
Thursday, January 26th, 2023 AT 7:10 AM

1 Reply

Tiny
AL514
  • MECHANIC
  • 5,590 POSTS
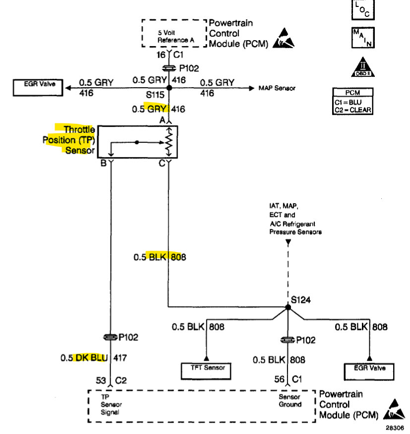
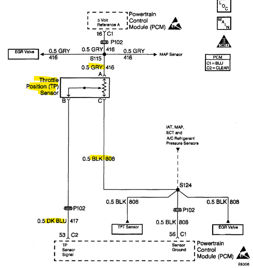
Hello, the throttle position sensor is located on the throttle body, Ill post a diagram. Do you have a basic multimeter to verify the sensor is receiving its 5-volt feed? Since the code is Throttle Position sensor circuit low input, it could possibly be a wiring issue to the sensor. If not, you can try just changing the sensor, they don't cost too much, I will post the replacement instructions in 2 minutes.
Some of these sensors have an elongated hole for adjustment. If it does try to get the new sensor in the same exact location. Take a picture before removing the old sensor to help with installation, just in case. If the code does not clear after replacing the sensor, the 5-volt feed and ground of the sensor will need to be checked. But that is very easy to do.
The 4th diagram is the wire coloring to help you find the correct sensor, it is a 3-wire plug with a grey, dark blue and black wire.
Was this
answer
helpful?
Yes
No
+1
Thursday, January 26th, 2023 AT 8:16 AM

Please login or register to post a reply.