This vehicle does not enter closed loop

Tiny
MALLYBOY
  • MEMBER
  • 2004 DODGE CARAVAN
  • 3.3L
  • V6
  • 2WD
  • AUTOMATIC
  • 95,000 MILES
This vehicle does not enter closed instead when I start it in the morning and connect scanner and check fuel system statue, it says open loop due to insufficient engine temperature. When it warms up to normal engine temperature and it says open loop due to engine load. What is the cause of that engine load, while the A/C is not on and vehicle in park?
I attached the screenshot below to see what I am saying.
Saturday, March 5th, 2022 AT 11:05 PM

7 Replies

Tiny
ASEMASTER6371
  • MECHANIC
  • 52,796 POSTS
Good morning,

What is the actual code that is set?

The low temperature is most likely from the thermostat opening too fast or stuck open. I would replace it with a 195 thermostat.

https://www.2carpros.com/articles/replace-thermostat

https://www.2carpros.com/articles/coolant-flush-and-refill-all-cars

It is common for cars to go into the open loop at idle under no load. As soon as you start driving it should go into a closed loop. Right now, you need to get the temperature up.

Let me know if you have any other questions.

Roy
Was this
answer
helpful?
Yes
No
Sunday, March 6th, 2022 AT 5:12 AM
Tiny
MALLYBOY
  • MEMBER
  • 338 POSTS
Here are the codes:
1. P0201
2. P0480
3. P0499
There is no thermostat on the engine, I removed it since the fan control circuit from ECM fail, so I ground the line to fuel pump control relay. And sometimes the vehicle will rise temperature under Air condition.
Was this
answer
helpful?
Yes
No
Monday, March 14th, 2022 AT 2:47 PM
Tiny
ASEMASTER6371
  • MECHANIC
  • 52,796 POSTS
Okay, first if you continue driving without a thermostat, you will damage the motor. It is required to be there for circulation of the coolant to the entire motor.

https://www.2carpros.com/articles/how-an-engine-thermostat-works

https://www.2carpros.com/articles/replace-thermostat

The code guides I attached below are for you. 201 is for number one injector. You need to verify battery voltage to the injector with the key on. Then you need a Noid light to be sure the ECM is commanding fuel from the injector.

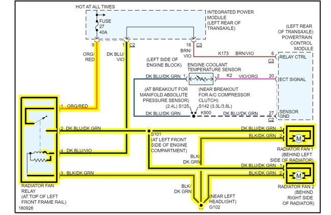
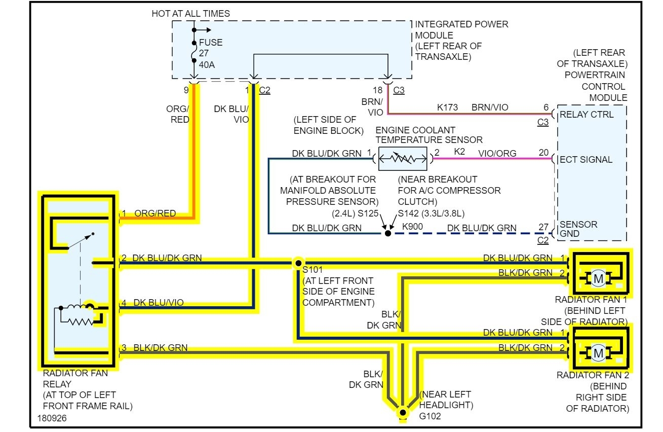
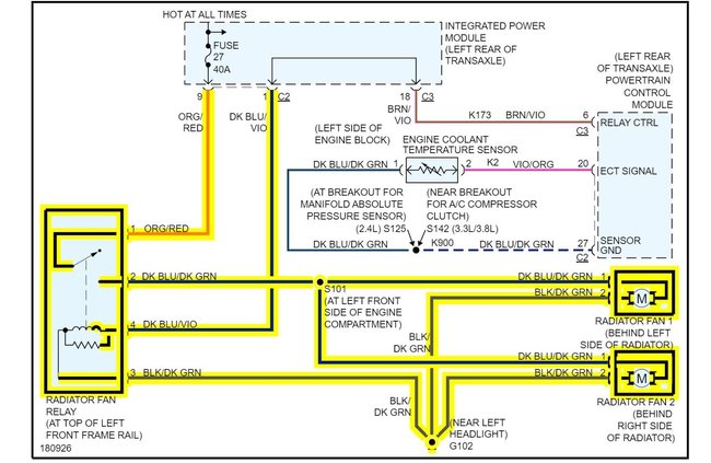
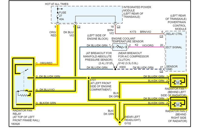
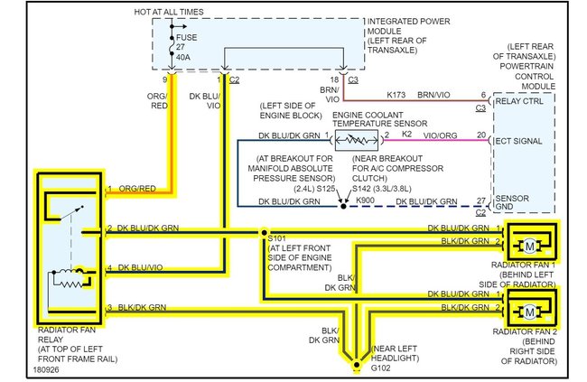
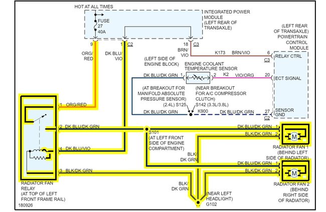
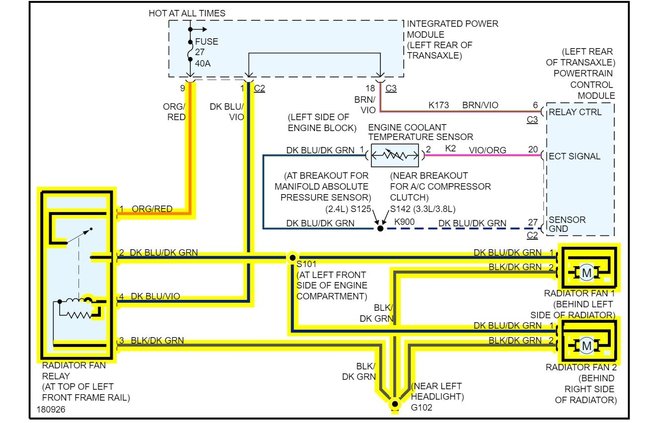
The 480 is for the relay for cooling fans. I attached a wiring diagram of the cooling fans for you.

The 499 is an emissions code. You need to have the system smoke tested to find the source of the leak.

Roy

Was this
answer
helpful?
Yes
No
Tuesday, March 15th, 2022 AT 1:52 AM
Tiny
MALLYBOY
  • MEMBER
  • 338 POSTS
The ECM is not commanding the injector, so I feed the Injector number 1 from cylinder 3, the ECM is not commanding the fan on, so I feed the control circuit from ECM to ground. I want to know why it doesn't enter closed loop or cause of engine load.
Was this
answer
helpful?
Yes
No
Tuesday, March 15th, 2022 AT 5:53 AM
Tiny
ASEMASTER6371
  • MECHANIC
  • 52,796 POSTS
It may be the ECM itself. Under no-load conditions, it could go back to the open loop.

Try raising the RPM to 1200 and see if it switches to closed loop on your scan tool.

Roy
Was this
answer
helpful?
Yes
No
Tuesday, March 15th, 2022 AT 8:25 AM
Tiny
MALLYBOY
  • MEMBER
  • 338 POSTS
Try raising the RPMs to 1,200 and see if it switches to a closed loop on your scan tool. No it does not, The O2 sensor reading is B1S1:0.035 and B1S2:0.015 and sometimes 0.035, could it be the cause of not going into closed loop?
Was this
answer
helpful?
Yes
No
Tuesday, March 15th, 2022 AT 11:40 PM
Tiny
ASEMASTER6371
  • MECHANIC
  • 52,796 POSTS
No. In most cases it is the ECM that is the issue.

Roy
Was this
answer
helpful?
Yes
No
Wednesday, March 16th, 2022 AT 1:59 AM

Please login or register to post a reply.