Does not crank over

Tiny
JDL
  • MECHANIC
  • 16,098 POSTS
If your saying the starter won't even crank, then I don't think it is a fuel issue?

You need to make sure the battery has a full charge and the battery cables/wires are clean and tight on both ends. Is there a theft system?
Was this
answer
helpful?
Yes
No
Friday, October 18th, 2019 AT 1:47 PM (Merged)
Tiny
JKK2049
  • MEMBER
  • 47 POSTS
Yes there is a theft system and the starter is cranking. Bought a new battery and it died.I think its the alternator?
Was this
answer
helpful?
Yes
No
Friday, October 18th, 2019 AT 1:47 PM (Merged)
Tiny
SEAJMOM
  • MEMBER
  • 1 POST
  • 2000 CHRYSLER SEBRING
  • 150 MILES
I have tried jumping the car but it will not work. I turn the key and nothing. No clicking, no noise what so ever. I have lights, radio, horn, etc. What could this be.
Was this
answer
helpful?
Yes
No
Friday, October 18th, 2019 AT 1:47 PM (Merged)
Tiny
CARADIODOC
  • MECHANIC
  • 34,463 POSTS
Suspect the neutral safety switch. Try starting it in neutral instead of park. If that doesn't work, be sure it's in park, then you can bypass the starter relay to see if it cranks. If it does, the engine should start if you do that with the ignition switch turned on.

To bypass the relay, remove it, then use a stretched out paper clip or piece of wire to jump terminals 30 and 87 or the two with arrows. We can do all the testing right at that socket. You'll need a digital voltmeter or test light.
Was this
answer
helpful?
Yes
No
+2
Friday, October 18th, 2019 AT 1:47 PM (Merged)
Tiny
XXXSNOMANXXX
  • MEMBER
  • 2 POSTS
  • 2000 CHRYSLER SEBRING
  • 6 CYL
  • FWD
  • AUTOMATIC
  • 112,000 MILES
Im not getting a spark replaced the plugs wires distributor cam sensor where do I go from here?
Was this
answer
helpful?
Yes
No
Friday, October 18th, 2019 AT 1:47 PM (Merged)
Tiny
BLUELIGHTNIN6
  • MECHANIC
  • 16,542 POSTS
Could be due to faulty transistor
Was this
answer
helpful?
Yes
No
Friday, October 18th, 2019 AT 1:47 PM (Merged)
Tiny
XXXSNOMANXXX
  • MEMBER
  • 2 POSTS
They dont have a transistor hahaha
Was this
answer
helpful?
Yes
No
Friday, October 18th, 2019 AT 1:47 PM (Merged)
Tiny
BLUELIGHTNIN6
  • MECHANIC
  • 16,542 POSTS


https://www.2carpros.com/forum/automotive_pictures/261618_Noname_842.jpg



hehe.............................
Was this
answer
helpful?
Yes
No
Friday, October 18th, 2019 AT 1:47 PM (Merged)
Tiny
MELL1
  • MEMBER
  • 2 POSTS
  • 2000 CHRYSLER SEBRING
  • 89,000 MILES
Swapped engine. Starter not working. Will work if by- passed.
Was this
answer
helpful?
Yes
No
Friday, October 18th, 2019 AT 1:47 PM (Merged)
Tiny
HMAC300
  • MECHANIC
  • 48,601 POSTS
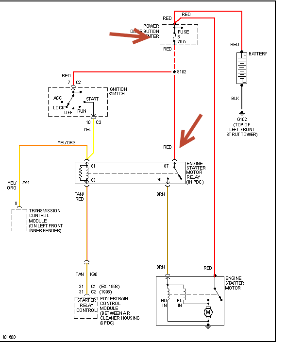
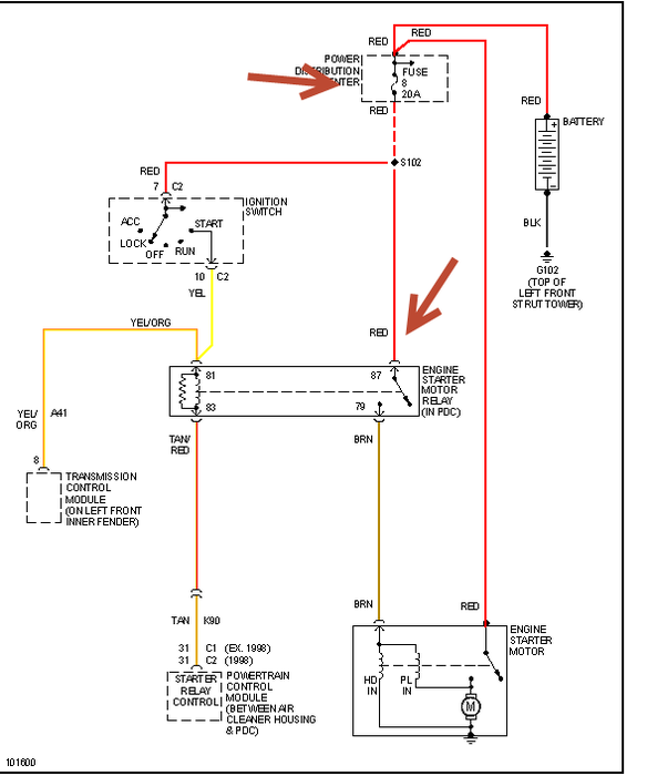
Recheck your install for loose/disconnected wires first. Then follow this chart to find problem but check fuse as it mayhave blown
Was this
answer
helpful?
Yes
No
Friday, October 18th, 2019 AT 1:47 PM (Merged)
Tiny
MELL1
  • MEMBER
  • 2 POSTS
All wires are in place
Was this
answer
helpful?
Yes
No
Friday, October 18th, 2019 AT 1:47 PM (Merged)
Tiny
HARLEY13
  • MEMBER
  • 2 POSTS
  • 2002 CHRYSLER SEBRING
  • 6 CYL
  • 2WD
  • AUTOMATIC
  • 97,000 MILES
Car was fine until I went threw alot of water and the starter and battery was checked and they are fine. Car will not start could it be a fuse. Thank you for your time and services
Was this
answer
helpful?
Yes
No
Friday, October 18th, 2019 AT 1:48 PM (Merged)
Tiny
JDL
  • MECHANIC
  • 16,098 POSTS
If your saying the starter won't crank, I'd pull the starter relay, use a testlite on the terminals. The load side of relay is hot all the time. The voltage to the coil side of relay goes hot with the key in the crank position.
Was this
answer
helpful?
Yes
No
Friday, October 18th, 2019 AT 1:48 PM (Merged)
Tiny
HARLEY13
  • MEMBER
  • 2 POSTS
Yeah I figured it out it was a FUSE. Thankyou I hope this coulf help someone else.
Was this
answer
helpful?
Yes
No
Friday, October 18th, 2019 AT 1:48 PM (Merged)
Tiny
LUPEHERNANDEZ
  • MEMBER
  • 2 POSTS
  • 2002 CHRYSLER SEBRING
  • 6 CYL
  • 4WD
  • AUTOMATIC
  • 94,000 MILES
I have a 2002 sebring convertable with a 2.7.I have no injector pulse.I have checked the timing, replaced cam and crank sensors and have synced them together yet the car cranks but does not start.
Was this
answer
helpful?
Yes
No
Friday, October 18th, 2019 AT 1:48 PM (Merged)
Tiny
RASMATAZ
  • MECHANIC
  • 75,992 POSTS
I have no injector pulse.

Check and test fuse no.24 20amp and the ASD relay if okay have the computer's injector driver circuit checked
Was this
answer
helpful?
Yes
No
Friday, October 18th, 2019 AT 1:48 PM (Merged)
Tiny
LUPEHERNANDEZ
  • MEMBER
  • 2 POSTS
I checked fuse #24 and was open.I replaced the fuse and still no puklse.I also swapped the asd relay and still no pulse. The customer also replaced the ecm before he brought it to me. Any other suggestions?
Was this
answer
helpful?
Yes
No
-1
Friday, October 18th, 2019 AT 1:48 PM (Merged)
Tiny
FJOSEPH
  • MEMBER
  • 2 POSTS
  • 2002 CHRYSLER SEBRING
  • 6 CYL
  • 4WD
  • AUTOMATIC
  • 10,900 MILES
My car goes dead when I attempt to crank it. The lights and everything came on briefly, and immediatel went dead after the 2nd attempt to crank. No noise. Just dead. It seems to be the battery. However when getting a jump start, it still did not crank. It was towed to a service center who called me and told me that it was a fuel pump problem and relay. This was supposedly repaired by them 1 week and 3 days ago. Last night the car stalled again. Same problem, no sound, dead. I have again had it towed to them and I am angry with the service dept for this place, but I need them to undo what they did or fix the problem. What could be causing this problem? There is a passtime/antitheft device on the car. Which also does not kick in. Totally dead car. Is this device that they put on the car possibly fautly? Give me your thoughts.
Was this
answer
helpful?
Yes
No
Friday, October 18th, 2019 AT 1:48 PM (Merged)
Tiny
JAMES W.
  • MECHANIC
  • 2,394 POSTS
My first thought is; A faulty fuel pump will not keep the car from cranking. It won't start, but it will still crank. From what you have written, it sounds like a weak battery. I would have it fully charged and then load tested. Also, i'm not sure what kind of anti-theft system you have. Different systems lock out different things on a vehicle. One final thought, check your battery connections to make sure they are clean.
Was this
answer
helpful?
Yes
No
Friday, October 18th, 2019 AT 1:48 PM (Merged)
Tiny
BODMAN52
  • MEMBER
  • 1 POST
  • 2002 CHRYSLER SEBRING
  • 6 CYL
  • 2WD
  • AUTOMATIC
  • 90,000 MILES
Hello my baby has lights, radio, inside lights dash lights, turn the key and nothing just one click. Nada where to look next. Thanks
Was this
answer
helpful?
Yes
No
Friday, October 18th, 2019 AT 1:49 PM (Merged)

Please login or register to post a reply.