Air will only come out of the defroster

Tiny
CHRISTOPH4656
  • MEMBER
  • 1996 JEEP CHEROKEE
  • 4.0L
  • 6 CYL
  • 4WD
  • AUTOMATIC
  • 224,000 MILES
I have fixed any vacuum leaks and I was wondering if anyone knew why the air still only comes out of the defroster. I know the car is old, but I was wondering if there was a way to make the air come out of the vents. I knew that the blower motor resistor is bad, and I am about to replace. Could that be the issue?
Sunday, October 24th, 2021 AT 1:49 PM

1 Reply

Tiny
STEVE W.
  • MECHANIC
  • 15,695 POSTS
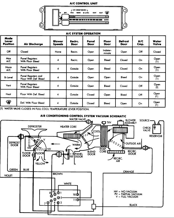
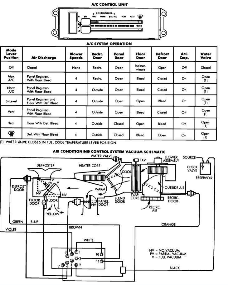
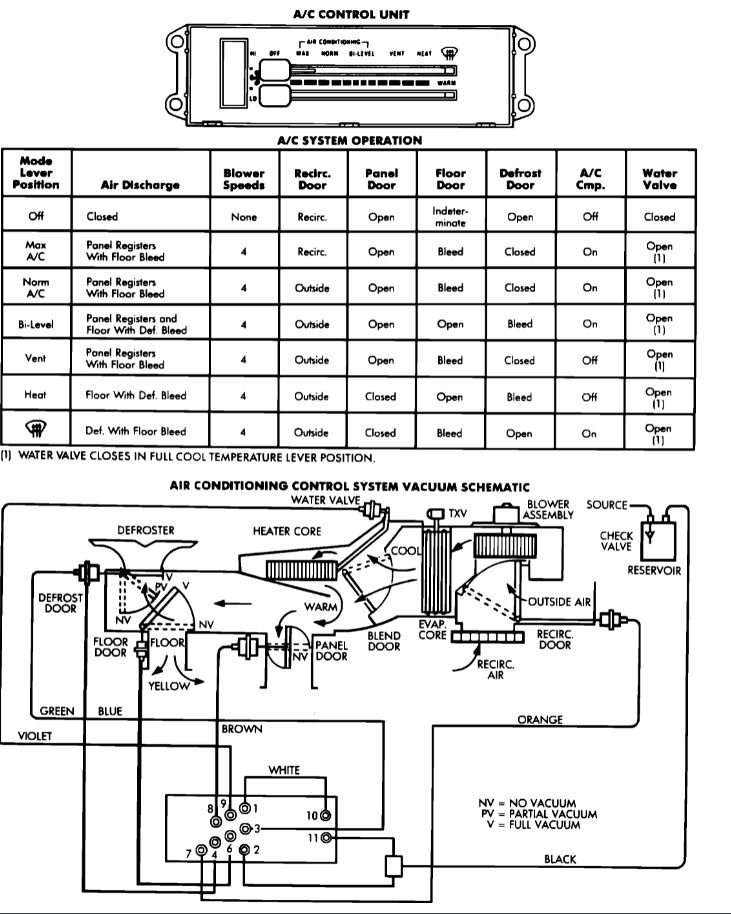
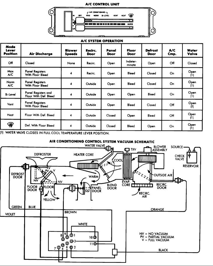
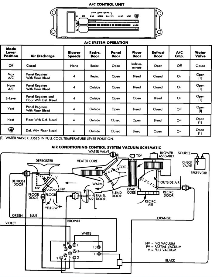
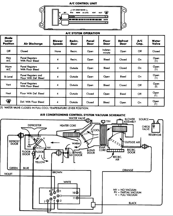
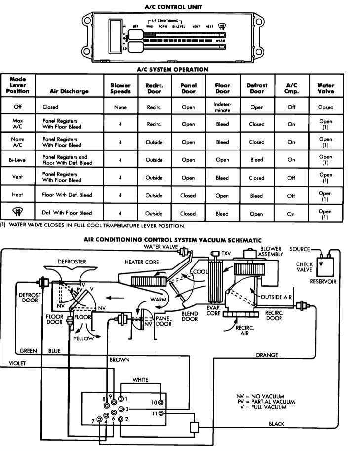
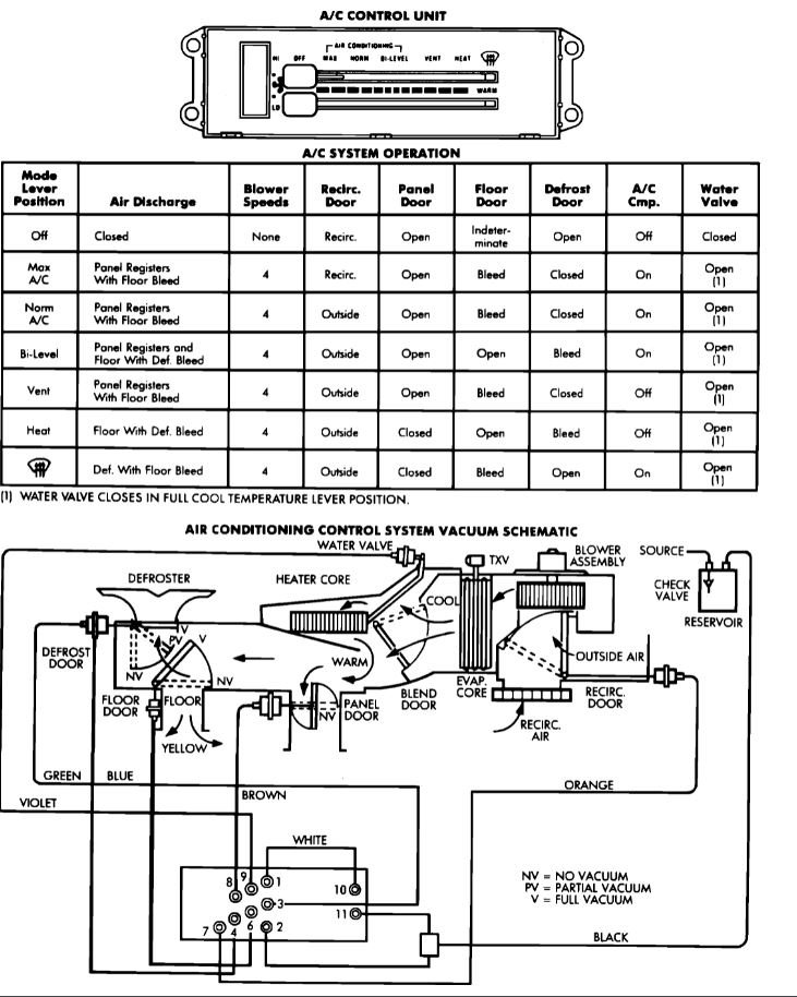
The blower motor resistor will only control the speed of the air. The HVAC doors are all controlled by vacuum. Default in the case of no vacuum or a leak is for all air to come out of the defrost ducts, so the windshield stays clear in the event of any failures in the controls. From your description it sounds like you either have a vacuum leak in the HVAC control lines or the block on the control head is leaking both behind the dash. The attached shows the line routing and colors. Testing involves removing the control head, then using a small vacuum pump to apply vacuum to the separate lines to verify that each vacuum motor moves and holds position until you release vacuum. To get to the control head you need to remove the cluster trim bezel, then you can access the screws that hold the control head in place. You can remove those and then use the vacuum source to test. You remove the block from the control head and using the diagram apply vacuum to port 3 while blocking port 4, that should move the defrost door (you can do this testing with everything still connected but the vacuum block so turn the blower on and see if the air changes. Next apply vacuum to port 6 and see if air changes coming out the floor, next is port 8 for the panel motor. From the description it sounds like the defrost isn't closing, or the panel isn't opening. Either can be from a loss of vacuum in that block. Can you adjust the temperature of the air from hot/cold? That valve is controlled by the same vacuum source so if it works the issue is likely one of the vacuum motors. Do some testing and then we can try to determine which of the system parts are at fault, at the moment it could be a lack of vacuum or a bad motor. Testing will narrow that down.
Was this
answer
helpful?
Yes
No
Sunday, October 24th, 2021 AT 4:43 PM

Please login or register to post a reply.