Wednesday, October 11th, 2023 AT 3:59 PM
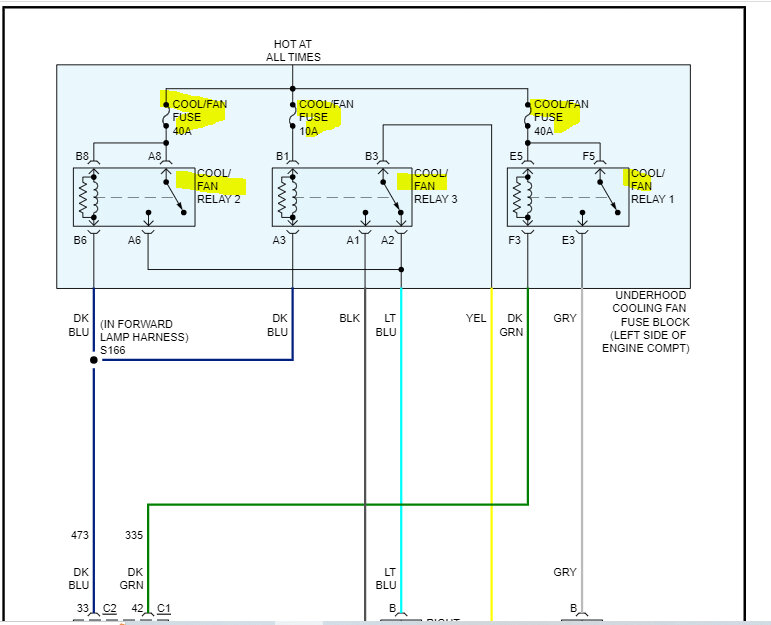
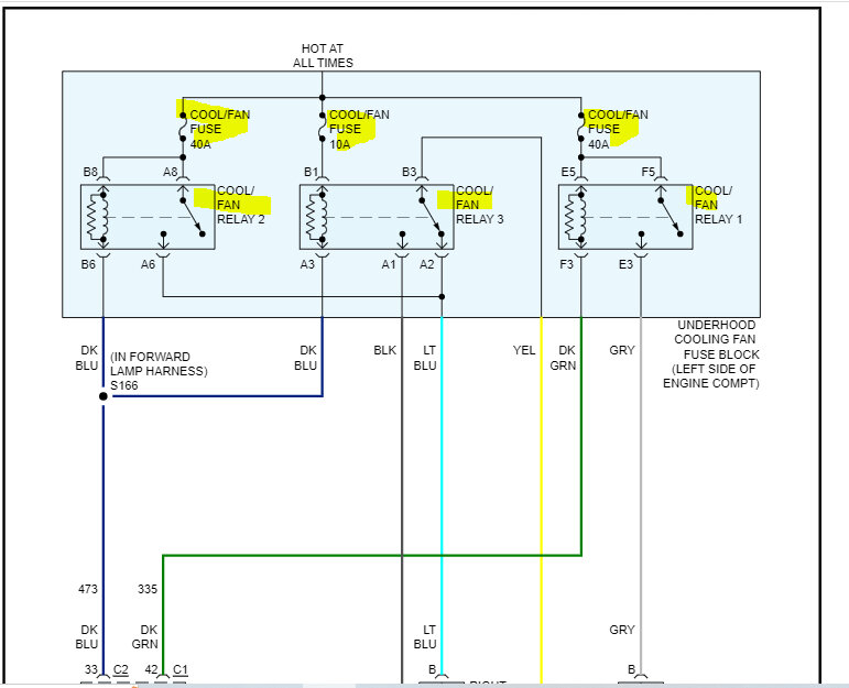
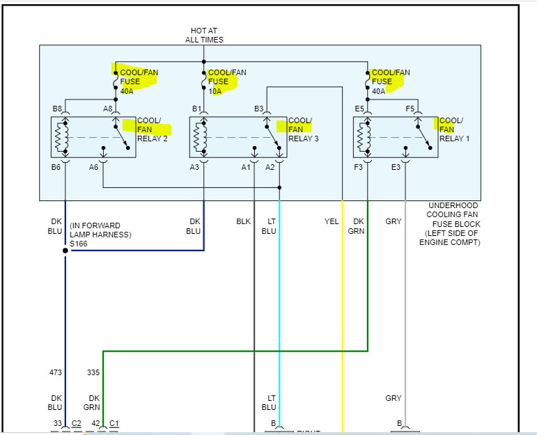
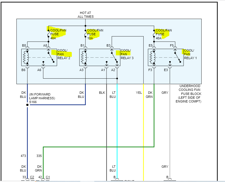
The truck listed above is a 1500 model. I am having an overheating problem with my truck. I don't know at what temperature the first fan comes on. I warmed up the truck to operating temperature, but no fan came on. I tested the fans to make sure they work by connecting them to the battery. They work fine. I put the air on and both fans worked. I replaced the cooling temperature sensor, but no fans came on after that. At what temperature does the fan come on? Also, how do I bleed the cooling system? I was told that could be the problem. Please help! There are no leaks in the system.






