Temperature gauge not working properly

Tiny
QUIANAGAYDEN1
  • MEMBER
  • 2006 JEEP GRAND CHEROKEE
  • 3 CYL
  • 4WD
  • 180,000 MILES
I just had a water pump replaced do to coolant leak. Since the replacement things appeared fine, leak stopped, heat is working. But the temperature gauge is off on my vehicle. Trying to see what that can be now?
Friday, January 29th, 2021 AT 3:27 AM

1 Reply

Tiny
ASEMASTER6371
  • MECHANIC
  • 52,796 POSTS
Good morning,

The coolant sensor is what sends the signal to the ECM for the gauge to work.

https://www.2carpros.com/articles/how-a-coolant-temperature-sensor-works

https://www.2carpros.com/articles/how-to-check-wiring

I attached the procedure to access the sensor. I would replace it to see if the gauge works correctly.

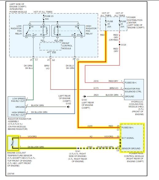
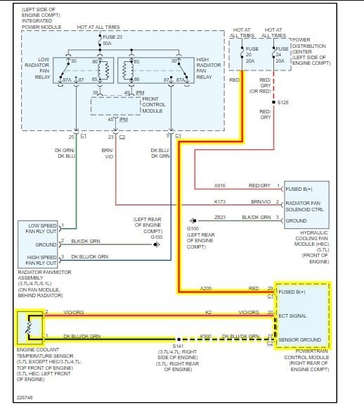
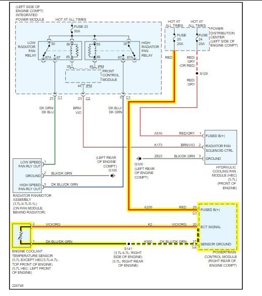
I also attached the connector. Make sure you have a 5 volt signal to the connector.

Roy

SENSOR-ENGINE COOLANT TEMPERATURE

REMOVAL

imageOpen In New TabZoom/Print

The Engine Coolant Temperature (ECT) sensor on the 3.7L engine is installed into a water jacket at front of intake manifold near rear of generator.

WARNING: Hot, pressurized coolant can cause injury by scalding. Cooling system must be partially drained before removing the coolant temperature sensor.

1. Partially drain the cooling system.
2. Disconnect the electrical connector from the sensor.
3. Remove the sensor from the intake manifold.

SENSOR-ENGINE COOLANT TEMPERATURE

DESCRIPTION
The Engine Coolant Temperature (ECT) sensor is used to sense engine coolant temperature. The sensor protrudes into an engine water jacket.

The ECT sensor is a two-wire Negative Thermal Coefficient (NTC) sensor. Meaning, as engine coolant temperature increases, resistance (voltage) in the sensor decreases. As temperature decreases, resistance (voltage) in the sensor increases.

OPERATION
At key-on, the Powertrain Control Module (PCM) sends out a regulated 5 volt signal to the ECT sensor. The PCM then monitors the signal as it passes through the ECT sensor to the sensor ground (sensor return).

When the engine is cold, the PCM will operate in Open Loop cycle. It will demand slightly richer air-fuel mixtures and higher idle speeds. This is done until normal operating temperatures are reached.

The PCM uses inputs from the ECT sensor for the following calculations:
- for engine coolant temperature gauge operation through CCD or PCI (J1850) communications
- Injector pulse-width
- Spark-advance curves
- ASD relay shut-down times
- Idle Air Control (IAC) motor key-on steps
- Pulse-width prime-shot during cranking
- 02 sensor closed loop times
- Purge solenoid on/off times
- EGR solenoid on/off times (if equipped)
- Leak Detection Pump operation (if equipped)
- Radiator fan relay on/off times (if equipped)
- Target idle speed
Was this
answer
helpful?
Yes
No
Friday, January 29th, 2021 AT 4:09 AM

Please login or register to post a reply.