Taillights not working?

Tiny
CARCOULDCARELESS
  • MEMBER
  • 2006 TOYOTA COROLLA
  • 4 CYL
  • 2WD
  • AUTOMATIC
  • 150,000 MILES
I noticed the taillights are not illuminated on both sides (brake lights do work)
Is it unusual to have both bulbs burn out at the same time?
I am wondering if this is something more than a bulb issue. How do I check fuses, relays, and bulbs (what is the process for diagnosing and fixing the problem?
Is there anything else I should be looking for?
Saturday, April 15th, 2023 AT 8:16 PM

8 Replies

Tiny
CARCOULDCARELESS
  • MEMBER
  • 9 POSTS
I did the hateful task of checking the fuse (I wish it were the fuse) the fuse box for this thing is under the steering column and will probably mean a visit to my chiropractor. ;)
The fuse tested normal (looks intact and ohm meter showed continuity.
How likely is it to be both bulbs burnt out at the same time?
Is there something else I should check?
Was this
answer
helpful?
Yes
No
+1
Sunday, April 16th, 2023 AT 8:09 AM
Tiny
CARADIODOC
  • MECHANIC
  • 34,468 POSTS
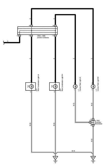
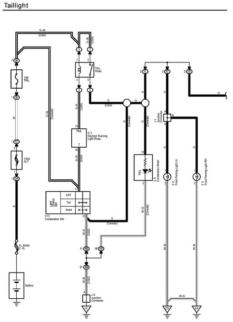
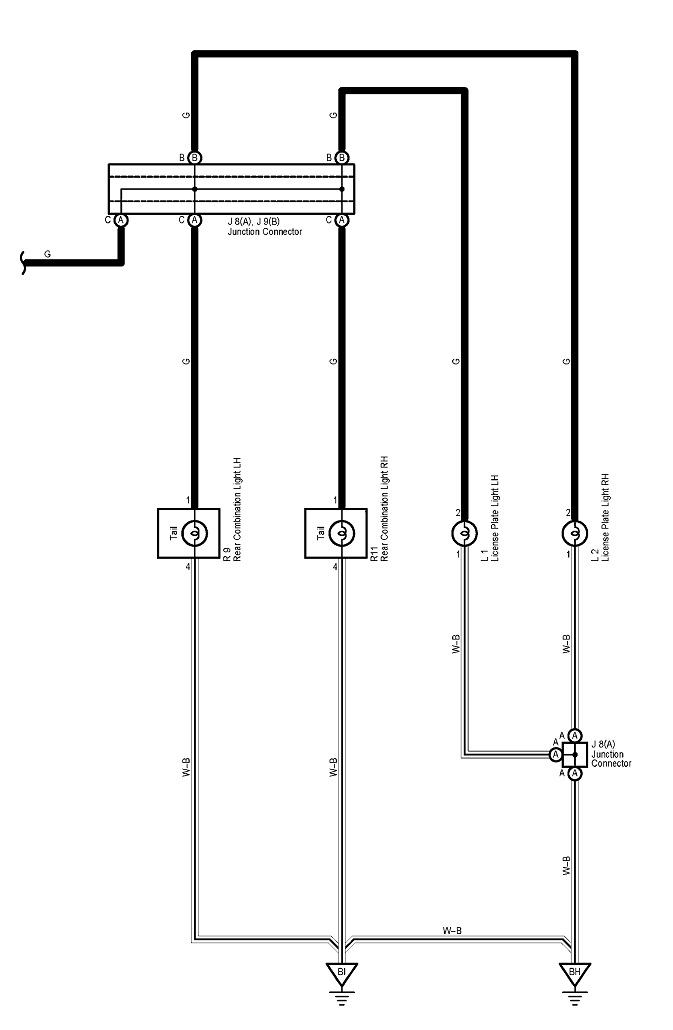
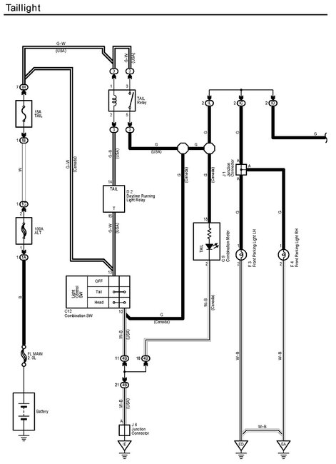
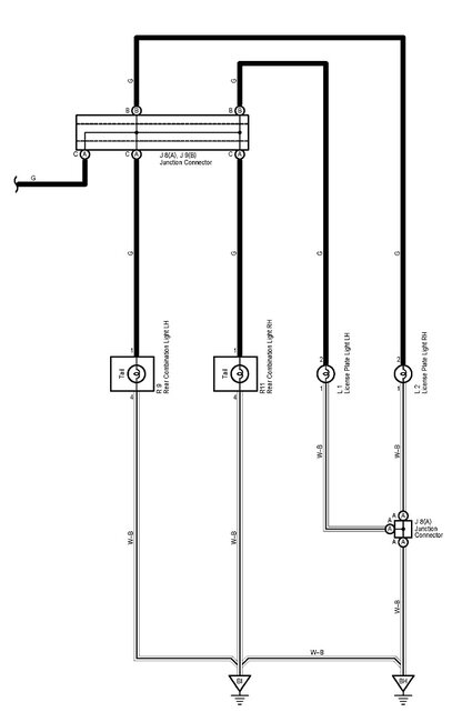
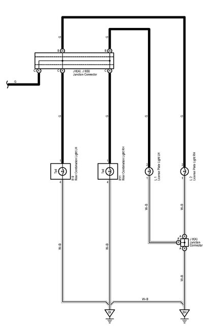
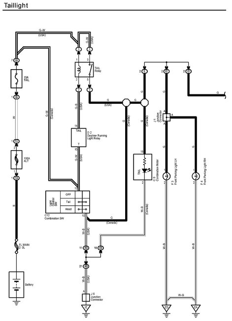
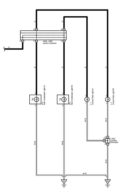
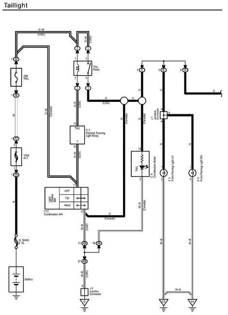
Yes, the first thing is to check if the front running lights are working. If they are, that would eliminate the fuse and the taillight relay as suspects. This circuit is very basic, so we will be able to figure this out in short order. The first three diagrams cover everything we'll need.

I already formatted the fuse box layout, so use the fourth drawing to ensure you looked at the correct fuse. I'm happy you found that fuse box because they didn't provide a drawing to show its location.

Next, there's another fuse / relay box listed as being on the right side of the dash. That one has the taillight relay in it, (fifth drawing). Put your finger on that one and feel if it clicks when a helper turns on the taillights.

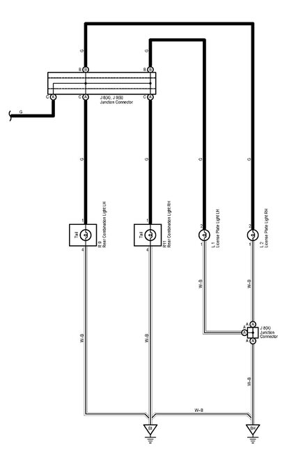
Also check if the license lamps are working.

Let me know what you find with the front lights and the relay's click.
Was this
answer
helpful?
Yes
No
Sunday, April 16th, 2023 AT 5:21 PM
Tiny
CARCOULDCARELESS
  • MEMBER
  • 9 POSTS
I want to replace the taillight bulbs as my next step, all other lights and electrical are working. The light that is burnt out is the one that raises up with the trunk. The bulb in that area is the white one for the backup lights (it works). Is there another bulb in that area or is it reflected from the brake light assembly onto the taillight glass?
How do I replace the bulb that supplies light to the taillight?
Was this
answer
helpful?
Yes
No
Wednesday, April 19th, 2023 AT 4:14 PM
Tiny
CARADIODOC
  • MECHANIC
  • 34,468 POSTS
I never worked on this myself, and there's no instructions listed for replacing a rear bulb, but I did find this for removing the rear lamp housing. From there it should be evident how to remove the bulbs. Most commonly there will be a socket that you turn counterclockwise a quarter turn, then it can be pulled out.

Let me know what you find with these bulbs. I did see there are instructions listed for the center high-mount brake light bulb, but there's no taillights in that assembly. Are your license lamps working?
Was this
answer
helpful?
Yes
No
Wednesday, April 19th, 2023 AT 7:20 PM
Tiny
CARCOULDCARELESS
  • MEMBER
  • 9 POSTS
The part listed in your diagram is all working, it is the part on the trunk (that has the white backup light) that is not illuminated. I am wondering if this is just a reflector only?
It is the portion under the Toyota emblem maybe this isn't meant to illuminate.
(Someone told my wife her taillight was out, but maybe this isn't the case then?)
Was this
answer
helpful?
Yes
No
Thursday, April 20th, 2023 AT 8:05 AM
Tiny
CARADIODOC
  • MECHANIC
  • 34,468 POSTS
Here's photos of your housings that I found on Rock Auto for the right rear. The first three are for the housing on the trunk lid, and they do indeed have just the back-up light. No tail light or brake light, so you're correct, the rest is just a reflector. The last two photos show the housing on the body. The last one shows the back side. There's two bulbs in it. One bulb has two wires, so it is a single-function bulb, most likely a tail light. The other one has three wires, so that one has two functions, meaning two bulbs built into one. That would typically be a combination brake / turn signal in one part and a tail light in the other, but be aware, for quite some time now the brake and signal functions have been split up to use two different bulbs. They did that to greatly reduce the complexity and cost of the turn signal switch, but it makes it miserable to hook up a trailer wiring harness.

Check to see if the various bulbs operate the same way on both sides. If they do, you're likely seeing normal operation. Because this system is very basic and common sense, a broken or corroded wire is going to affect just one bulb on just one rear corner, then you'd see a difference from side to side.

Let me know if all seems to be okay or if we need to look into this further.
Was this
answer
helpful?
Yes
No
+1
Thursday, April 20th, 2023 AT 4:47 PM
Tiny
CARCOULDCARELESS
  • MEMBER
  • 9 POSTS
I do believe this is just a reflector. Advanced auto also noticed on his car (Nissan) that the housing around backup light didn't illuminate. This is probably normal.
Thanks for the help and education!
Was this
answer
helpful?
Yes
No
Saturday, April 22nd, 2023 AT 7:11 PM
Tiny
CARADIODOC
  • MECHANIC
  • 34,468 POSTS
Dandy. Please come back to see us with your next problem.
Was this
answer
helpful?
Yes
No
Sunday, April 23rd, 2023 AT 5:21 PM

Please login or register to post a reply.