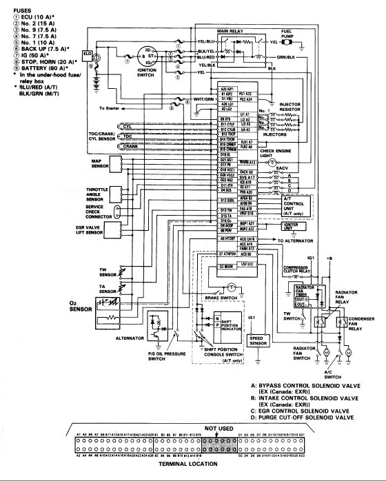
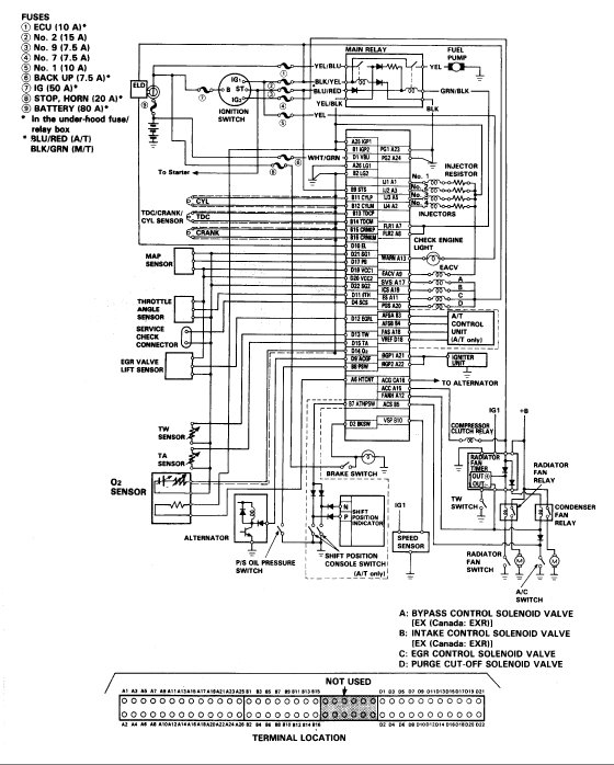
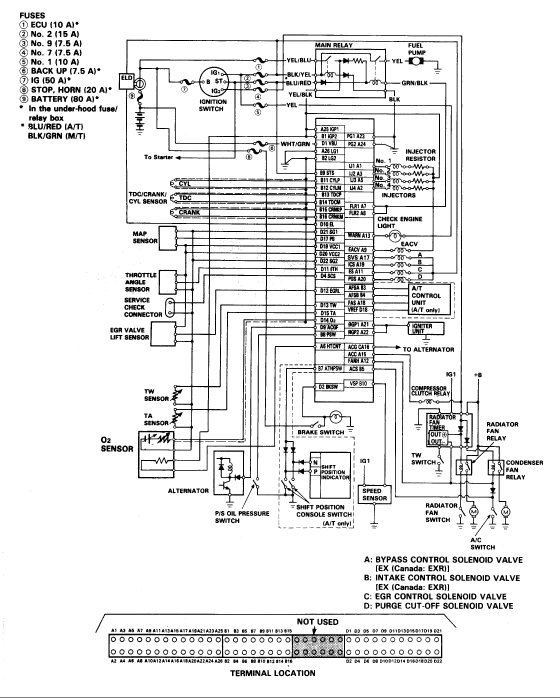
Thursday, May 3rd, 2018 AT 4:38 AM
I have put two of the same engine back in my car with same result both times one engine was running when I pulled it out of my 1992 Prelude. I put it in the car listed above to have it not start. I swapped ECU. I have swapped dizzys, nothing each time. I am getting good fuel pressure and spark. What am I missing?


