Tuesday, March 21st, 2023 AT 8:01 AM
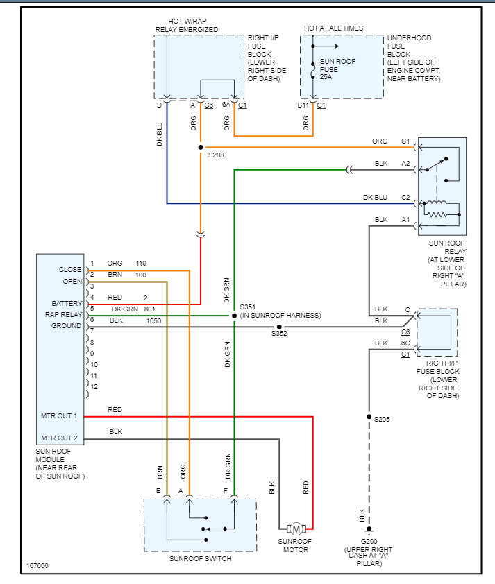
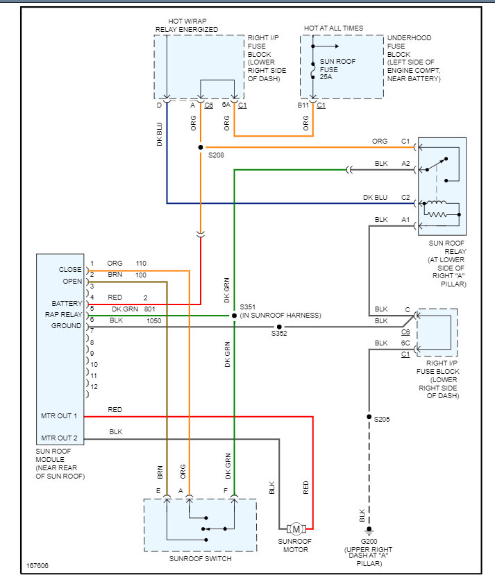
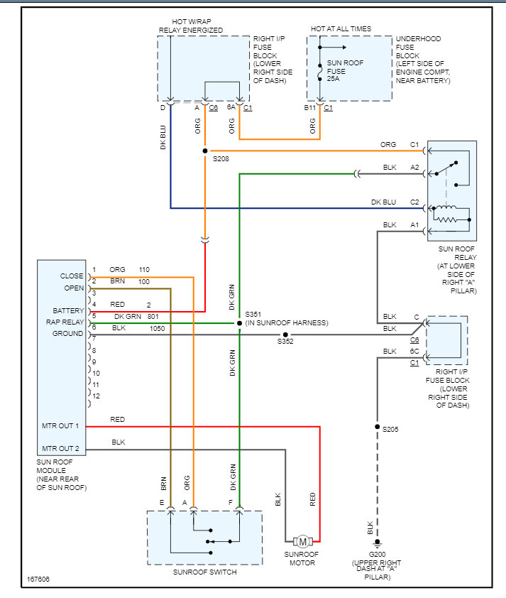
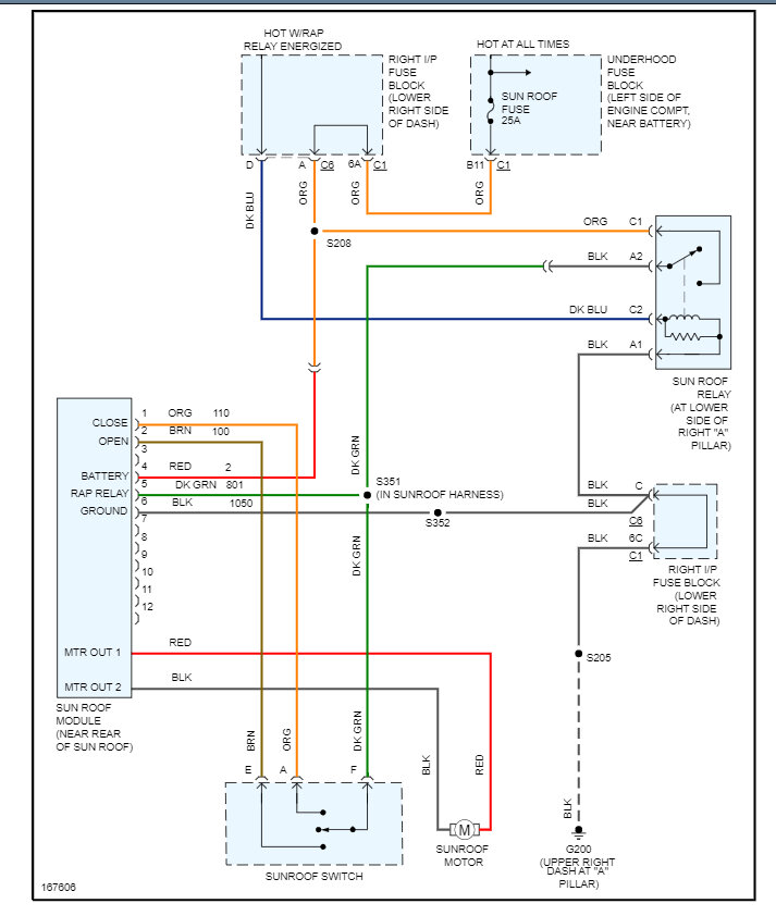
Replacing the entire sunroof assembly with a salvage unit and want to bench test before installation. Do you have a wiring diagram for this assembly? It's an 8 pin connector with 4 in use.

