Sunroof motor replacement?

Tiny
BHAMDOC1973
  • MEMBER
  • 2015 SUBARU OUTBACK
  • 4 CYL
  • 4WD
  • AUTOMATIC
  • 110,000 MILES
The sunroof won't open, but I hear a click. Fuse is okay. How do I get to the motor to check it?
Monday, February 27th, 2023 AT 11:42 AM

6 Replies

Tiny
AL514
  • MECHANIC
  • 5,590 POSTS
Hello, the motor for the sunroof is actually pretty easy to get to, just don't move the cables when you check the motor. I will post the rest of the instructions for removing the map light, this is just above the lighting assembly. There are instructions for disconnecting the Battery and battery sensor. Refresh this page for additional information that may get posted a few minutes later.
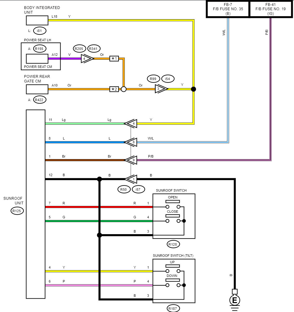
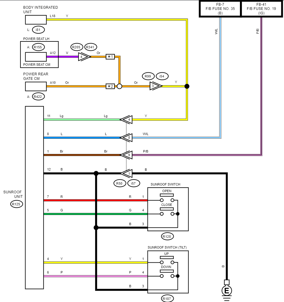
The wiring diagrams are 5 and 6, there are 2 fuses highlighted for the motor. I will post the OEM diagrams as well (diagram 7). Diagrams 8 and 9 are for testing the switches and what the resistance they should be.
Sorry diagram 10 goes with the 2nd diagram for removing the map light assembly.

https://www.2carpros.com/articles/how-to-use-a-voltmeter

https://www.2carpros.com/articles/how-to-check-wiring
Was this
answer
helpful?
Yes
No
Monday, February 27th, 2023 AT 12:13 PM
Tiny
BHAMDOC1973
  • MEMBER
  • 2,018 POSTS
Turned out the previous owner disconnected the harness, so no one opens it as it has issues like video shows. When saying not to move the cable not sure what they mean, how else will I remove the sunroof motor from the cables to replace it?
Was this
answer
helpful?
Yes
No
Tuesday, February 28th, 2023 AT 5:12 AM
Tiny
AL514
  • MECHANIC
  • 5,590 POSTS
Well, the motor definitely sounds broken, I think what service info is referring to is not to pull on the cables in an attempt to open the sunroof that way when the motor is out. It probably pulls the cables equally on a pulley type setup and they might be concerned with the window binding up and or the cables coming off their pulleys, which then I think you would end up having to take down the interior roof to get to them. If you can secure them with tie wraps or something to hold them where they are, I'm sure that would be sufficient. Just take your time with it, I'm sure there's more to what service info says once you start to get the motor out. You'll have a better idea of the set up. It sounds like a couple of plastic gears are striped out. Post a picture when you have the motor removed. It also seems like the switches are okay, so that's good.
Was this
answer
helpful?
Yes
No
Tuesday, February 28th, 2023 AT 10:43 AM
Tiny
BHAMDOC1973
  • MEMBER
  • 2,018 POSTS
It actually moved an inch but the its stuck, not making the noise anymore but won't move pass that, will close as well.
Was this
answer
helpful?
Yes
No
Tuesday, February 28th, 2023 AT 11:50 AM
Tiny
AL514
  • MECHANIC
  • 5,590 POSTS
If you're not hearing any noises anymore, then inspect the window itself, I know it only moves about an inch, but see if the window is binding at an angle when it reaches its stopping point. It's possible that the window might be getting pushed unevenly. On the top of the motor there is just one gear, hopefully it hasn't been damaged from the previous owner trying to force it open. But look from the top when it's at its farthest open position and check the end of window to see if there is equal spacing along that edge.
The glass adjustment is very vague, the sunroof height to roof panel is 1mm, so barely anything. And it does not say if the entire interior ceiling has to come out or not. On most to access the entire track and unit they do. To remove the entire sunroof assembly, it would have to come down, but it doesn't say for any adjustments. It's just that one page (2nd diagram).
These are the first two steps in removing the entire sunroof assembly, but this might be the adjustment they are referring to. These Torx bit bolts. I don't see any other way for adjusting the window. The rest is removing the ceiling which you don't want to do. It's a huge job.
Was this
answer
helpful?
Yes
No
Tuesday, February 28th, 2023 AT 12:12 PM
Tiny
AL514
  • MECHANIC
  • 5,590 POSTS
Hello, did you figure out what was binding up the sunroof window? We would just like to know in case this issue comes up again for others in the future. Thank you.
Was this
answer
helpful?
Yes
No
Tuesday, March 7th, 2023 AT 12:47 PM

Please login or register to post a reply.